Популярные схемы зарядных устройств
На сегодняшний день рынок переполнен огромным выбором самых различных автоматических зарядных устройств (ЗУ) для автомобильного аккумулятора. Они различаются по конструктивным особенностям, скорости работы и ценам. Впрочем, всегда есть любители собрать или отремонтировать что-то своими руками. Для этой категории наших читателей мы разберём несколько самых популярных видов приспособлений, но прежде поговорим о их классификации и предназначении.
Все ЗУ делятся по виду работы:
- Трансформаторные – тяжёлые стационарные агрегаты. Устанавливаются в производственных помещениях или автосервисах.
- Импульсные – имеют небольшой размер, ими пользуются рядовые автомобилисты.
По скорости ЗУ бывают ускоренные и кондиционирующие.
Кроме того, зарядки могут быть:
- Обычные. К ним мы все привыкли и пользуемся ими в повседневной жизни.
- Пусковые. Ими можно привести в чувство подсевший накопитель. Используются для запуска двигателя. Они очень удобны в мороз, когда не хочется ничего откручивать или элементарно нет времени.
- Зарядно-пусковые. Универсальные, эффективны в обоих случаях.
Мы разберём три популярных схемы:
- Автоматическое зарядное устройство для аккумулятора в 12 В. Это надёжный прибор, способный к саморегуляции и имеющий функцию отключения на нужной отметке. Собираться он будет в два этапа, путём соединения двух отдельных агрегатов.
- ЗУ из компьютерного блока питания. Здесь подойдут только блоки, в основе которых находятся микросхемы TL494 и KA7500. Это также незамысловатый в изготовлении и достаточно умный девайс.
- ЗУ на микроконтроллере. Его можно приобрести как конструктор, с подробной приложенной инструкцией и по заметно меньшей цене, хотя ничто не мешает отыскать все элементы в тайных закромах своего гаража. Данное конструирование потребует от вас некоторых умений и навыков.
На сегодняшний день существует огромное количество разнообразных рабочих схем. Мы подобрали для вас три самые популярные и доступные, но при этом обладающие внушительным функционалом.
Простое автоматическое зарядное устройство
ПАЗУ состоит из трансформатора и диодного моста. Конечно, можно использовать неавтоматический прибор и не знать проблем, но это связано с потерей лишнего времени. Мы подробно разберём изготовление по отдельности неавтоматического агрегата и автомата к нему. Предлагаемый нами автомат подойдёт к любому отставшему от времени и морально устаревшему механизму. Из трёх представленных вам конструкций эти являются самыми простыми для понимания новичка.
Схема автоматического зарядного устройства для аккумуляторов

Начнём с неавтоматического приспособления как основы для всей структуры. Такое ЗУ – надёжный модуль, незаслуженно теряющий свою популярность, но ещё применяемый многими автолюбителями. После небольшой модернизации этот девайс займёт своё заслуженное место в XXI веке.
Схема автоматического зарядного устройства для автомобильного аккумулятора

Данный прибор не является ЗУ сам по себе. Он представляет собой автоматическую установку, подключаемую к любому заряднику старого образца и позволяющую использовать его в автоматическом режиме.
На чертеже изображён блок регулировки без самого зарядника. Каждая часть блока работает независимо друг от друга:
- первая LM317 – стабилизатор тока;
- резистор – 1,25 Ом, чем выше ток, тем мощнее резистор (1 А – 5 Вт);
- вторая LM317 – стабилизатор напряжения;
- на вход подключается нагрузочный резистор 1 кОм.
Список радиодеталей
В него входят:
- понижающее трансформаторное устройство (от 220 до 13,8 вольт);
- диодный мост;
- стрелочный или цифровой амперметр;
- три провода: два с зажимами для клемм и один с вилкой;
- плавкий предохранитель;
- железный или пластиковый корпус для всей конструкции.
Для сборки автоматического зарядного устройства для автомобильного аккумулятора нам понадобятся:
- первая LM317 (стабилизатор тока);
- резистор;
- вторая LM317;
- провод для сети.
Всё необходимое сегодня можно свободно приобрести в специализированных магазинах или заказать на интернет-площадках. Хотя многие мастера умудряются сэкономить и на этом, снимая комплектующие с отслужившей техники.
Сборка
Сборка включает в себя несколько этапов:
- Собираем механизм. Объединяем трансформатор с диодным мостом, к которому крепим два провода с «крокодилами». Для определения силы тока подключаем амперметр. Затем устанавливаем питание и предохранитель. Помещаем всю конструкцию в короб из пластика или металла.
- Объединяем стабилизатор тока с резистором и стабилизатор напряжения. Далее выставляется необходимое напряжение.
- Соединяем простое ЗУ и автомат. В результате получаем автоматическое зарядное устройство для автомобильного аккумулятора.
Получившийся гибрид будет саморегулируемым. Главное, проверьте, полны ли банки электролитом, и выкрутите пробки, если таковые предусмотрены производителем. В принципе, данный автомат можно использовать в комплексе с любым устройством, как самодельным, так и покупным, что является несомненным его плюсом. Да и всегда приятно собрать автоматическое ЗУ для автомобильного аккумулятора своими руками.
Зарядное устройство из компьютерного блока питания
В наше время цифровых технологий в каждом доме имеются отработанные или запасные части от персонального компьютера. Иногда их можно пустить в дело. Например, собрать из компьютерного блока питания ЗУ для автомобиля или иной техники. Здесь будет происходить автоматическая зарядка автомобильного аккумулятора. Приводим ниже подробную инструкцию и чертёж.

Список радиодеталей
В данный перечень входят:
- стандартный набор проводов;
- резистор на 100 кОм;
- компьютерный блок питания.
Сборка
У блока питания (TL494 или KA7500) необходимо отключить защиту от повышенного напряжения и короткого замыкания. Для этого прерываем дорожку Vref+5V, подходящую к 13, 14 и 15 микросхемам. Это необходимо для автоматического поступления тока от сети. Далее создаём возможность регулировки, для этого удаляем резисторы R1 28,7 кОм и R2 5,6 кОм, а R1 меняем на 100 кОм, после чего напряжение должно удерживаться в диапазоне 4–16 V. Подключаем амперметр и присоединяем провода.
Всё, ваше автоматическое зарядное устройство, собранное своими руками из компьютерного блока питания, готово к работе! Вы потратили 30 минут времени, избавились от ненужных вещей и сэкономили несколько тысяч рублей.
Зарядное устройство на микроконтроллере
Если покупать официальный аналог, то он будет стоить довольно круглую сумму. Но зачем платить больше, ели сегодня можно заказать отдельные части на специализированных площадках за сущие копейки. Кроме того, на некоторых ресурсах можно найти микроконтроллерную зарядку в разобранном виде, словно конструктор «Лего», и собрать всё самостоятельно, что при наличии внятной инструкции (к сожалению, часто на китайском языке) совсем не сложно.
Схема

Данный чертёж является более сложным в сравнении с предыдущими. Это объясняется наличием сразу нескольких управляющих микросхем и достаточно сложными для понимания новичка переделками. Подобная тонкая работа либо отпугнёт начинающего конструктора, либо заставит вас углубленно окунуться в изучение данной темы. Этот вариант рассчитан на людей, обладающих необходимым минимумом знаний в сфере радиотехники. Если ранее вам не приходилось сталкиваться с чтением подобных чертежей и вы не знаете, где и с чего можно скрутить ту или иную деталь, то лучше купите готовый комплект. Вы без проблем найдёте ни одно подобное предложение на просторах интернета. Единственное неудобство – это часто некачественный перевод инструкции.
Список радиодеталей
Комплектующие части устройства на микроконтроллере:
- микроконтроллер DD1;
- дроссель L1;
- вольтметр;
- амперметр;
- перемычка.
Сборка
Если вам повезло найти добротную инструкцию по сборке с качественными иллюстрациями, то настоятельно рекомендуем с ней как следует ознакомиться. Данный вариант является самым сложным из представленных в нашей статье. Не ленитесь, потратить несколько лишних минут на изучение материала. Помните, что халатное отношение к электрическим приборам является одним из факторов возникновения пожаров и частой причиной получения химических и термических ожогов.
Начинаем с отключения транзистора VT4, а точки стока соединяем перемычкой. При напряжении 16 V настраиваем R10 на диапазон 1,9–2 В. Источник 16 V можно заменить на 12 V или 8 V. При этом R10 должен быть равен 1,5 В или 1 В. Подключаем амперметр и резистор. Устанавливаем ток в 1 А. Резистор R6 настраиваем так, чтобы на выходе ОУ DA2.2 было равно 1,9–2 В. При выключенном питании устанавливаем ЖКИ и микроконтроллер. На выходе крепим резистор. Далее проводим калибровку, используя кнопки SB 1, SB 2, SB 3, и устанавливаем значение, как на образцовом вольтметре. После этого снимаем перемычку. Все данные будут записаны и сохранены в EEPROM. Включаем своё детище в сеть и настраиваем на 12 V.
Правила зарядки аккумулятора и эксплуатация ЗУ
Существуют простые и автоматические зарядные устройства для автомобильных аккумуляторов. Первые имеют более низкий ценник, но требуют большего внимания при эксплуатации. Они не способны изменять свои конфигурации, всё производится в ручном режиме. Вторые работают самостоятельно, без вмешательства человека. Они выполняют действия по определённому алгоритму, заложенному в них с завода или настроенному владельцем. Некоторые из них являются более сложными, другие менее, но определённо они очень удобны для владельца.
Существуют такие типы механизмов, где зарядка производится, не снимая АКБ с автомобиля. При их неправильной эксплуатации можно спалить электронную начинку авто, что приведёт к дорогостоящему ремонту.
Также можно загубить батарею, если оставить её на долгое время на неавтоматической зарядке, с выставленным высоким напряжением. Как минимум, это резко снизит её объём и уменьшит срок службы. На таких установках ток необходимо либо постепенно снижать, либо сразу ставить низкие значения.
Перечислим основные правила, соблюдение которых гарантирует долгую жизнь вашему девайсу:
- Периодически контролируйте работу простейших зарядников. Они не могут самостоятельно снижать подаваемое напряжение и отключаться.
- Будьте внимательны, не путайте полярность, это может привести к гибели вашей АКБ. Одним из признаков подобной ошибки может стать закипание электролита в банках. Для тех, кто не знает: перепутать полярность – значит подключить «плюс» к минусовой клемме, а «минус» к плюсовой. Если у вас самодельная зарядка, сразу пометьте провода (положительный – красный, отрицательный – чёрный).
- Устанавливая АКБ на подзарядку, начинайте с минусовой клеммы, а снимая – с плюсовой.
- При зарядке отставляйте ЗУ как можно дальше от аккумуляторной батареи, также не ставьте её под и над АКБ.
- Следите за чистотой – электроника не терпит пыли.
- При хранении не закусывайте «крокодилы» на проводке.
- Все элементы проводки должны быть качественно заизолированы.
В этой статье мы разобрали, как сделать простое автоматическое зарядное устройство своими руками, и познакомились с тремя самыми популярными из них. Обычно они ничем не уступают дорогим покупным аналогам и способны прослужить своему создателю десятки лет. Главное – ваше здоровье, будьте внимательны и аккуратны. Соблюдайте технику безопасности, не забывайте выключать паяльник, если надолго отходите, и работайте только при хорошем освещении.
Зарядное устройство своими руками ATtiny13 .ТЕСТ КЗ!!!
Зарядное устройство на Ардуино — Авто заряд, Замер ёмкости АКБ, Десульфатор
Самодельное зарядное устройство для автомобильного аккумулятора на Atmega8
Зарядное устройство для автомобильного аккумулятора своими руками — часть 3
Простое универсальное зарядное устройство из китайского блока питания 4-6 А
MINI ПЛАТА USB ЗАРЯДНОЕ УСТРОЙСТВО АКБ И ПРАКТИЧНАЯ USB ЗАЖИГАЛКА
Автоматическое ЗУ на Atmega16
Импульсное ЗУ для автомобильных аккумуляторов
Зарядно-разрядное устройство для NiMH АКБ на ATTINY26 своими руками
Новые технолоджИ — цифровой вольтметр амперметр своими руками

Сегодня у нас весьма полезная самоделка для автолюбителей, особенно в зимнюю пору! На этот раз мы расскажем как сделать своими руками из старого принтера самодельное зарядное устройство!
Если у Вас есть старый принтер не спешите его выбрасывать, в нем есть блок питания из которого можно сделать простенькое автоматическое зарядное устройство для автомобильного аккумулятора с функцией регулировки напряжения и тока заряда. В свое время я делал самодельные снпч к принтерам Canon запас прочности которых был больше чем у принтерных печатающих головок. В связи с этим у меня дома скопилось пара-тройка принтеров с абсолютно рабочими блоками питания, вполне пригодными для создания маломощных автоматических зарядных устройств для автомобильных аккумуляторов.
По сути, это маломощный лабораторный блок питания с нижним пределом 4 Вольта и верхним пределом напряжения 14.5 Вольт имеющий селектор ограничения тока на 500мА и 800мА. Задумка была сделать устройство которое позволит в гараже зарядить практически любой аккумулятор начиная от Li-on Li-po аккумуляторов мобильных телефонов, заканчивая АКБ для скутеров, мотоциклов и автомобильных аккумуляторов.
Принципиальная схема самодельного автоматического зарядного устройства

Схема автоматического зарядного устройства простая и не содержит дорогостоящих или дефицитных компонентов, собрать ее своими руками сможет каждый начинающий радиолюбитель.
В основе схемы лежит 2 стабилизатора:
- Стабилизатор тока на микросхеме LM317
- Регулируемый стабилизатор напряжения выполненный на микросхеме (регулируемом стабилитроне) TL431
Так же в устройстве задействован еще одна микросхема стабилизатор Lm7812 от нее питается 12 Вольтовой кулер (который и был изначально в этом корпусе).

Собрано зарядное устройство в корпусе компьютерного ATX блока питания, все содержимое блока, кроме кулера, удалено. Микросхемы стабилизаторы Lm317 и Lm 7812 установлены каждая на свой радиатор , которые прикручены к пластиковому корпусу (ВНИМАНИЕ на общий радиатор их ставить нельзя !).


Схема собрана навесным монтажом на микросхемах стабилизаторов. Резисторы R2 и R3 мощностью 2-5 Ватт в керамических корпусах отвечают за ограничение тока заряда. Они устанавливаются так, что бы через них проходил воздушный поток создаваемый кулером. Их значение рассчитывается по формуле R=1.25(V) /I(A) можете рассчитать необходимый Вам максимальный ток заряда. Раз пошла речь о рассчетах напомню, что у нас есть онлайн калькулятор для расчета резистора для подключения светодиодов. Если Вам необходимо плавно регулировать ток заряда, можно установить мощный реостат с дополнительным ограничивающим резистором (что бы не превысить максимально допустимый ток для Lm317 )
В моем случае был блок питания на 24 Вольта с максимальным током нагрузки 1Ампер. Необходимо из этого 1Ампера зарезервировать 0.1 Ампера на запитку кулера (на наклейке указан ток потребления) + я оставил 10% на запас прочности, соответственно под основное назначение- на зарядный ток остается 0.8 Ампера.
тест
Понятно, что током в 800 мА быстро автомобильный Акб не зарядишь. За сутки аккумулятору можно сообщить 24ч*0.8А=19.2 Ампер часа, что составляет 30-45% от емкости аккумулятора легкового автомобиля (как правило 45-65 Ач).
Если у Вас будет «донор» блок питания с током 1.5 Ампера Вы за сутки сможете сообщить 30 Ампер часов, чего возможно хватит с головой для бывшего не один год в употреблении аккумулятора.
Но, с другой стороны, заряд малым током более полезен для Акб «лучше усваивается», достаточно выкрутить пробки из акб (если он обслуживаемый), подключить зарядное устройство к акб и все! Можно заниматься своими делами и не переживать, что аккумулятор перезарядится, максимальное напряжение на батарее не превысит 14.5 Вольт, а малый ток заряда не допустит чрезмерный перегрев и выкипание электролита. В связи с тем, что можно не контролировать процесс окончания заряда, думаю данную самоделку можно смело назвать автоматическим зарядным устройством для автомобильных акб, хотя никакой «следящей автоматики» в схеме нет.
Для удобства, зарядное устройство можно снабдить Вольт метром который даст возможность наглядно контролировать процесс заряда аккумулятора. Например таким за пару у.е.

Зарядное устройство необходимо обязательно снабдить защитой от «переполюсовки». Роль такой защиты выполняют два диода с допустимым током 5 Ампер подключенные на выходя зарядного устройства в сочетании с предохранителем на 2 Ампера (при монтаже будьте внимательны и соблюдайте полярность подключения диодов!!!). При неправильном подключении зарядного к АКБ, ток акб пойдет в зарядное через предохранитель и «упрется» в диод, когда значение тока достигнет 2 Ампера предохранитель спасет мир! Также не забудьте снабдить устройство предохранителями по цепи 220 Вольт (в моем случае по цепи 220 Вольт предохранитель уже имеется внутри блока питания).


К автомобильному аккумулятору зарядное подключаемся при помощи специальных зажимов «крокодилов», при покупке их в интернете обращайте внимание на физический размер указанный в характеристиках, так как можно легко купить крокодилы для «лабораторного блока питания» которые будут всем хороши, но не смогут налезть на плюсовую клемму акб, а надежный контакт, как Вы сами понимаете вещь обязательная в таких вопросах. Для удобства на проводах и корпусе есть несколько капроновых стяжек-липучек с помощью которых можно аккуратно и компактно сматывать провода.
Надеюсь эта идея утилизации принтера кому-нибудь пригодится. Если Вы делали самодельные автоматические зарядные устройства для автомобильных аккумуляторов, (или не автоматические) пожалуйста поделитесь с читателями нашего сайта,- пришлите нам на почту фото, схему и небольшое описание Вашего устройства. Если есть вопросы по схеме и принципу работы, задавайте в комментариях,- отвечу.
Смотрите так же:
- самодельное зарядное устройство для пальчиковых аккумуляторов с функцией разряда
- самодельный индикатор разряда аккумуляторной батареи на таймере 555
- простая схема защиты аккумулятора от глубокого разряда на tl431
- делаем USB зарядное из фонарика своими руками
- Об авторе
- Недавние публикации
Живу в Мире самоделок, размещаю статьи которые присылают читатели. Иногда пишу на темы: полезные самоделки для дома и самоделки для радиолюбителей.
![]()
УЗ для АКБ что броня для танка, так что с него и начнем. УЗ для самодельного ЗУ АКБ желательно делать, разумеется, попроще. Далее, УЗ также желательно строить автономным, чтобы через него можно было подключать АКБ к любому ЗУ, схема которого вам приглянется, или которое у вас уже есть. И последнее, УЗ должно срабатывать как можно четче и быстрее, для возможности использования его в схемах заряда современных аккумуляторов с герметичными банками.

Малоэффективные схемы защиты автоаккумуляторов
Простейшая защита от переполюсовки диодами Шоттки (слева на рис.) не спасет от экстратока перезаряда или при неправильном подключении исправной недозаряженной АКБ. Разве что путем сгорания недешевой диодной сборки. Если аккумулятор «новый, хороший», то, пока руки не дойдут до «нового, хорошего» ЗУ, может выручить интегрированная защита по схеме справа; ее можно встроить в уже имеющийся самодельный лабораторный ИП.
В данной схеме используются медленный отклик АКБ на скачок напряжения и гистерезис реле: их ток (и напряжение) отпускания в 2,5-4 раза меньше тока/напряжения срабатывания. Любое ЗУ АКБ включают только с подключенной АКБ. Реле – переменного тока на напряжение срабатывания 24 В и ток через контакты от 6 (9, 12) А. При включении ЗУ реле срабатывает, контакты его замыкаются, пошел заряд. Напряжение на выходе трансформатора падает ниже 24 В, но на выходе ЗУ остается 14,4 В, выставленных заранее под нагрузкой R3 в схеме стабилизации напряжения. Реле пока держит, но, вдруг пошел экстраток, первичное напряжение просядет больше, реле отпустит и цепь заряда разорвется.
Недостатки у этого ЗУ серьезные. Во-первых, нет защиты от скачка напряжения по выходу от переполюсовки истощенной АКБ. Во-вторых, нет самоблокировки: от экстратока реле будет хлопать и хлопать, пока контакты не обгорят. В-третьих, нечеткое срабатывание: любое реле по недонапряжению на обмотке отпускает с дребезгом контактов. Поэтому пытаться ввести в эту схему регулировку тока срабатывания бессмысленно. И, наконец, реле и трансформатор Т1 должны быть подобраны друг к другу, т.е. повторяемость данного устройства близка к нулевой.
Схема УЗ, полностью соответствующая указанным выше требованиям, дана на рис.:

Простая схема защиты аккумулятора автомобиля от перезаряда, перенапряжения и переполюсовки
Ток заряда течет через нормально замкнутые контакты реле K1, что намного уменьшает вероятность их обгорания. Обмотка K1 подключена по логической схеме диодного «или» к модулю защиты от экстратока (R1, VT1, VD1), модулю защиты от перенапряжения (R2, R3, R4, VT2, VD2) и цепи самоблокировки K1.2, VD3; порог срабатывания K1 по перенапряжению устанавливается R3. Недостаток у этого УЗ всего один, его нужно налаживать с использованием балластной нагрузки и мультиметра:
- Выпаивают (или пока не запаивают) K1, VD2 и VD3.
- Вместо обмотки K1 включают мультиметр, установленный на измерение напряжения 20 В.
- Вместо АКБ подключают резистор не менее чем на 25 Вт сопротивлением 2,4 Ом для тока заряда 6 А, 1,6 Ом на ток заряда 9 А и 1,2 Ом на ток 12 А; его можно накрутить из той же проволоки, что и R1.
- Подают на вход напряжение 15,6 В от ЗУ. Мультиметр покажет напряжение (токовая защита сработала), т.к. сопротивление R1 выбрано с небольшим избытком.
- Уменьшают немного напряжение ЗУ, пока мультиметр не покажет 0. Записывают полученное значение выходного напряжения ЗУ. Альтернатива – неизменное напряжение ЗУ и трудоемкая подгонка R1.
- VT1 выпаивают, K1 и VD2 запаивают на место, движок R3 ставят в крайнее нижнее по схеме положение.
- Напряжение ЗУ увеличивают, пока на нагрузке не окажется 15,6 В.
- Плавно вращают движок R3 до срабатывания K1.
- Уменьшают напряжение ЗУ до записанного ранее значения.
- Впаивают на место VT1 и VD3 – схема готова к финальным испытаниям.
- Через амперметр подключают исправную недозаряженную АКБ; к ней – мультиметр, установленный на напряжение.
- Пробный заряд проводят с непрерывным контролем. Когда мультиметр покажет 14,4 В на АКБ, засекают ток содержания. Скорее всего он будет в норме для данной АКБ (см. выше); желательно, чтобы ближе к нижнему пределу.
- Если ток содержания великоват, еще немного уменьшают напряжение ЗУ.
Автоматическое автомобильное зарядное устройство на 15А
Данный зарядный выпрямитель к мощным аккумуляторам основан на схеме, которую за последние 30 лет повторили уже наверное тысячи раз. Сюда только добавлен простой контроллер вентилятора, так как зарядные токи циркулируют очень большие и нагрев тиристора возможен не малый.
Схема зарядного на тиристоре 15 А

Вся ЗУ питается трансформатором 400 ВА с вторичной вторичной обмоткой 24 В, чтобы получить 19 В после выпрямления и падения. Трансформатор имеет вспомогательную обмотку 12 В. Исполнительный тиристор — BT152. Диодный мост выпрямителя состоит из двух мостов по 50 А, соединенных параллельно (каждый мост соединен в полумост, чтобы обеспечить наилучшую тепловую связь между диодами).

Изначально предполагалось поставить диоды от генератора, но пришлось использовать в итоге именно такое включение. Предохранитель на вторичной стороне — это автомат B10, только сняли с него защиту от перегрузки, присутствует лишь защита от короткого замыкания, он легко выдерживает ток 15–18 А и немедленно отключается при коротком замыкании, отлично защищая тиристор.
Тем кто будет собирать схему, посоветуем заменить тиристор на более сильный. Всё-таки тиристор BT152 неспособен противостоять более высоким токам чем 1 А, несмотря даже на солидный радиатор. После замены на другой тиристор на ток около 40 А, всё работает надежно и радиатор намного холоднее.

Действительно, ток 15 А может быть немного выше в импульсах. Не забывайте про термопроводящую пасту под тиристор и диодный мост. В качестве лучшего аналога рекомендуем BTA41-600B. При непрерывной мощности 1 кВт после теста 12 часов он едва нагревается. Ещё одно его преимущество — малая цена и изоляция касательной поверхности с радиатором.

Вольт и ампер метры в зарядке
Для таких устройств достаточно аналоговых индикаторов. Конечно вы можете использовать дешевые цифровые вольтметры с Алиэкспресс, но не факт что он справится с постоянным пульсирующим напряжением (когда используем ручной режим, а батарея не подключена).

Ещё сейчас стало модно ставить для зарядки авто АКБ компьютерные АТХ блоки питания после переделки, но у них есть большой недостаток — на высоких токах (особенно при включении нагрузки) часто срабатывает защита, поэтому связка обычный трансформатор + мощный тиристор гораздо предпочтительнее.
Если покупать официальный аналог, то он будет стоить довольно круглую сумму. Но зачем платить больше, ели сегодня можно заказать отдельные части на специализированных площадках за сущие копейки. Кроме того, на некоторых ресурсах можно найти микроконтроллерную зарядку в разобранном виде, словно конструктор «Лего», и собрать всё самостоятельно, что при наличии внятной инструкции (к сожалению, часто на китайском языке) совсем не сложно.
Схема
Данный чертёж является более сложным в сравнении с предыдущими. Это объясняется наличием сразу нескольких управляющих микросхем и достаточно сложными для понимания новичка переделками. Подобная тонкая работа либо отпугнёт начинающего конструктора, либо заставит вас углубленно окунуться в изучение данной темы. Этот вариант рассчитан на людей, обладающих необходимым минимумом знаний в сфере радиотехники. Если ранее вам не приходилось сталкиваться с чтением подобных чертежей и вы не знаете, где и с чего можно скрутить ту или иную деталь, то лучше купите готовый комплект. Вы без проблем найдёте ни одно подобное предложение на просторах интернета. Единственное неудобство – это часто некачественный перевод инструкции.
Список радиодеталей
Комплектующие части устройства на микроконтроллере:
- микроконтроллер DD1;
- дроссель L1;
- вольтметр;
- амперметр;
- перемычка.
Сборка
Если вам повезло найти добротную инструкцию по сборке с качественными иллюстрациями, то настоятельно рекомендуем с ней как следует ознакомиться. Данный вариант является самым сложным из представленных в нашей статье. Не ленитесь, потратить несколько лишних минут на изучение материала. Помните, что халатное отношение к электрическим приборам является одним из факторов возникновения пожаров и частой причиной получения химических и термических ожогов.
Начинаем с отключения транзистора VT4, а точки стока соединяем перемычкой. При напряжении 16 V настраиваем R10 на диапазон 1,9–2 В. Источник 16 V можно заменить на 12 V или 8 V. При этом R10 должен быть равен 1,5 В или 1 В. Подключаем амперметр и резистор. Устанавливаем ток в 1 А. Резистор R6 настраиваем так, чтобы на выходе ОУ DA2.2 было равно 1,9–2 В. При выключенном питании устанавливаем ЖКИ и микроконтроллер. На выходе крепим резистор. Далее проводим калибровку, используя кнопки SB 1, SB 2, SB 3, и устанавливаем значение, как на образцовом вольтметре. После этого снимаем перемычку. Все данные будут записаны и сохранены в EEPROM. Включаем своё детище в сеть и настраиваем на 12 V.
Для выполнения задачи потребуется мультиметр:
- Производится замер величины напряжения на автомобиле с отключенным двигателем. Электросеть транспортного средства в таком режиме будет потреблять часть энергии. Значение напряжения при замере должно соответствовать 12,5-13 вольтам. Выводы тестера подключаются с соблюдением полярности к контактам АКБ.
- Производится запуск силового агрегата, все электрооборудование должно быть выключено. Процедура измерения повторяется. Рабочая величина должна составить в диапазоне 13,5-14 вольт. Если полученное значение больше или меньше, это говорит о разряде аккумулятора и функционировании генераторного устройства не в штатном режиме. Увеличение данного параметра при низкой отрицательной температуре воздуха не может сообщить о разряде аккумулятора. Возможно, сначала полученный показатель будет больше, но если со временем он придет в норму, это говорит о работоспособности.
- Выполняется включение основных потребителей энергии — отопителя, магнитолы, оптики, системы обогрева заднего стекла. В таком режиме уровень напряжения составит в диапазоне от 12,8 до 13 вольт.
Величину разряда можно определить в соответствии с данными, приведенными в таблице.
| Уровень заряженности АКБ | Значение плотности рабочей жидкости, г/см3 | Параметр напряжения разомкнутой цепи для 12-вольтной батареи | Значение НРЦ для 1 банки аккумулятора |
| 100% | 1,28 | больше 12,7 | больше 2,117 |
| 80%2 | 1,245 | 12,5 | 2,083 |
| 60% | 1,21 | 12,3 | 2,05 |
| 40% | 1,175 | 12,1 | 2,017 |
| 20% | 1,14 | 11,9 | 1,983 |
| 0% | 1,1 | 11,7 | 1,95 |
Рассмотрим ещё несколько вариантов самостоятельных зарядных устройств для аккумуляторов.
Использование зарядки от ноутбука для АКБ
Один из самых простых и быстрых способов оживления севшего аккумулятора. Для реализации схемы оживления АКБ с помощью зарядки от ноутбука понадобятся:
- Зарядное устройство от любого ноутбука. Параметры зарядных устройств составляют 19 В и ток около 5 А.
- Лампа галогеновая мощностью 90 Вт.
- Соединительные провода с зажимами.
Переходим к реализации схемы. Лампочка используется для того, чтобы ограничить ток до оптимального значения. Вместо лампочки можно использовать резистор.
Зарядку для ноутбука также возможно использовать для «оживления» автомобильного аккумулятора
Собрать такую схему не составляет большого труда. Если зарядку от ноутбука не планируется использовать по назначению, то штекер можно отрезать, после чего подключить к проводам зажимы. Предварительно при помощи мультиметра следует определить полярность. Лампочка включается в цепь, которая идёт на плюсовую клемму аккумулятора. Минусовая клемма от АКБ подключается напрямую. Только после подключения устройства к АКБ можно осуществлять подачу напряжения на блок питания.
ЗУ своими руками из микроволновой печи или аналогичных приборов
С помощью трансформаторного блока, который имеется внутри микроволновки, можно сделать ЗУ для АКБ.
Пошаговая инструкция изготовления самодельного зарядного устройства из трансформаторного блока от микроволновки представлена ниже.
- С микроволновки нужно снять трансформаторный блок.
- Удалить вторичную обмотку, после чего заменить её на изолированный провод сечением свыше 2 мм2 .
-
Определиться с необходимым количеством витков, которые нужно сделать при помощи изолированного провода. Выяснить необходимое значение можно экспериментальным путём. Для этого необходимо намотать 10 витков, после чего измерить выходное напряжение. К примеру, если его значение будет составлять 2 В, то для достижения 14,5 В понадобится сделать около 70 витков. Выходное напряжение будет зависеть от сечения используемого провода.
- Для реализации схемы понадобится диодный мост и мощный конденсатор.
- По желанию в цепь можно включить амперметр, который будет показывать ток.
Схема подключения трансформаторного блока, диодного моста и конденсатора к автомобильному аккумулятору
Сборку устройства можно осуществлять на любом основании
При этом важно, чтобы все конструкционные элементы были надёжно защищены. При необходимости схему можно дополнить выключателем, а также вольтметром
Бестрансформаторное зарядное устройство
Если поиски трансформатора завели в тупик, то можно воспользоваться простейшей схемой без понижающих устройств. Ниже представлена такая схема, которая позволяет реализовать ЗУ для аккумулятора без использования трансформаторов напряжения.
Электрическая схема ЗУ без использования трансформатора напряжения
Роль трансформаторов выполняют конденсаторы, которые рассчитаны на напряжение величиной 250В. В схему следует включить минимум 4 конденсатора, расположив их параллельно. Параллельно конденсаторам в цепь включается резистор и светодиод. Роль резистора заключается в гашении остаточного напряжения после отключения устрйоства от сети.
В цепь также включается диодный мост, рассчитанный на работу с токами до 6А. В схему мост включается после конденсаторов, а к его выводам подключаются провода, идущие на АКБ для зарядки.
No tags for this post.
Описание
Устройство предназначено для зарядки и тренировки (десульфатации) свинцово-кислотных АКБ ёмкостью от 7 до 100 Ач, а также для приблизительной оценки уровня их заряда и емкости. ЗУ имеет защиту от неправильного включения батареи (переполюсовки) и от короткого замыкания случайно брошенных клемм. В нём применено микроконтроллерное управление, благодаря чему осуществляются безопасные и оптимальные алгоритмы зарядки: IUoU или IUIoU, с последующей «добивкой» до 100%-го уровня зарядки. Параметры зарядки можно подстроить под конкретный аккумулятор (настраиваемые профили) или выбрать уже заложенные в управляющей программе. Конструктивно зарядное устройство состоит из блока питания АТ/АТХ, который нужно немного доработать и блока управления на МК ATmega16A. Всё устройство свободно монтируется в корпусе того же блока питания. Система охлаждения (штатный кулер БП) включается/отключается автоматически.
Достоинства данного ЗУ — его относительная простота и отсутствие трудоёмких регулировок, что особенно актуально для начинающих радиолюбителей.
Рассмотрим основные режимы работы устройства для заложенных в программу предустановок (профилей).
1. Режим зарядки — меню «Заряд». Для аккумуляторов емкостью от 7Ач до 12Ач по умолчанию задан алгоритм IUoU. Это значит:
— первый этап- зарядка стабильным током 0.1С до достижения напряжения14.6В
— второй этап-зарядка стабильным напряжением 14.6В, пока ток не упадет до 0,02С
— третий этап-поддержание стабильного напряжения 13.8В, пока ток не упадет до 0.01С. Здесь С — ёмкость батареи в Ач.
— четвёртый этап — «добивка». На этом этапе отслеживается напряжение на АКБ. Если оно падает ниже 12.7В, включается заряд с самого начала.
Для стартерных АКБ (от 45 Ач и выше) применяем алгоритм IUIoU. Вместо третьего этапа включается стабилизация тока на уровне 0.02C до достижения напряжения на АКБ 16В или по прошествии времени около 2-х часов. По окончанию этого этапа зарядка прекращается и начинается «добивка». Это- четвёртый этап. Процесс заряда проиллюстрирован графиками рис.1 и рис.2.
2. Режим тренировки (десульфатации) — меню «Тренировка». Здесь осуществляется тренировочный цикл:
10 секунд — разряд током 0,01С, 5 секунд — заряд током 0.1С. Зарядно-разрядный цикл продолжается, пока напряжение на АКБ не поднимется до 14.6В. Далее — обычный заряд.
3. Режим теста батареи. Позволяет приблизительно оценить степень разряда АКБ. Батарея нагружается током 0,01С на 15 секунд, затем включается режим измерения напряжения на АКБ.
4. Контрольно-тренировочный цикл (КТЦ). Если предварительно подключить дополнительную нагрузку и включить режим «Заряд» или «Тренировка», то в этом случае, сначала будет выполнена разрядка АКБ до напряжения 10.8В, а затем включится соответствующий выбранный режим. При этом измеряются ток и время разряда, таким образом, подсчитывается примерная емкость АКБ. Эти параметры отображаются на дисплее после окончания зарядки (когда появится надпись «Батарея заряжена») при нажатии на кнопку «выбор». В качестве дополнительной нагрузки можно применить автомобильную лампу накаливания. Ее мощность выбирается, исходя из требуемого тока разряда. Обычно его задают равным 0.1С — 0.05С (ток 10-ти или 20-ти часового разряда). Перемещение по меню осуществляется кнопками «влево», «вправо», «выбор». Кнопкой «ресет» осуществляется выход из любого режима работы ЗУ в главное меню.
Основные параметры зарядных алгоритмов можно настроить под конкретный аккумулятор, для этого в меню есть два настраиваемых профиля — П1 и П2. Настроенные параметры сохраняются в энергонезависимой памяти (EEPROM-е).
Чтобы попасть в меню настроек нужно выбрать любой из профилей, нажать кнопку «выбор», выбрать «установки», «параметры профиля», профиль П1 или П2. Выбрав нужный параметр, нажимаем «выбор». Стрелки «влево» или «вправо» сменятся на стрелки «вверх» или «вниз», что означает готовность параметра к изменению. Выбираем нужное значение кнопками «влево» или «вправо», подтверждаем кнопкой «выбор». На дисплее появится надпись «Сохранено», что обозначает запись значения в EEPROM.
Значения настроек:
1. «Алгоритм заряда». Выбирается IUoU или IUIoU. См. графики ниже.
2. «Емкость АКБ». Задавая значение этого параметра, мы задаем ток зарядки на первом этапе I=0.1C, где С- емкость АКБ В Ач. (Таким образом, если нужно задать ток заряда, например 4.5А, следует выбрать емкость АКБ 45Ач).
3. «Напряжение U1». Это напряжение, при котором заканчивается первый этап зарядки и начинается второй. По умолчанию задано значение 14.6В.
4. «Напряжение U2». Используется только, если задан алгоритм IUIoU. Это напряжение, при котором заканчивается третий этап зарядки. По умолчанию — 16В.
5. «Ток 2-го этапа I2». Это значение тока, при котором заканчивается второй этап зарядки. Ток стабилизации на третьем этапе для алгоритма IUIoU. По умолчанию задано значение 0.2С.
6. «Окончание заряда I3». Это значение тока, по достижению которого зарядка считается оконченной. По умолчанию задано значение 0.01С.
7. «Ток разряда». Это значение тока, которым осуществляется разряд АКБ при тренировке зарядно-разрядными циклами.
Алгоритм заряда — IUoU
Алгоритм заряда — IUIoU
Выбор и переделка блока питания
В нашей конструкции мы используем блок питания от компьютера. Почему? Причин несколько. Во–первых, это — практически готовая силовая часть. Во-вторых, это же и корпус нашего будущего устройства. В-третьих, он имеет малые габариты и вес. И, в-четвёртых, его можно приобрести практически на любом радиорынке, барахолке и в компьютерных сервисных центрах. Как говорится, дёшево и сердито.
Из всего многообразия моделей блоков питания нам лучше всего подходит блок формата АТX, мощностью не менее 250 Вт. Нужно только учесть следующее. Подходят лишь те блоки питания, в которых применён ШИМ-контроллер TL494 или его аналоги (MB3759, КА7500, КР1114ЕУ4).
Итак, блок питания имеется. Сначала необходимо его проверить на исправность. Для этого его разбираем, вынимаем предохранитель и вместо него подпаиваем лампу накаливания 220 вольт мощностью 100-200Вт. Если на задней панели БП имеется переключатель сетевого напряжения, то он должен быть установлен на 220В. Включаем БП в сеть, для ATX нужно замкнуть зелёный и чёрный провода на большом разъёме. Если лампочка не светится, кулер вращается, а все выходные напряжения в норме — значит, нам повезло и наш блок питания рабочий. В противном случае, придётся заняться его ремонтом. Оставляем лампочку пока на месте.
Для переделки БП в наше будущее зарядное устройство, нам потребуется немного изменить «обвязку» ШИМ-контроллера. Несмотря на огромное разнообразие схем блоков питания, схема включения TL494 стандартная и может иметь пару вариаций, в зависимости от того, как реализованы защиты по току и ограничения по напряжению. Схема переделки показана на рис.3. На ней показан только один канал выходного напряжения: +12В. Остальные каналы: +5В,-5В, +3,3В не используются. Их обязательно нужно отключить, перерезав соответствующие дорожки или выпаяв из их цепей элементы. Которые, кстати, нам могут и пригодиться для блока управления. Об этом — чуть позже. Красным цветом обозначены элементы, которые устанавливаются дополнительно. Конденсатор С2 должен иметь рабочее напряжение не ниже 35В и устанавливается взамен существующего в БП. После того, как «обвязка» TL494 приведена к схеме на рис.3, включаем БП в сеть. Напряжение на выходе БП определяется по формуле: Uвых=2,5*(1+R3/R4) и при указанных на схеме номиналах должно составлять около 10В. Если это не так, придется проверить правильность монтажа. На этом переделка закончена, можно убирать лампочку и ставить на место предохранитель.
Схема и принцип работы
Все основные процессы выполняет микроконтроллер. В его память записывается управляющая программа, в которой и заложены все алгоритмы. Управление блоком питания осуществляется с помощью ШИМ с вывода PD7 МК и простейшего ЦАП на элементах R4,C9,R7,C11. Измерение напряжения АКБ и зарядного тока осуществляется средствами самого микроконтроллера — встроенным АЦП и управляемым дифференциальным усилителем.
Напряжение АКБ на вход АЦП подается с делителя R10R11, Зарядный и разрядный ток измеряются следующим образом. Падение напряжения с измерительного резистора R8 через делители R5R6R10R11 подается на усилительный каскад, который находится внутри МК и подключен к выводам PA2, PA3. Коэффициент его усиления устанавливается программно, в зависимости от измеряемого тока. Для токов меньше 1А коэффициент усиления (КУ) задается равным 200, для токов выше 1А КУ=10. Вся информация выводится на ЖКИ, подключенный к портам РВ1-РВ7 по четырёхпроводной шине. Защита от переполюсовки выполнена на транзисторе Т1, сигнализация неправильного подключения — на элементах VD1,EP1 ,R13.
При включении зарядного устройства в сеть транзистор Т1 закрыт низким уровнем с порта РС5, и АКБ отключена от зарядного устройства. Подключается она только при выборе в меню типа АКБ и режима работы ЗУ. Этим обеспечивается также отсутствие искрения при подключении батареи. При попытке подключить аккумулятор в неправильной полярности сработает зуммер ЕР1 и красный светодиод VD1, сигнализируя о возможной аварии. В процессе заряда постоянно контролируется зарядный ток. Если он станет равным нулю (сняли клеммы с АКБ), устройство автоматически переходит в главное меню, останавливая заряд и отключая батарею. Транзистор Т2 и резистор R12 образуют разрядную цепь, которая участвует в зарядно-разрядном цикле десульфатирующего заряда (режим тренировки) и в режиме теста АКБ. Ток разряда 0.01С задается с помощью ШИМ с порта PD5. Кулер автоматически выключается, когда ток заряда падает ниже 1,8А. Управляет кулером порт PD4 и транзистор VT1.
СХЕМЫ:
первую часть схемы — (Переделка БП)
вторую часть схемы — (Микроконтроллерная часть)
Ниже в архиве имеется проект в протеусе, точнее его микроконтроллерная часть.
Режимы работы (скрины):
Тут приведена только часть скринов, поиграться можете сами, скачав проект протеуса.
Детали и конструкция
Микроконтроллер. В продаже обычно встречаются в корпусе DIP-40 или TQFP-44 и маркируются так: ATMega16А-PU или ATMega16A-AU. Буква после дефиса обозначает тип корпуса: «P»- корпус DIP, «A»- корпус TQFP. Встречаются также и снятые с производства микроконтроллеры ATMega16-16PU, ATMega16-16AU или ATMega16L-8AU. В них цифра после дефиса обозначает максимальную тактовую частоту контроллера. Фирма- производитель ATMEL рекомендует использовать контроллеры ATMega16A (именно с буквой «А») и в корпусе TQFP, то есть, вот такие: ATMega16A-AU, хотя в нашем устройстве будут работать все вышеперечисленные экземпляры, что и подтвердила практика. Типы корпусов отличаются также и количеством выводов (40 или 44) и их назначением. На рис.4 изображена принципиальная схема блока управления для МК в корпусе DIP.
Резистор R8 –керамический или проволочный, мощностью не менее 10 Вт, R12- 7-10Вт. Все остальные- 0.125Вт. Резисторы R5,R6,R10 и R11 нужно применять с допустимым отклонением 0.1-0.5%. От этого будет зависеть точность измерений и, следовательно, правильная работа всего устройства.
Транзисторы T1 и Т1 желательно применять такие, как указаны на схеме. Но если придется подбирать замену, то необходимо учитывать, что они должны открываться напряжением на затворе 5В и, конечно же, должны выдерживать ток не ниже 10А. Подойдут, например, транзисторы с маркировкой 40N03GР, которые иногда используются в тех же БП формата АТХ, в цепи стабилизации 3.3В.
Диод Шоттки D2 можно взять из того же БП, из цепи +5В, которая у нас не используется. Элементы D2,Т1 иТ2 через изолирующие прокладки размещаются на одном радиаторе площадью 40 квадратных сантиметров. Буззер EP1- со встроенным генератором, на напряжение 8-12 В, громкость звучания можно подрегулировать резистором R13.
Жидкокристаллический индикатор – WH1602 или аналогичный, на контроллере HD44780 , KS0066 или совместимых с ними. К сожалению, эти индикаторы могут иметь разное расположение выводов, так что, возможно, придется разрабатывать печатную плату под свой экземпляр
Печатная плата
Файлы печатных плат лежат ниже в архиве, есть два варианта ПП: для DIP элементов и вариант в SMD.
Программа
Конфигурационные биты (фузы) устанавливаются следующие:
Запрограммированы (установлены в 0):
CKSEL0
CKSEL1
CKSEL3
SPIEN
SUT0
BODEN
BODLEVEL
BOOTSZ0
BOOTSZ1
все остальные — незапрограммированы (установлены в 1).
Наладка
Итак, блок питания переделан и выдает напряжение около 10В. При подключении к нему исправного блока управления с прошитым МК, напряжение должно упасть до 0.8..15В. Резистором R1 устанавливается контрастность индикатора. Наладка устройства заключается в проверке и калибровке измерительной части. Подключаем к клеммам аккумулятор, либо блок питания напряжением 12-15В и вольтметр. Заходим в меню «Калибровка». Сверяем показания напряжения на индикаторе с показаниями вольтметра, при необходимости, корректируем кнопками «<» и «>». Нажимаем «Выбор». Далее идет калибровка по току при КУ=10. Теми же кнопками «<» и «>» нужно выставить нулевые показания тока. Нагрузка (аккумулятор) при этом автоматически отключается, так что ток заряда отсутствует. В идеальном случае там должны быть нули или очень близкие к нулю значения. Если это так, это говорит о точности резисторов R5,R6,R10,R11,R8 и хорошем качестве дифференциального усилителя. Нажимаем «Выбор». Аналогично — калибровка для КУ=200. «Выбор». На дисплее отобразится «Готово» и через 3 сек. устройство перейдет в главное меню.
Калибровка окончена. Поправочные коэффициенты хранятся в энергонезависимой памяти. Здесь стоит отметить, что если при самой первой калибровке значение напряжения на ЖКИ сильно отличается от показаний вольтметра, а токи при каком — либо КУ сильно отличаются от нуля, нужно применить (подобрать) другие резисторы делителя R5,R6,R10,R11,R8, иначе в работе устройства возможны сбои. При точных резисторах (с допуском 0,1-0,5%) поправочные коэффициенты равны нулю или минимальны. На этом наладка заканчивается. И в заключение. Если же напряжение или ток зарядного устройства на каком-то этапе не возрастает до положенного уровня или устройство «выскакивает» в меню, нужно ещё раз внимательно проверить правильность доработки блока питания. Возможно, срабатывает защита.
файлы проекта (прошивки и проект в протеусе).
файлы печатных плат и схемы.
По материалам сайта
Добавить сайт в закладки
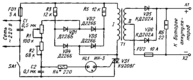
Простейшее зарядное устройство для автомобильных и мотоциклетных аккумуляторных батарей, как правило, состоит из понижающего трансформатора и подключенного к его вторичной обмотке двухполупериодного выпрямителя. Последовательно с батареей включают мощный реостат для установки необходимого зарядного тока. Однако такая конструкция получается очень громоздкой и излишне энергоемкой, а другие способы регулирования зарядного тока обычно ее существенно усложняют.
В промышленных зарядных устройствах для выпрямления зарядного тока и изменения его значения иногда применяют тринисторы КУ202Г. Здесь следует заметить, что прямое напряжение на включенных тринисторах при большом зарядном токе может достигать 1,5 В. Из-за этого они сильно нагреваются, а по паспорту температура корпуса тринистора не должна превышать +85°С.
В таких устройствах приходится принимать меры по ограничению и температурной стабилизации зарядного тока, что приводит к дальнейшему их усложнению и удорожанию.
Описываемое ниже сравнительно простое зарядное устройство имеет широкие пределы регулирования зарядного тока — практически от нуля до 10 А — и может быть использовано для зарядки различных стартерных батарей аккумуляторов на напряжение 12 В.
В основу устройства (см. схему) положен симисторный регулятор с дополнительно введенными маломощным диодным мостом VD1-VD4 и резисторами R3 и R5.
После подключения устройства к сети при плюсовом ее полупериоде (плюс на верхнем по схеме проводе) начинает заряжаться конденсатор С2 через резистор R3, диод VD1 и последовательно соединенные резисторы R1 и R2. При минусовом полупериоде сети этот конденсатор заряжается через те же резисторы R2 и R1, диод VD2 и резистор R5. В обоих случаях конденсатор заряжается до одного и того же напряжения, меняется только полярность зарядки.
Как только напряжение на конденсаторе достигнет порога зажигания неоновой лампы HL1, она зажигается, а конденсатор быстро разряжается через лампу и управляющий электрод симистора VS1. При этом симистор открывается. В конце полупериода симистор закрывается. Описанный процесс повторяется в каждом полупериоде сети.
Общеизвестно, например, что управление тиристором посредством короткого импульса имеет тот недостаток, что при индуктивной или высокоомной активной нагрузке анодный ток прибора может не успеть достигнуть значения тока удержания за время действия управляющего импульса. Одной из мер по устранению этого недостатка является включение параллельно нагрузке резистора.
В описываемом зарядном устройстве после включения симистора VS1 его основной ток протекает не только через первичную обмотку трансформатора Т1, но и через один из резисторов — R3 или R5, которые в зависимости от полярности полупериода сетевого напряжения поочередно подключаются параллельно первичной обмотке трансформатора диодами VD4 и VD3 соответственно.
Этой же цели служит и мощный резистор R6, являющийся нагрузкой выпрямителя VD5, VD6. Кроме того, резистор R6 формирует импульсы разрядного тока, которые продлевают срок службы батареи.
Основным узлом устройства является трансформатор Т1. Его можно изготовить на базе лабораторного трансформатора ЛАТР-2М, изолировав его обмотку (она будет первичной) тремя слоями лакоткани и намотав вторичную обмотку, состоящую из 80 витков изолированного медного провода сечением не менее 3 мм² с отводом от середины. Трансформатор и выпрямитель можно заимствовать также из подходящего по мощности источника питания. При самостоятельном изготовлении трансформатора можно воспользоваться следующей методикой расчета — в этом случае задаются напряжением на вторичной обмотке 20 В при токе 10 А.
Конденсаторы С1 и С2 — МБМ или другие на напряжение не менее 400 и 160 В соответственно. Резисторы R1 и R2 — СП 1-1 и СПЗ-45 соответственно. Диоды VD1-VD4 -Д226, Д226Б или КД105Б. Неоновая лампа HL1 — ИН-3, ИН-ЗА; желательно применять лампу с одинаковыми по конструкции и размерам электродами — это обеспечит симметричность импульсов тока через первичную обмотку трансформатора.
Диоды КД202А можно заменить на любые из этой серии, а также на Д242, Д242А или другие со средним прямым тоном не менее 5 А. Диод размещают на дюралюминиевой теплоотводящей пластине с полезной площадью поверхности рассеяния не менее 120 см². Симистор также следует укрепить на теплоотводящей пластине примерно вдвое меньшей площади поверхности. Резистор R6 — ПЭВ-10; его можно заменить пятью параллельно соединенными резисторами МЛТ-2 сопротивлением 110 Ом.
Устройство собирают в прочной коробке из изоляционного материала (фанеры, текстолита и т.п.). В верхней ее стенке и в дне следует просверлить вентиляционные отверстия. Размещение деталей в коробке — произвольное. Резистор R1 (зарядный ток) монтируют на лицевой панели, к ручке прикрепляют небольшую стрелку, а под ней — шкалу. Цепи, несущие нагрузочный ток, необходимо выполнять проводом марки МГШВ сечением 2,5-3 мм².
При настраивании устройства сначала устанавливают требуемый предел зарядного тока (но не более 10 А) резистором R2. Для этого к выходу устройства через амперметр на 10 А подключают батарею аккумуляторов, строго соблюдая полярность. Движок резистора R1 переводят в крайнее верхнее по схеме положение, резистора R2 — в крайнее нижнее, включают устройство в сеть. Перемещая движок резистора R2, устанавливают необходимое значение максимального зарядного тока.
Заключительная операция — калибровка шкалы резистора R1 в амперах по образцовому амперметру.
В процессе зарядки ток через батарею изменяется, уменьшаясь к концу примерно на 20%. Поэтому перед зарядкой устанавливают начальный ток батареи несколько больше номинального значения (примерно на 10%).
Окончание зарядки оправляют по плотности электролита или вольтметром — напряжение отключенной батареи должно быть в пределах 13,8-14,2 В.
Вместо резистора R6 можно установить лампу накаливания на напряжение 12 В мощностью около 10 Вт, разместив ее снаружи корпуса. Она показывала бы подключение зарядного устройства к аккумуляторной батарее и одновременно освещала рабочее место.
Долгая эксплуатация автомобиля приводит к тому, что генератор перестаёт заряжать батарею. Как результат автомобиль больше не заводится. Чтобы оживить машину необходимо зарядное устройство. К тому же кислотно-свинцовые аккумуляторы обладают повышенной чувствительностью к температурам. Поэтому с их работой могут возникнуть проблемы, если за окном минусовая температура.
Зарядное устройство для автомобиля не отличается особой технической сложностью. Чтобы собрать его не нужно иметь каких-либо узкоспециализированных знаний, достаточно усидчивости и смекалки. Конечно, понадобятся определённые детали, но их легко можно приобрести на радиорынке практически за бесценок.
Разновидности зарядных устройств для автомобилей
Наука не стоит на месте. Технологии развиваются с невероятной скоростью, неудивительно, что трансформаторные зарядные устройства постепенно исчезают с рынка, а им на замену приходят импульсные и автоматические ЗУ.
Импульсное зарядное устройство для автомобиля имеет компактные размеры. Его просто использовать, и в отличие от трансформаторного типа аппараты данного класса обеспечивают полный заряд батареи
. Процесс зарядки проходит в два этапа: сначала при постоянном напряжении, потом при токе. Конструкция состоит из однотипных схем.
Автоматическое зарядное устройство для автомобиля отличается крайней простотой в эксплуатации. По факту это многофункциональный диагностический центр, который собрать самостоятельно крайне непросто.
Самые продвинутые устройства данного класса уведомят вас сигналом при неправильном подключении полюсов. Мало того, подача электроэнергии даже не начнётся. Нельзя обойти вниманием диагностические функции аппарата. Он способен измерить ёмкость аккумулятора и даже уровень заряда.
В электрических схемах есть таймер.
Поэтому автоматическое зарядное устройство для автомобилей позволяет проводить зарядку различных видов:
- полную,
- быструю,
- восстановительную.
Как только автоматическое зарядное устройство для автомобиля закончит зарядку, раздастся звуковой сигнал, и подача тока автоматически прекратится.
Три способа сделать зарядное устройство для автомобиля своими руками
Как сделать зарядку из компьютерного блока
Старые компьютеры не редкость. Кто-то оставляет их из чувства ностальгии, другие же рассчитывают где-то применить исправные комплектующие. Если же у вас дома нет старого стационарного компьютера, ничего страшного. Бывший в употреблении блок питания можно приобрести за 200—300 рублей.
Блоки питания от стационарных компьютеров идеально подходят для создания любых зарядных устройств. В качестве контроллера здесь используется микросхема TL494 или аналогичная ей KA7500.
Мощность блока питания для зарядного устройства должна быть от 150 Вт и выше. Все провода с источников -5, -12, +5, +12 В выпаиваются. Тоже делается с резистором R1. Его нужно заменить на подстроечный резистор. При этом значение последнего должно быть 27 Ом.
Схема работы зарядного устройства для автомобиля из блока питания крайне проста. Напряжение с шины с разметкой в +12 В передаётся на верхний вывод. При этом выводы 14 и 15 просто перерезаются из-за своей ненадобности.
Важно!
Единственный вывод, который необходимо оставить это шестнадцатый. Он примыкает к основному проводу. Но при этом его нужно отключить.
На задней стенке блока питания следует установить потенциометр-регулятор R10. Также необходимо пропустить два шнура: один для подключения клемм, другой сетевой. Дополнительно нужно подготовить блок резисторов. Он позволит осуществлять регулировку.
Чтобы изготовить вышеописанный блок понадобятся два токоизмерительных резистора. Лучше всего использовать 5W8R2J. Мощности в 5 Вт вполне достаточно. Сопротивление блока будет равняться 0,1 Ом, а суммарная мощность 10 Вт.
Для настройки понадобится подстроечный резистор. Он крепится на ту же плату. Предварительно удаляется часть печатной дорожки. Это исключит возможность связи корпуса и основной цепи, а также значительно повысит безопасность зарядного устройства для автомобиля.
Перед тем как паять выводы 1, 14—16, их нужно предварительно залудить.
Многожильные тонкие провода подпаиваются. Полный заряд определяется напряжением холостого хода. Стандартный интервал составляет 13,8—14,2 В.
Полный заряд выставляется переменным резистором. Важно чтобы потенциометр R10 находился при этом в среднем положении. Для подключения вывода к клеммам на концы устанавливаются специальные зажимы. Лучше всего использовать тип «крокодил».
Изоляционные трубки зажимов должны быть выполнены в разных цветах. Традиционно красный — плюс, синий — минус. Но вы можете выбрать любые нравящиеся цвета. Это не принципиально.
Важно!
Если вы перепутаете провода, это приведёт к порче прибора.
Чтобы сэкономить время и деньги при сборке зарядного устройства для автомобиля можно исключить из конструкции вольт- и амперметр. Начальный ток можно задать при помощи потенциометра R10. Рекомендуемое значение 5,5 и 6,5 А.
Зарядное устройство из адаптера
Лучшим вариантом для создания зарядного устройства для автомобиля будет 12-вольтный адаптер. Но при выборе напряжения вы в первую очередь должны учитывать параметры аккумулятора.
Провод адаптера нужно обрезать у конца и оголить. Примерно 5—7 сантиметров для комфортной работы будет достаточно. Провода с разноимёнными зарядами нужно уложить на расстоянии 40 сантиметров друг от друга
. На конец каждого надевается «крокодил».
Зажимы в последовательном порядке подключаются к АКБ. Плюс к плюсу, минус к минусу. После этого всё, что нужно сделать — это включить адаптер. Это одна из самых простых схем создания зарядного устройства для автомобиля своими руками.
Важно!
В процессе зарядки нужно следить, чтобы аккумулятор не перегрелся. Если же это произойдёт процесс нужно немедленно прервать, чтобы избежать порчи АКБ.
Всё гениальное просто или зарядное устройство для автомобиля из лампочки и диода
Всё что вам нужно для создания этого зарядного устройства можно найти дома. Главным элементом конструкции будет обычная лампочка. При этом её мощность не должна быть выше 200 Вт.
Важно!
Чем больше мощность, тем быстрее будет заряжаться аккумулятор.
При зарядке необходимо соблюдать определённую осторожность. Не стоит заряжать 200-ваттной лампочкой аккумулятор малой ёмкости. Скорей всего это приведёт к тому, что он просто закипит. Есть простая формула расчёта, которая поможет вам выбрать оптимальную мощность лампочки для вашего АКБ.
Также понадобится полупроводниковый диод, который будет проводить электричество только в одном направлении. Его можно сделать из обычной зарядки от ноутбука. Финальным элементом конструкции будет провод с клеммами и штекер.
Очень важно при создании зарядного устройства для автомобиля соблюдать правила безопасности. Во-первых, всегда выключайте схему из сети перед тем, как дотронуться до одного из элементов рукой. Во-вторых, все контакты должны быть тщательно изолированы. Оголённых проводов быть не должно.
При сборке схемы все элементы подключаются последовательно: лампа, диод, аккумулятор. Важно знать полярность диода, чтобы подключить всё правильно. Для большей безопасности используйте резиновые перчатки.
Во время сборки схемы особое внимание обратите на диод. На нём обычно есть стрелочка, которая смотрит на плюс. Так как он пропускает электричество только в одну сторону, это крайне важно. Для проверки полярности клемм можно использовать тестер.
Если всё настроить и подключить правильно, лампочка будет гореть в полканала. Если же света нет, значит, вы сделали что-то неправильно или аккумулятор полностью разряжен.
Сам процесс зарядки занимает порядка 6—8 часов.
После этого временного промежутка зарядное устройство для автомобиля нужно отключить от сети, чтобы избежать перегрева АКБ.
Если вам срочно нужно подзарядить аккумулятор процесс можно ускорить. Главное, чтобы диод был достаточно мощным. Также понадобится обогреватель. Все элементы соединяются в одну цепь. КПД подобного метода зарядки всего 1%, но скорость в разы выше.
Итоги
Самое простое зарядное устройство для автомобиля можно собрать своими руками за несколько часов. При этом набор нужных материалов можно найти в каждом доме. Более сложные устройства требуют больше времени на своё создание, но они обладают повышенной надёжностью и хорошим уровнем безопасности.
Для того чтобы автомобиль завёлся, ему необходима энергия. Такая энергия берётся из аккумулятора. Как правило, его подзарядка происходит от генератора во время работы двигателя. Когда автомобиль долго не используется или батарея неисправна, она разряжается до такого состояния, что машина уже не может завестись
. В этом случае требуется внешняя зарядка. Такое устройство можно купить или собрать самостоятельно, но для этого понадобится схема зарядного устройства.
Принцип работы автомобильного аккумулятора
Автомобильный аккумулятор подаёт питание на различные приборы в автомобиле при выключенном двигателе и предназначен для его запуска. По виду типу исполнения применяется свинцово-кислотная батарея. Конструктивно она собирается из шести элементов питания с номинальным значением напряжения 2,2 вольта, соединённых между собой последовательно. Каждый элемент представляет собой набор решетчатых пластин из свинца. Пластины покрываются активным материалом и погружаются в электролит.
Раствор электролита включает в свой состав дистиллированную воду и серную кислоту
. От плотности электролита зависит морозостойкость батареи. В последнее время появились технологии, позволяющие адсорбировать электролит в стеклянном волокне или сгущать его с использованием силикагеля до гелеобразного состояния.
Каждая пластина имеет отрицательный и положительный полюс, а изолируются они между собой использованием пластмассового сепаратора. Корпус изделия выполняется из пропилена, не разрушающегося под действием кислоты и служащий диэлектриком. Положительный полюс электрода покрывается диоксидом свинца, а отрицательный губчатым свинцом. В последнее время стали выпускаться аккумуляторные батареи с электродами из свинцово-кальциевого сплава. Такие аккумуляторы полностью герметичные и не требуют обслуживания.
При подключении к аккумулятору нагрузки активный материал на пластинах вступает в химическую реакцию с раствором электролита, и возникает электрический ток. Электролит со временем истощается из-за осаждения сульфата свинца на пластинках. Аккумуляторная батарея (АКБ) начинает терять заряд. В процессе зарядки химическая реакция
происходит в обратном порядке, сульфат свинца и вода преобразуются, повышается плотность электролита и восстанавливается величина заряда.
Аккумуляторы характеризуются значением саморазряда. Он возникает в АКБ при его бездействии. Основной причиной служит загрязнения поверхности батареи и плохого качества дистиллятора. Скорость саморазряда ускоряется при разрушении свинцовых пластин.
Виды зарядных устройств
Разработано большое количество схем автомобильных зарядных устройств, использующих разные элементные базы и принципиальный подход. По принципу действия приборы заряда разделяются на две группы:
- Пуско-зарядные, предназначенные для запуска двигателя при нерабочем аккумуляторе. Кратковременно подавая на клеммы аккумулятора ток большой величины, происходит включение стартера и запуск двигателя, а в дальнейшем заряд батареи происходит от генератора автомобиля. Они выпускаются только на определённое значение тока или с возможностью выставления его величины.
- Предпусковые зарядные, к клеммам аккумуляторной батареи подключаются выводы с устройства и подаётся ток длительное время. Его значение не превышает десяти ампер, в течение этого времени происходит восстановление энергии батареи. В свою очередь, они разделяются: на постепенные (время зарядки от 14 до 24 часов), ускоренные (до трёх часов) и кондиционирующие (около часа).
По своей схемотехники выделяются импульсные и трансформаторные устройства. Первого вида используют в работе высокочастотный преобразователь сигнала, характеризуются малыми размерами и весом. Второго вида в качестве основы используют трансформатор с выпрямительным блоком, просты в изготовлении, но обладают большим весом
и низким коэффициентом полезного действия (КПД).
Выполнено зарядное устройство для автомобильных аккумуляторов своими руками или приобретено в торговой точке, требования, предъявляемые к нему одинаковы, а именно:
- стабильность выходного напряжения;
- высокое значение КПД;
- защита от короткого замыкания;
- индикатор контроля заряда.
Одной из главных характеристик прибора заряда является величина тока, которым заряжается батарея. Правильно зарядить аккумулятор и продлить его рабочие характеристики получится только при подборе нужного его значения. При этом важна и скорость заряда. Чем больше ток, тем выше и скорость, но высокое значение скорости приводит к быстрой деградации аккумулятора. Считается, что правильным значением тока будет величина равная десяти процентам от ёмкости батарейки. Ёмкость определяется как величина тока, отдаваемая АКБ за единицу времени, измеряется она в ампер-часах.
Самодельный зарядный прибор
Приспособление для заряда должно быть у каждого автолюбителя, поэтому если нет возможности или желания приобрести готовый прибор, ничего не останется, как сделать зарядку для аккумулятора самостоятельно. Несложно изготовить своими руками как простейшее, так и многофункциональное устройство. Для этого понадобится схема
и набор радиоэлементов. Существует также возможность переделать источник бесперебойного питания (ИБП) или компьютерный блок (АТ) в прибор для подзарядки АКБ.
Трансформаторное зарядное устройство
Такое устройство самое простое в сборке и не содержит дефицитных деталей. Схема состоит из трёх узлов:
- трансформатор;
- выпрямительный блок;
- регулятор.
Напряжение из промышленной сети поступает на первичную обмотку трансформатора. Сам трансформатор может использоваться любого вида. Состоит он из двух частей: сердечника и обмоток. Сердечник собирается из стали или феррита, обмотки — из проводникового материала.
Принцип работы трансформатора основан на появлении переменного магнитного поля при прохождении тока по первичной обмотке и передачи его на вторичную. Для получения на выходе требуемого уровня напряжения количество витков во вторичной обмотке делается меньше, по сравнению с первичной. Уровень напряжения на вторичной обмотке трансформатора выбирается равным 19 вольт, а его мощность должна обеспечивать троекратный запас по току заряда.
С трансформатора пониженное напряжение проходит через выпрямительный мост и поступает на реостат, подключённый последовательно к аккумулятору. Реостат предназначен для регулирования величины напряжения и тока, путём изменения сопротивления. Сопротивление реостата не превышает 10 Ом. Величина тока контролируется включённым последовательно перед аккумулятором амперметром. Такой схемой не получится заряжать АКБ с ёмкостью более 50 Ач, так как реостат начинает перегреваться.
Упростить схему можно, убрав реостат, а на входе перед трансформатором установить набор конденсаторов, использующихся как реактивные сопротивления для уменьшения напряжение сети. Чем меньше номинальное значение ёмкости, тем меньше напряжение поступает на первичную обмотку в сети.
Особенность такой схемы в необходимости обеспечения уровня сигнала на вторичной обмотке трансформатора в полтора раза большее, чем рабочее напряжение нагрузки. Такую схему можно использовать и без трансформатора, но это очень опасно. Без гальванической развязки можно получить поражение электрическим током.
Импульсное устройство подзаряда
Достоинство импульсных устройств в высоком КПД и компактных размерах. В основе прибора лежит микросхема с широтно-импульсной модуляцией (ШИМ). Собрать мощное импульсное зарядное устройство своими руками можно по следующей схеме.
В качестве ШИМ контроллера используется драйвер IR2153. После выпрямительных диодов параллельно АКБ ставится полярный конденсатор С1 с ёмкостью в пределах 47−470 мкФ и напряжением не менее 350 вольт. Конденсатор убирает всплески сетевого напряжения и шумы линии. Диодный мост используется с номинальным током более четырёх ампер и с обратным напряжением не менее 400 вольт. Драйвер управляет мощными N-канальными полевыми транзисторами IRFI840GLC, установленными на радиаторах. Ток такой зарядки будет равен до 50 ампер, а выходная мощность до 600 Ватт.
Изготовить импульсное зарядное устройство для автомобиля своими руками можно, используя переделанный компьютерный источник питания формата АТ. В качестве ШИМ контроллера в них используется распространённая микросхема TL494. Сама переделка заключается в увеличении выходного сигнала до 14 вольт. Для этого понадобится правильно установить подстроечный резистор.
Резистор, который соединяется первую ногу TL494 со стабилизированной шиной + 5 В, удаляется, а вместо второго, связанного с 12 вольтовой шиной, впаивается переменный резистор с номиналом 68 кОм. Этим резистором и устанавливается требуемый уровень выходного напряжения. Включение блока питания осуществляется через механический выключатель, согласно указанной на корпусе блока питания схеме.
Устройство на микросхеме LM317
Довольно простая, но стабильно работающая схема зарядки легко выполняется на интегральной микросхеме LM317. Микросхема обеспечивает установку уровня сигнала 13,6 вольт при максимальной силе тока 3 ампера. Стабилизатор LM317 снабжён встроенной защитой от короткого замыкания.
Напряжение на схему прибора подаётся через клеммы от независимого блока питания постоянного напряжения 13−20 вольт. Ток, проходя через индикаторный светодиод HL1 и транзистор VT1, поступает на стабилизатор LM317. С его выхода непосредственно на АКБ через X3, X4. Делителем, собранным на R3 и R4, устанавливается необходимое значение напряжения для открывания VT1. Переменным резистором R4 задаётся ограничение тока подзарядки, а R5 уровень выходного сигнала. Выходное напряжение устанавливается от 13,6 до 14 вольт.
Схему можно максимально упростить, но её надёжность уменьшится.
В ней резистором R2 подбирают ток. В качестве резистора используется мощный проволочный элемент из нихрома. Когда АКБ разряжен, ток заряда максимальный, светодиод VD2 горит ярко, по мере заряда ток начинает спадать и светодиод тускнеет.
Зарядное из источника бесперебойного питания
Сконструировать зарядник можно из обычного бесперебойника даже с неисправностью узла электроники. Для этого удаляется из блока вся электроника, кроме трансформатора. К высоковольтной обмотке трансформатора на 220 В добавляется схема выпрямителя, стабилизации тока и ограничения напряжения.
Выпрямитель собирается на любых мощных диодах, например, отечественных Д-242 и сетевом конденсаторе 2200 мкФ на 35−50 вольт. На выходе получится сигнал с напряжением 18−19 вольт. В качестве стабилизатора напряжения используется микросхема LT1083 или LM317 с обязательной установкой на радиатор.
Подключив аккумуляторную батарею, выставляется напряжение, равное 14,2 вольта. Контролировать уровень сигнала удобно с помощью вольтметра и амперметра. Вольтметр подключается параллельно клеммам батареи, а амперметр последовательно. По мере заряда АКБ его сопротивление будет возрастать, а ток падать. Ещё проще выполнить регулятор с помощью симистора, подключённого к первичной обмотке трансформатора наподобие диммера.
При самостоятельном изготовлении устройства следует помнить про электробезопасность при работе с сетью переменного тока 220 В. Как правило, верно выполненный прибор зарядки из исправных деталей начинает работать сразу, требуется лишь только выставить тока заряда.
У каждого автомобилиста рано или поздно возникают проблемы с аккумулятором. Не избежал этой участи и я. После 10 минут безуспешных попыток завести свой автомобиль решил, что необходимо приобрести или сделать самому зарядное устройство. Вечером сделав ревизию в гараже и найдя там подходящий трансформатор решил делать зарядку сам.
Там же среди ненужного барахла нашел и стабилизатор напряжения от старого телевизора, который по моему мнению чудесно подойдет в качестве корпуса.
Проштудировав бескрайние просторы Интернета и реально оценив свои силы выбрал наверное самую простую схему.
Распечатав схему пошел к соседу, увлекающемуся радиоэлектроникой. Он в течение 15 минут набрал мне необходимые детали, отрезал кусок фольгированного текстолита и дал маркер для рисования плат. Затратив около часа времени, я нарисовал приемлемую плату (монтаж просторный размеры корпуса позволяют). Как травить плату рассказывать не буду, об этом много информации. Я же отнес своё творение соседу, и он мне её протравил. В принципе можно было купить монтажную плату и все сделать на ней, но как говорят дареному коню ….
Просверлив все необходимые отверстия и выведя на экран монитора цоколевку транзисторов я взялся за паяльник и спустя примерно час у меня была готовая плата.
Диодный мостик можно купить на рынке, главное чтобы он был рассчитан на ток не менее 10 ампер. У меня нашлись диоды Д 242 их характеристики вполне подходят, и на кусочке текстолита я спаял диодный мост.
Тиристор необходимо устанавливать на радиатор, так как при работе он заметно греется.
Отдельно должен сказать про амперметр. Его пришлось покупать в магазине, там же продавец консультант подобрал и шунт. Схему решил немного доработать и добавить переключатель, чтобы можно было измерять напряжение на аккумуляторе. Здесь тоже понадобился шунт, но при измерении напряжения он подключается не параллельно, а последовательно. Формулу расчета можно найти в Интернете, от себя добавлю, что большое значение имеет мощность рассеивания резисторов шунта. По моим расчетам она должна была быть 2,25 ватт, но у меня грелся шунт мощностью 4 ватта. Причина мне неизвестна, не хватает опыта в подобных делах, но, решив, что в основном мне нужны показания амперметра, а не вольтметра я с этим смерился. Тем более что в режиме вольтметра шунт заметно нагревался секунд за 30-40. Итак, собрав все необходимое и проверив все на табуретке, я взялся за корпус. Полностью разобрав стабилизатор я вынул всю его начинку.
Разметив переднюю стенку я просверлил отверстия под переменный резистор и переключатель, потом сверлом маленького диаметра по окружности просверлил отверстия под амперметр. Острые края доработал напильником.
Немного поломав голову над расположением трансформатора и радиатора с тиристором, остановился на таком варианте.
Прикупил еще пару зажимов «крокодил» и все-зарядка готова. Особенностью данной схемы является то что она работает только под нагрузкой, поэтому собрав устройство и не найдя напряжения на выводах вольтметром не спешите меня ругать. Просто повесьте на выводы хотя бы автомобильную лампочку, и будет вам счастье.
Трансформатор берите с напряжением на вторичной обмотке 20-24 вольта. Стабилитрон Д 814. Все остальные элементы указанны на схеме.
На фотографии представлено самодельное автоматическое зарядное устройство для зарядки автомобильных аккумуляторов на 12 В током величиной до 8 А, собранного в корпусе от милливольтметра В3-38.
Почему нужно заряжать аккумулятор автомобиля
зарядным устройством
АКБ в автомобиле заряжается с помощью электрического генератора. Для защиты электрооборудования и приборов от повышенного напряжения, которое вырабатывает автомобильным генератором, после него устанавливают реле-регулятор, который ограничивает напряжение в бортовой сети автомобиля до 14,1±0,2 В. Для полной же зарядки аккумулятора требуется напряжение не менее 14,5 В.
Таким образом, полностью зарядить АКБ от генератора невозможно и перед наступлением холодов необходимо подзаряжать аккумулятор от зарядного устройства.
Анализ схем зарядных устройств
Привлекательной выглядит схема изготовления зарядного устройства из блока питания компьютера. Структурные схемы компьютерных блоков питания одинаковые, но электрические разные, и для доработки требуется высокая радиотехническая квалификация.
Интерес у меня вызвала конденсаторная схема зарядного устройства, КПД высокий, тепла не выделяет, обеспечивает стабильный ток заряда вне зависимости от степени заряда аккумулятора и колебаний питающей сети, не боится коротких замыканий выхода. Но тоже имеет недостаток. Если в процессе заряда пропадет контакт с аккумулятором, то напряжение на конденсаторах возрастает в несколько раз, (конденсаторы и трансформатор образуют резонансный колебательный контур с частотой электросети), и они пробиваются. Надо было устранить только этот единственный недостаток, что мне и удалось сделать.
В результате получилась схема зарядного устройства без выше перечисленных недостатков. Более 16 лет заряжаю ним любые кислотные аккумуляторы на 12 В. Устройство работает безотказно.
Принципиальная схема автомобильного зарядного устройства
При кажущейся сложности, схема самодельного зарядного устройства простая и состоит всего из нескольких законченных функциональных узлов.
Если схема для повторения Вам показалась сложной, то можно собрать более , работающую на таком же принципе, но без функции автоматического отключения при полной зарядке аккумулятора.
Схема ограничителя тока на балластных конденсаторах
В конденсаторном автомобильном зарядном устройстве регулировка величины и стабилизация силы тока заряда аккумулятора обеспечивается за счет включения последовательно с первичной обмоткой силового трансформатора Т1 балластных конденсаторов С4-С9. Чем больше емкость конденсатора, тем больше будет ток заряда аккумулятора.
Практически это законченный вариант зарядного устройства, можно подключить после диодного моста аккумулятор и зарядить его, но надежность такой схемы низкая. Если нарушится контакт с клеммами аккумулятора, то конденсаторы могут выйти из строя.
Емкость конденсаторов, которая зависит от величины тока и напряжения на вторичной обмотке трансформатора, можно приблизительно определить по формуле, но легче ориентироваться по данным таблицы.
Для регулировки тока, чтобы сократить количество конденсаторов, их можно подключать параллельно группами. У меня переключение осуществляется с помощью двух галетного переключателя, но можно поставить несколько тумблеров.
Схема защиты
от ошибочного подключения полюсов аккумулятора
Схема защиты от переполюсовки зарядного устройства при неправильном подключении аккумулятора к выводам выполнена на реле Р3. Если аккумулятор подключен неправильно, диод VD13 не пропускает ток, реле обесточено, контакты реле К3.1 разомкнуты и ток не поступает на клеммы аккумулятора. При правильном подключении реле срабатывает, контакты К3.1 замыкаются, и аккумулятор подключается к схеме зарядки. Такую схему защиты от переполюсовки можно использовать с любым зарядным устройством, как транзисторным, так и тиристорным. Ее достаточно включить в разрыв проводов, с помощью которых аккумулятор подключается к зарядному устройству.
Схема измерения тока и напряжения зарядки аккумулятора
Благодаря наличию переключателя S3 на схеме выше, при зарядке аккумулятора есть возможность контролировать не только величину тока зарядки, но и напряжение . При верхнем положении S3, измеряется ток, при нижнем – напряжение. Если зарядное устройство не подключено к электросети, то вольтметр покажет напряжение аккумулятора, а когда идет зарядка аккумулятора, то напряжение зарядки. В качестве головки применен микроамперметр М24 с электромагнитной системой. R17 шунтирует головку в режиме измерения тока, а R18 служит делителем при измерении напряжения.
Схема автоматического отключения ЗУ
при полной зарядке аккумулятора
Для питания операционного усилителя и создания опорного напряжения применена микросхема стабилизатора DA1 типа 142ЕН8Г на 9В. Микросхема это выбрана не случайно. При изменении температуры корпуса микросхемы на 10º, выходное напряжение изменяется не более чем на сотые доли вольта.
Система автоматического отключения зарядки при достижении напряжения 15,6 В выполнена на половинке микросхемы А1.1. Вывод 4 микросхемы подключен к делителю напряжения R7, R8 с которого на него подается опорное напряжение 4,5 В. Вывод 4 микросхемы подключен к другому делителю на резисторах R4-R6, резистор R5 подстроечный для установки порога срабатывания автомата. Величиной резистора R9 задается порог включения зарядного устройства 12,54 В. Благодаря применению диода VD7 и резистора R9, обеспечивается необходимый гистерезис между напряжением включения и отключения заряда аккумулятора.
Работает схема следующим образом. При подключении к зарядному устройству автомобильного аккумулятора, напряжение на клеммах которого меньше 16,5 В, на выводе 2 микросхемы А1.1 устанавливается напряжение достаточное для открывания транзистора VT1, транзистор открывается и реле P1 срабатывает, подключая контактами К1.1 к электросети через блок конденсаторов первичную обмотку трансформатора и начинается зарядка аккумулятора.
Как только напряжение заряда достигнет 16,5 В, напряжение на выходе А1.1 уменьшится до величины, недостаточной для поддержания транзистора VT1 в открытом состоянии. Реле отключится и контакты К1.1 подключат трансформатор через конденсатор дежурного режима С4, при котором ток заряда будет равен 0,5 А. В таком состоянии схема зарядного устройства будет находиться, пока напряжение на аккумуляторе не уменьшится до 12,54 В. Как только напряжение установится равным 12,54 В, опять включится реле и зарядка пойдет заданным током. Предусмотрена возможность, в случае необходимости, переключателем S2 отключить систему автоматического регулирования.
Таким образом, система автоматического слежения за зарядкой аккумулятора, исключит возможность перезаряда аккумулятора. Аккумулятор можно оставить подключенным к включенному зарядному устройству хоть на целый год. Такой режим актуален для автолюбителей, которые ездят только в летнее время. После окончания сезона автопробега можно подключить аккумулятор к зарядному устройству и выключить только весной. Даже если в электросети пропадет напряжение, при его появлении зарядное устройство продолжит заряжать аккумулятор в штатном режиме
Принцип работы схемы автоматического отключения зарядного устройства в случае превышения напряжения из-за отсутствия нагрузки, собранной на второй половинке операционного усилителя А1.2, такой же. Только порог полного отключения зарядного устройства от питающей сети выбран 19 В. Если напряжение зарядки менее 19 В, на выходе 8 микросхемы А1.2 напряжение достаточное, для удержания транзистора VT2 в открытом состоянии, при котором на реле P2 подано напряжение. Как только напряжение зарядки превысит 19 В, транзистор закроется, реле отпустит контакты К2.1 и подача напряжения на зарядное устройство полностью прекратится. Как только будет подключен аккумулятор, он запитает схему автоматики, и зарядное устройство сразу вернется в рабочее состояние.
Конструкция автоматического зарядного устройства
Все детали зарядного устройства размещены в корпусе миллиамперметра В3-38, из которого удалено все его содержимое, кроме стрелочного прибора. Монтаж элементов, кроме схемы автоматики, выполнен навесным способом.
Конструкция корпуса миллиамперметра, представляет собой две прямоугольные рамки, соединенные четырьмя уголками. В уголках с равным шагом сделаны отверстия, к которым удобно крепить детали.
Силовой трансформатор ТН61-220 закреплен на четырех винтах М4 на алюминиевой пластине толщиной 2 мм, пластина в свою очередь прикреплена винтами М3 к нижним уголкам корпуса. Силовой трансформатор ТН61-220 закреплен на четырех винтах М4 на алюминиевой пластине толщиной 2 мм, пластина в свою очередь прикреплена винтами М3 к нижним уголкам корпуса. На этой пластине установлен и С1. На фото вид зарядного устройства снизу.
К верхним уголкам корпуса закреплена тоже пластина из стеклотекстолита толщиной 2 мм, а к ней винтами конденсаторы С4-С9 и реле Р1 и Р2. К этим уголкам также прикручена печатная плата, на которой спаяна схема автоматического управления зарядкой аккумулятора. Реально количество конденсаторов не шесть, как по схеме, а 14, так как для получения конденсатора нужного номинала приходилось соединять их параллельно. Конденсаторы и реле подключены к остальной схеме зарядного устройства через разъем (на фото выше голубой), что облегчило доступ к другим элементам при монтаже.
На внешней стороне задней стенки установлен ребристый алюминиевый радиатор для охлаждения силовых диодов VD2-VD5. Тут так же установлен предохранитель Пр1 на 1 А и вилка, (взята от блока питания компьютера) для подачи питающего напряжения.
Силовые диоды зарядного устройства закреплены с помощью двух прижимных планок к радиатору внутри корпуса. Для этого в задней стенке корпуса сделано прямоугольное отверстие. Такое техническое решение позволило к минимуму свести количество выделяемого тепла внутри корпуса и экономии места. Выводы диодов и подводящие провода распаяны на не закрепленную планку из фольгированного стеклотекстолита.
На фотографии вид самодельного зарядного устройства с правой стороны. Монтаж электрической схемы выполнен цветными проводами, переменного напряжения – коричневым, плюсовые – красным, минусовые – проводами синего цвета. Сечение проводов , идущих от вторичной обмотки трансформатора к клеммам для подключения аккумулятора должно быть не менее 1 мм 2 .
Шунт амперметра представляет собой отрезок высокоомного провода константана длиной около сантиметра, концы которого запаяны в медные полоски. Длина провода шунта подбирается при калибровке амперметра. Провод я взял от шунта сгоревшего стрелочного тестера. Один конец из медных полосок припаян непосредственно к выходной клемме плюса, ко второй полоске припаян толстый проводник, идущий от контактов реле Р3. На стрелочный прибор от шунта идут желтый и красный провод.
Печатная плата блока автоматики зарядного устройства
Схема автоматического регулирования и защиты от неправильного подключения аккумулятора к зарядному устройству спаяна на печатной плате из фольгированного стеклотекстолита.
На фотографии представлен внешний вид собранной схемы. Рисунок печатной платы схемы автоматического регулирования и защиты простой, отверстия выполнены с шагом 2,5 мм.
На фотографии выше вид печатной платы со стороны установки деталей с нанесенной красным цветом маркировкой деталей. Такой чертеж удобен при сборке печатной платы.
Чертеж печатной платы выше пригодится при ее изготовлении с помощью технологии с применением лазерного принтера.
А этот чертеж печатной платы пригодится при нанесении токоведущих дорожек печатной платы ручным способом.
Шкала стрелочного прибора милливольтметра В3-38 не подходила под требуемые измерения, пришлось начертить на компьютере свой вариант, напечатал на плотной белой бумаге и клеем момент приклеил сверху на штатную шкалу.
Благодаря большему размеру шкалы и калибровки прибора в зоне измерения, точность отсчета напряжения получилась 0,2 В.
Провода для подключения АЗУ к клеммам аккумулятора и сети
На провода для подключения автомобильного аккумулятора к зарядному устройству с одной стороны установлены зажимы типа крокодил, с другой стороны разрезные наконечники. Для подключения плюсового вывода аккумулятора выбран красный провод, для подключения минусового – синий. Сечение проводов для подключения к устройству аккумулятора должно быть не менее 1 мм 2 .
К электрической сети зарядное устройство подключается с помощью универсального шнура с вилкой и розеткой, как применяется для подключения компьютеров, оргтехники и других электроприборов.
О деталях зарядного устройства
Силовой трансформатор Т1 применен типа ТН61-220, вторичные обмотки которого соединены последовательно, как показано на схеме. Так как КПД зарядного устройства не менее 0,8 и ток заряда обычно не превышает 6 А, то подойдет любой трансформатор мощностью 150 ватт. Вторичная обмотка трансформатора должна обеспечить напряжение 18-20 В при токе нагрузки до 8 А. Если нет готового трансформатора, то можно взять любой подходящий по мощности и перемотать вторичную обмотку. Рассчитать число витков вторичной обмотки трансформатора можно с помощью специального калькулятора .
Конденсаторы С4-С9 типа МБГЧ на напряжение не менее 350 В. Можно использовать конденсаторы любого типа, рассчитанные на работу в цепях переменного тока.
Диоды VD2-VD5 подойдут любого типа, рассчитанные на ток 10 А. VD7, VD11 — любые импульсные кремневые. VD6, VD8, VD10, VD5, VD12 и VD13 любые, выдерживающие ток 1 А. Светодиод VD1 – любой, VD9 я применил типа КИПД29. Отличительная особенность этого светодиода, что он меняет цвет свечения при смене полярности подключения. Для его переключения использованы контакты К1.2 реле Р1. Когда идет зарядка основным током светодиод светит желтым светом, а при переключении в режим подзарядки аккумулятора – зеленым. Вместо бинарного светодиода можно установить любых два одноцветных, подключив их по ниже приведенной схеме.
В качестве операционного усилителя выбран КР1005УД1, аналог зарубежного AN6551. Такие усилители применяли в блоке звука и видео в видеомагнитофоне ВМ-12. Усилитель хорош тем, что не требует двух полярного питания, цепей коррекции и сохраняет работоспособность при питающем напряжении от 5 до 12 В. Заменить его можно практически любым аналогичным. Хорошо подойдут для замены микросхемы, например, LM358, LM258, LM158, но нумерация выводов у них другая, и потребуется внести изменения в рисунок печатной платы.
Реле Р1 и Р2 любые на напряжение 9-12 В и контактами, рассчитанными на коммутируемый ток 1 А. Р3 на напряжение 9-12 В и ток коммутации 10 А, например РП-21-003. Если в реле несколько контактных групп, то их желательно запаять параллельно.
Переключатель S1 любого типа, рассчитанный на работу при напряжении 250 В и имеющий достаточное количество коммутирующих контактов. Если не нужен шаг регулирования тока в 1 А, то можно поставить несколько тумблеров и устанавливать ток заряда, допустим, 5 А и 8 А. Если заряжать только автомобильные аккумуляторы, то такое решение вполне оправдано. Переключатель S2 служит для отключения системы контроля уровня зарядки. В случае заряда аккумулятора большим током, возможно срабатывание системы раньше, чем аккумулятор зарядится полностью. В таком случае можно систему отключить и продолжить зарядку в ручном режиме.
Электромагнитная головка для измерителя тока и напряжения подойдет любая, с током полного отклонения 100 мкА, например типа М24. Если нет необходимости измерять напряжение, а только ток, то можно установить готовый амперметр, рассчитанный на максимальный постоянный ток измерения 10 А, а напряжение контролировать внешним стрелочным тестером или мультиметром, подключив их к контактам аккумулятора.
Настройка блока автоматической регулировки и защиты АЗУ
При безошибочной сборке платы и исправности всех радиоэлементов, схема заработает сразу. Останется только установить порог напряжения резистором R5, при достижении которого зарядка аккумулятора будет переведена в режим зарядки малым током.
Регулировку можно выполнить непосредственно при зарядке аккумулятора. Но все, же лучше подстраховаться и перед установкой в корпус, схему автоматического регулирования и защиты АЗУ проверить и настроить. Для этого понадобится блок питания постоянного тока, у которого есть возможность регулировать выходное напряжение в пределах от 10 до 20 В, рассчитанного на выходной ток величиной 0,5-1 А. Из измерительных приборов понадобится любой вольтметр, стрелочный тестер или мультиметр рассчитанный на измерение постоянного напряжения, с пределом измерения от 0 до 20 В.
Проверка стабилизатора напряжения
После монтажа всех деталей на печатную плату нужно подать от блока питания питающее напряжение величиной 12-15 В на общий провод (минус) и вывод 17 микросхемы DA1 (плюс). Изменяя напряжение на выходе блока питания от 12 до 20 В, нужно с помощью вольтметра убедиться, что величина напряжения на выходе 2 микросхемы стабилизатора напряжения DA1 равна 9 В. Если напряжение отличается или изменяется, то DA1 неисправна.
Микросхемы серии К142ЕН и аналоги имеют защиту от короткого замыкания по выходу и если закоротить ее выход на общий провод, то микросхема войдет в режим защиты и из строя не выйдет. Если проверка показала, что напряжение на выходе микросхемы равно 0, то это не всегда означает о ее неисправности. Вполне возможно наличие КЗ между дорожками печатной платы или неисправен один из радиоэлементов остальной части схемы. Для проверки микросхемы достаточно отсоединить от платы ее вывод 2 и если на нем появится 9 В, значит, микросхема исправна, и необходимо найти и устранить КЗ.
Проверка системы защиты от перенапряжения
Описание принципа работы схемы решил начать с более простой части схемы, к которой не предъявляются строгие нормы по напряжению срабатывания.
Функцию отключения АЗУ от электросети в случае отсоединения аккумулятора выполняет часть схемы, собранная на операционном дифференциальном усилителе А1.2 (далее ОУ).
Принцип работы операционного дифференциального усилителя
Без знания принципа работы ОУ разобраться в работе схемы сложно, поэтому приведу краткое описание. ОУ имеет два входа и один выход. Один из входов, который обозначается на схеме знаком «+», называется не инвертирующим, а второй вход, который обозначается знаком «–» или кружком, называется инвертирующим. Слово дифференциальный ОУ означает, что напряжение на выходе усилителя зависит от разности напряжений на его входах. В данной схеме операционный усилитель включен без обратной связи, в режиме компаратора – сравнения входных напряжений.
Таким образом, если напряжение на одном из входов будет неизменным, а на втором изменятся, то в момент перехода через точку равенства напряжений на входах, напряжение на выходе усилителя скачкообразно изменится.
Проверка схемы защиты от перенапряжения
Вернемся к схеме. Не инвертирующий вход усилителя А1.2 (вывод 6) подключен к делителю напряжения, собранного на резисторах R13 и R14. Этот делитель подключен к стабилизированному напряжению 9 В и поэтому напряжение в точке соединения резисторов, никогда не изменяется и составляет 6,75 В. Второй вход ОУ (вывод 7) подключен ко второму делителю напряжения, собранному на резисторах R11 и R12. Этот делитель напряжения подключен к шине, по которой идет зарядный ток, и напряжение на нем меняется в зависимости от величины тока и степени заряда аккумулятора. Поэтому и величина напряжения на выводе 7 тоже будет, соответственно изменятся. Сопротивления делителя подобраны таким образом, что при изменении напряжения зарядки аккумулятора от 9 до 19 В напряжение на выводе 7 будет меньше, чем на выводе 6 и напряжение на выходе ОУ (вывод 8) будет больше 0,8 В и близко к напряжению питания ОУ. Транзистор будет открыт, на обмотку реле Р2 будет поступать напряжение и оно замкнет контакты К2.1. Напряжение на выходе также закроет диод VD11 и резистор R15 в работе схемы участвовать не будет.
Как только напряжение зарядки превысит 19 В (это может случится только в случае, если от выхода АЗУ будет отключен аккумулятор), напряжение на выводе 7 станет больше, чем на выводе 6. В этом случае на выходе ОУ напряжение скачкообразно уменьшится до нуля. Транзистор закроется, реле обесточится и контакты К2.1 разомкнутся. Подача питающего напряжения на ОЗУ будет прекращена. В момент, когда напряжение на выходе ОУ станет равно нулю, откроется диод VD11 и, таким образом, параллельно к R14 делителя подключится R15. Напряжение на 6 выводе мгновенно уменьшится, что исключит ложные срабатывания в момент равенства напряжений на входах ОУ из-за пульсаций и помех. Изменяя величину R15 можно менять гистерезис компаратора, то есть напряжение, при котором схема вернется в исходное состояние.
При подключения аккумулятора к ОЗУ напряжения на выводе 6 опять установится равным 6,75 В, а на выводе 7 будет меньше и схема начнет работать в штатном режиме.
Для проверки работы схемы достаточно изменять напряжение на блоке питания от 12 до 20 В и подключив вольтметр вместо реле Р2 наблюдать его показания. При напряжении меньше 19 В, вольтметр должен показывать напряжение, величиной 17-18 В (часть напряжения упадет на транзисторе), а при большем – ноль. Желательно все же подключить к схеме обмотку реле, тогда будет проверена не только работа схемы, но и его работоспособность, а по щелчкам реле можно будет контролировать работу автоматики без вольтметра.
Если схема не работает, то нужно проверить напряжения на входах 6 и 7, выходе ОУ. При отличии напряжений от указанных выше, нужно проверить номиналы резисторов соответствующих делителей. Если резисторы делителей и диод VD11 исправны, то, следовательно, неисправен ОУ.
Для проверки цепи R15, D11 достаточно отключить одни из выводов этих элементов, схема будет работать, только без гистерезиса, то есть включаться и отключаться при одном и том же подаваемом с блока питания напряжении. Транзистор VT12 легко проверить, отсоединив один из выводов R16 и контролируя напряжение на выходе ОУ. Если на выходе ОУ напряжение изменяется правильно, а реле все время включено, значит, имеет место пробой между коллектором и эмиттером транзистора.
Проверка схемы отключения аккумулятора при полной его зарядке
Принцип работы ОУ А1.1 ничем не отличается от работы А1.2, за исключением возможности изменять порог отключения напряжения с помощью подстроечного резистора R5.
Для проверки работы А1.1, питающее напряжение, поданное с блока питания плавно увеличивается и уменьшается в пределах 12-18 В. При достижении напряжения 15,6 В должно отключиться реле Р1 и контактами К1.1 переключить АЗУ в режим зарядки малым током через конденсатор С4. При снижении уровня напряжения ниже 12,54 В реле должно включится и переключить АЗУ в режим зарядки током заданной величины.
Напряжение порога включения 12,54 В можно регулировать изменением номинала резистора R9, но в этом нет необходимости.
С помощью переключателя S2 имеется возможность отключать автоматический режим работы, включив реле Р1 напрямую.
Схема зарядного устройства на конденсаторах
без автоматического отключения
Для тех, кто не имеет достаточного опыта по сборке электронных схем или не нуждается в автоматическом отключении ЗУ по окончании зарядки аккумулятора, предлагаю упрощенней вариант схемы устройства для зарядки кислотных автомобильных аккумуляторов. Отличительная особенность схемы в ее простоте для повторения, надежности, высоком КПД и стабильным током заряда, наличие защиты от неправильного подключения аккумулятора, автоматическое продолжение зарядки в случае пропадания питающего напряжения.
Принцип стабилизации зарядного тока остался неизменным и обеспечивается включением последовательно с сетевым трансформатором блока конденсаторов С1-С6. Для защиты от перенапряжения на входной обмотке и конденсаторах используется одна из пар нормально разомкнутых контактов реле Р1.
Когда аккумулятор не подключен, контакты реле Р1 К1.1 и К1.2 разомкнуты и даже если зарядное устройство подключено к питающей сети ток не поступает на схему. Тоже самое происходит, если подключить ошибочно аккумулятор по полярности. При правильном подключении аккумулятора ток с него поступает через диод VD8 на обмотку реле Р1, реле срабатывает и замыкаются его контакты К1.1 и К1.2. Через замкнутые контакты К1.1 сетевое напряжение поступает на зарядное устройство, а через К1.2 на аккумулятор поступает зарядный ток.
На первый взгляд кажется, что контакты реле К1.2 не нужны, но если их не будет, то при ошибочном подключении аккумулятора, ток потечет с плюсового вывода аккумулятора через минусовую клемму ЗУ, далее через диодный мост и далее непосредственно на минусовой вывод аккумулятора и диоды моста ЗУ выйдут из строя.
Предложенная простая схема для зарядки аккумуляторов легко адаптируется для зарядки аккумуляторов на напряжение 6 В или 24 В. Достаточно заменить реле Р1 на соответствующее напряжение. Для зарядки 24 вольтовых аккумуляторов необходимо обеспечить выходное напряжение с вторичной обмотки трансформатора Т1 не менее 36 В.
При желании схему простого зарядного устройства можно дополнить прибором индикации зарядного тока и напряжения, включив его как в схеме автоматического зарядного устройства.
Порядок зарядки автомобильного аккумулятора
автоматическим самодельным ЗУ
Перед зарядкой снятый с автомобиля аккумулятор необходимо очистить от грязи и протереть его поверхности, для удаления кислотных остатков, водным раствором соды. Если кислота на поверхности есть, то водный раствор соды пенится.
Если аккумулятор имеет пробки для заливки кислоты, то все пробки нужно выкрутить, для того, чтобы образующиеся при зарядке в аккумуляторе газы могли свободно выходить. Обязательно нужно проверить уровень электролита, и если он меньше требуемого, долить дистиллированной воды.
Далее нужно переключателем S1 на зарядном устройстве выставить величину тока заряда и подключить аккумулятор соблюдая полярность (плюсовой вывод аккумулятора нужно подсоединить к плюсовому выводу зарядного устройства) к его клеммам. Если переключатель S3 находится в нижнем положении, то стрелка прибора на зарядном устройстве сразу покажет напряжение, которое выдает аккумулятор. Осталось вставить вилку сетевого шнура в розетку и процесс зарядки аккумулятора начнется. Вольтметр уже начнет показывать напряжение зарядки.
Газета «Своими руками» №1-36 за 2011
Своими руками — это очень популярная газета-энциклопедия от украинского издательства, из которой домашние мастера и радиолюбители смогут узнать много нового. Эта газета предлагает читателям много самых разных полезных советов. Также содержит рисунки и необходимые чертежи.
Издательство: Полтавская обл.
Серия: Своими руками
Год издания: 2011
Язык: Русский, Украинский
Формат: DJVU/rar
Размер: 20.66 Mb
Внимание! У вас нет прав для просмотра скрытого текста.
Образ диска к книге «Дискотека своими руками»
Формат: ISO/rar
Размер: 162.47 Mb
Книга «Дискотека своими руками»
Внимание! У вас нет прав для просмотра скрытого текста.
Газета »Своими руками» за 2006-2010
Своими руками — это очень популярная газета-энциклопедия от украинского издательства, из которой домашние мастера и радиолюбители смогут узнать много нового. Эта газета предлагает читателям много самых разных полезных советов. Также содержит рисунки и необходимые чертежи.Данный архив содержит 92 номера этой замечательной газеты за 2006-2010 года.
Список номеров:
2006 №№ 01,03,05,06,08,09,10,11,12,13,14,15,16,17,18,19,20,21,22,23,24.
2007 №№ 01,02,03,05,06,07,09,10,11,12,15,16,17,18
Изготовление предохранителя своими руками
При ремонте не всегда под рукой оказывается предохранитель с нужными параметрами. Воспользовавшись данными, приведенными в таблице, можно легко изготовить предохранитель с требуемыми параметрами.
Важно!: учитывайте напряжение, так как на малых напряжениях предохранитель из меди, алюминия или стали просто не перегорит при нужном токе.
Зарядно-пусковое устройство ЗПУ-13.5
А вот современное (12.05 года выпуска) пускозарядное устройство от тамбовских тружеников. Принесли в ремонт (или на запчасти) говорят плохо заряжает и не отключается (!!).
Транс с отводом по первичке (типа больше/меньше) запараллеленный мостик и кусок ПЭВа как токоизмеритель. И что тут должно отключаться? А коробка хороша под свою конструкцию !
Источник статьи
Электрика в квaртире и доме своими руками
Электрика в квартире и доме своими руками. Любые работы, связанные с электротехническим оборудованием дома или квартиры, крайне ответственны, и не каждый возьмется осуществить их самостоятельно. И тем не менее многие операции доступны даже дилетантам: заменить розетки или выключатели, найти причину неисправности в сети, установить точечные светильники в подвесном потолке — все это вам под силу, и ни к чему звать на помощь электрика.
СОДЕРЖАНИЕ:
Внимание! У вас нет прав для просмот
Усилитель своими руками
Страниц: 60
Формат: PDF
Размер: 9,56 Mb
Сделать усилитель не так сложно, как это кажется. Все работы можно выполнить дома на
кухне, располагая минимальным набором инструмента и материала. Но тем не мене можно
получить впечатляющие результаты. В этой статье я расскажу вам, как это сделать. Я так же
не буду пользоваться станками и выполню все работы вручную.
Скачать:
Внимание! У вас нет прав для просмотра скрытого текста.
Электрика своими руками
Как неподготовленному человеку разобраться с электропроводкой, энергопотреблением, заменить включатель, розетку, установить удлинитель, провести электричество на лоджию и в кладовую, экономить электроэнергию в быту – вот лишь малая толика рассматриваемых в этой книге вопросов.
СОДЕРЖАНИЕ:
Внимание! У вас нет прав для просмотра скрытого текста.
Автор: Кашкаров А. П.
Издательство: ДМК Пресс
Год издания: 2011
Страниц: 128
Формат: PDF/rar
Размер: 39.31 Mb
Внимание! У в
Ночник своими руками
Схема:
Используемые радиоэлементы:
Конденсатор неполярный 0.22мкФ 400V
Предохранитель 100мА
Диоды выпрямительные на ток от 100мА — 4шт.
Конденсатор полярный 47мкФ 50V
Резистор 600Ом
Светодиоды – 3шт.
Ночник можно разделить на схему питания светодиодов и сами светодиоды. Схема питания работает следующим образом: Напряжение 220В подается через вилку на гасящий конденсатор С1 и предохранитель F1, далее оно выпрямляется диодным мостом VDS1 и сглаживается конденсатором С2
Лучшие конструкции усилителей и сабвуферов своими руками
Материал систематизирован по главам в соответствии с элементной базой усилителя: на транзисторах, на микросхемах, на лампах и гибридные схемы. Рассмотрены практические описания десятков конструкций усилителей звуковой частоты и электронных сабвуферов разной степени сложности, даны практические советы как схемного, так и конструктивного характера..
СОДЕРЖАНИЕ:
Внимание! У вас нет прав для просмотра скрытого текста.
Автор: Сухов Н.Е
Издательство: Наука и Техника
Год издания:






























































