Аккумуляторная батарея получает заряд в автомобиле от генератора во время движения транспортного средства. Однако, в качестве элемента безопасности в электроцепь входит контролирующее реле, которое обеспечивает значение выходного напряжения с генератора на уровне 14 ±0,3В.
Так как известно, что достаточный уровень для полной и быстрой зарядки батареи должен быть на уровне 14,5 В, то очевидно, АКБ для заполнения всей емкости потребуется помощь. В этом случае понадобится либо магазинный аппарат, либо нужно зарядное устройство для автомобильного аккумулятора своими руками изготовить в домашних условиях.
В теплое время года даже наполовину разряженная автомобильная батарея позволит запустить двигатель. Во время морозов ситуация обстоит хуже, ведь при отрицательной температуре снижается емкость, а одновременно повышаются пусковые токи. За счет увеличения вязкости холодного масла требуется большее усилие для раскручивания коленвала. Это значит, что в холодное время года АКБ нуждается в максимальном заряде.
Большое количество разнообразных вариантов самодельных зарядных устройств позволяет подобрать схему для разных уровней знаний и мастерства изготовителя. Есть даже вариант, при котором автомобиля изготавливается при помощи мощного диода и электрообогревателя. Двухкиловатный калорифер, включенный в бытовую сеть 220 В, в последовательной цепи с диодом и батареей АКБ даст на последнюю чуть больше 4 А тока. За ночь схема «накрутит» 15 кВт, но батарея получит полный заряд. Хотя общий КПД системы вряд ли превысит 1%.
Те, кто собираются изготавливать простое зарядное устройство для аккумулятора своими руками с транзисторами, должны знать, что такие аппараты могут значительно перегреваться. Также у них возникают проблемы при неправильной полярности и случайном коротком замыкании.
Для тиристорных и симисторных схем основными проблемами являются стабильность заряда и шумность. Отрицательной стороной являются также радиопомехи, от которых можно избавиться с помощью ферритового фильтра, и проблемы с полярностью.
Немало можно встретить предложений по переделке компьютерного блока питания в самодельное зарядное устройство для АКБ. Но нужно знать, что хотя и структурные схемы этих приборов схожи, но электрические имеют существенные различия. Для правильной переделки понадобится достаточный опыт в работе со схемами. Не всегда слепое копирование при таких переделках приводит к заданному результату.
Принципиальная схема на конденсаторах
Наиболее интересной может оказаться конденсаторная схема самодельного зарядного устройства для автомобильного аккумулятора. Она обладает высоким КПД, не перегревается, выдает стабильную силу тока, невзирая на уровень заряженности АКБ и возможных проблем с колебаниями сети, а также стойко переносит кратковременные короткие замыкания.
Визуально картинка кажется слишком громоздкой, но при детальном разборе все участки становятся понятными. Она оснащена даже алгоритмом выключения при полном заряде батареи.
Ограничитель тока
Для конденсаторных зарядок регулирование силы токи и ее стабильность обеспечивается последовательного включения обмотки трансформатора с балластными конденсаторами. При этом соблюдается прямая зависимость зарядного тока АКБ и емкости конденсаторов. Увеличивая последние, получим больший ампераж.
Теоретически данная схема уже может работать в качестве зарядки батареи, но проблемой окажется в ее надежности. Слабый контакт с электродами АКБ погубит незащищенные трансформаторы и конденсаторы.
Любой школьник, изучающий физику, сможет вычислить необходимую емкость для конденсаторов С=1/(2πvU). Однако быстрее будет сделать это по заранее подготовленной таблице:
В схеме можно уменьшит количество конденсаторов. Для этого их подключают группами либо с помощью переключателей (тумблеров).
Защита от неправильной полярности в зарядном устройстве
Чтобы не возникло проблем при переполюсовании контактов, в схеме находится реле Р3. Неверно подключенные провода защитит диод VD13. Он не пустит ток в неправильном направлении и не даст замкнуть контакт К3.1, соответственно неправильный заряд на АКБ не пойдет.
Если же полярность соблюдается, то реле замкнется, и начнется зарядка. Данную схему можно применять на любом из типов зарядных самодельных устройств, хоть с тиристорами, хоть с транзисторами.
Переключатель S3 контролирует в схеме напряжение. Нижнее замыкание дает значение напряжения (В), а при верхнем соединении контактов получим уровень силы тока (А). Если же устройство подключено только к батарее без включения в бытовую сеть, то можно узнать напряжение аккумулятора в соответствующем положении переключателя. Головкой служит микроамперметр М24.
Автоматика для самодельной зарядки
В качестве питания усилителя подбираем девятивольтовую схему 142ЕН8Г. Данный выбор обоснован ее характеристиками. Ведь при температурных колебаниях корпуса платы даже на десять градусов, на выходе прибора колебания напряжения сводятся к погрешности в сотые доли вольт.
Самоотключение срабатывает при параметре напряжения в 15,5 В. Эта часть схемы помечена А1.1. Четвертый вывод микросхемы (4) подключен к делителю R8, R7 где на него выходит напряжение в 4,5 В. Другой делитель подключен к резисторам R4-R5-R6. В качестве настройки данной цепи применяется регулировка резистора R5, чтобы обозначить уровень превышения. С помощью R9 в микросхеме контролируется нижний уровень включения аппарата, которое осуществляется на 12,5 В. Резистор R9 и диод VD7 обеспечивают интервал напряжения для бесперебойной работы зарядки.
Алгоритм работы схемы достаточно прост. Соединяясь с зарядником, проводится контроль уровня напряжения. Если оно ниже 16,5 В, то по схеме проходит команда на открытие транзистора VT1, который, в свою очередь, запускает соединение реле Р1. После этого подключается первичная обмотка установленного трансформатора, и процесс зарядки АКБ запущен.
После набора полной емкости и получения выходного параметра по напряжению на уровне 16,5 В, то в схеме понижается напряжение для того, чтобы удерживать транзистор VT1 открытым. Реле проводит отключение. Подача на клеммы тока снижается до уровня полампера. Цикл зарядки запускается снова лишь после снижения напряжения на клеммах батареи до 12,5 В, тогда подача зарядки возобновляется.
Так автомат контролирует возможность не перезарядить АКБ. Схему можно оставлять в рабочем состоянии даже на несколько месяцев. Особенно актуальным данный вариант окажется для тех, кто использует автомобиль сезонно.
Компоновка зарядного устройства
Корпусом такому аппарату может послужить миллиамперметр ВЗ-38. Ненужные внутренности удаляем, оставляем лишь стрелочный индикатор. Монтируем все за исключением автомата навесным способом.
Электроприбор состоит из пары щитков (лицевой и тыльный), которые зафиксированы при помощи перфорированных угольных горизонтальных балок. Через такие отверстия удобно крепить любые элементы конструкции. Для расположения силового трансформатора использована двухмиллиметровая алюминиевая пластина. Она саморезами крепится в нижней части устройства.
На верхней плоскости смонтирована стеклотекстолитовая пластина с реле и конденсаторами. На перфорированных ребрах также закреплена плата с автоматикой. Реле и конденсаторы данного элемента подключаются с помощью стандартного разъема.
Снизить нагрев диодов поможет радиатор на задней стенке. В этой зоне уместно будет расположить предохранители и мощную вилку. Ее можно взять от питания компьютера. Для прижима силовых диодов используем две прижимные планки. Их использование позволит рационально использовать место и снизить выделение тепла внутрь агрегата.
Проводить монтаж желательно с использованием интуитивно понятных цветов провода. В качестве положительного берем красный, для отрицательного – синий, а переменное напряжение выделяем с помощью, например, коричневого. Сечение во всех случаях должно быть более 1 мм.
Показания амперметра калибруются с помощью шунта. Один из его концов с помощью пайки крепится к контакту реле Р3, а второй паяется к выходной клемме плюса.
Составные элементы
Разберем внутренности прибора, которые составляют основу зарядника.
Печатная плата
Стеклотекстолит является основой для печатной платы, работающей в качестве защиты от перепадов напряжения и проблем с подключением. Изображение сформировано с шагом 2,5 мм. Без особых проблем данную схему можно изготовить в бытовых условиях.
Расположение элементов в реальности
Компановка для пайки
Плата для ручной пайки
Есть даже схематический план с выделенными элементами на нем. Чистое изображение применяется для нанесения его на основу с помощью порошковой печати на лазерных принтерах. Для ручного способа нанесения дорожек подойдет еще одно изображение.
Градуировочная шкала
Индикация установленного миллиамперметра ВЗ-38 не соответствует реальным показаниям, которые выдает прибор. Для корректировки и правильной градуировки необходимо к основе индикатора за стрелкой приклеить новую шкалу.
Обновленная информация будет соответствовать действительности с точностью до 0,2 В.
Соединительные кабели
Контакты, которые будут выходить на соединение с аккумулятором, должны на концах иметь пружинное фиксатор с зубцами («крокодил»). Чтобы различать полюса, желательно сразу же положительную часть подбирать красного цвета, а отрицательный кабель с зажимом брать синий или черный.
Сечение кабеля должно быть более 1 мм. Для соединения с бытовой сетью применяется стандартный неразборный кабель с вилкой от любой старой оргтехники.
Электрические элементы самодельной зарядки для АКБ
В качестве силового трансформатора подойдет ТН 61-220, ведь выходной ток получится на уровне 6 А. Для конденсаторов напряжение обязано быть более 350 В. На схему для С4 до С9 берем тип МБГЧ. Диоды от 2-го до 5-го нужны такие, чтобы выдержали десятиамперный ток. 11-й и 7-й можно брать любые импульсные. VD1 – это светодиод, а 9-й может быть аналогом КИПД29.
Для остальных нужно ориентироваться на входной параметр, допускающий ток в 1А. В реле Р1 можно применять два светодиода с разными цветовыми характеристиками, а можно применить бинарный светодиод.
Операционный усилитель AN6551 может быть заменен отечественным аналогом КР1005УД1. Их можно найти в старых усилителях звука. Первое и второе реле подбираются из диапазона 9-12 В и тока в 1 А. Для нескольких контактных групп в устройстве реле применяем запараллеливание.
Настройка и запуск
Если все сделано без ошибок, то схема сразу заработает. Корректировку порогового напряжения делаем с помощью резистора R5. Он поможет перевести зарядку в правильный режим низких токов.
Добавить сайт в закладки
Простейшее зарядное устройство для автомобильных и мотоциклетных аккумуляторных батарей, как правило, состоит из понижающего трансформатора и подключенного к его вторичной обмотке двухполупериодного выпрямителя. Последовательно с батареей включают мощный реостат для установки необходимого зарядного тока. Однако такая конструкция получается очень громоздкой и излишне энергоемкой, а другие способы регулирования зарядного тока обычно ее существенно усложняют.
В промышленных зарядных устройствах для выпрямления зарядного тока и изменения его значения иногда применяют тринисторы КУ202Г. Здесь следует заметить, что прямое напряжение на включенных тринисторах при большом зарядном токе может достигать 1,5 В. Из-за этого они сильно нагреваются, а по паспорту температура корпуса тринистора не должна превышать +85°С.
В таких устройствах приходится принимать меры по ограничению и температурной стабилизации зарядного тока, что приводит к дальнейшему их усложнению и удорожанию.
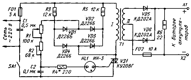
Описываемое ниже сравнительно простое зарядное устройство имеет широкие пределы регулирования зарядного тока — практически от нуля до 10 А — и может быть использовано для зарядки различных стартерных батарей аккумуляторов на напряжение 12 В.
В основу устройства (см. схему) положен симисторный регулятор с дополнительно введенными маломощным диодным мостом VD1-VD4 и резисторами R3 и R5.
После подключения устройства к сети при плюсовом ее полупериоде (плюс на верхнем по схеме проводе) начинает заряжаться конденсатор С2 через резистор R3, диод VD1 и последовательно соединенные резисторы R1 и R2. При минусовом полупериоде сети этот конденсатор заряжается через те же резисторы R2 и R1, диод VD2 и резистор R5. В обоих случаях конденсатор заряжается до одного и того же напряжения, меняется только полярность зарядки.
Как только напряжение на конденсаторе достигнет порога зажигания неоновой лампы HL1, она зажигается, а конденсатор быстро разряжается через лампу и управляющий электрод симистора VS1. При этом симистор открывается. В конце полупериода симистор закрывается. Описанный процесс повторяется в каждом полупериоде сети.
Общеизвестно, например, что управление тиристором посредством короткого импульса имеет тот недостаток, что при индуктивной или высокоомной активной нагрузке анодный ток прибора может не успеть достигнуть значения тока удержания за время действия управляющего импульса. Одной из мер по устранению этого недостатка является включение параллельно нагрузке резистора.
В описываемом зарядном устройстве после включения симистора VS1 его основной ток протекает не только через первичную обмотку трансформатора Т1, но и через один из резисторов — R3 или R5, которые в зависимости от полярности полупериода сетевого напряжения поочередно подключаются параллельно первичной обмотке трансформатора диодами VD4 и VD3 соответственно.
Этой же цели служит и мощный резистор R6, являющийся нагрузкой выпрямителя VD5, VD6. Кроме того, резистор R6 формирует импульсы разрядного тока, которые продлевают срок службы батареи.
Основным узлом устройства является трансформатор Т1. Его можно изготовить на базе лабораторного трансформатора ЛАТР-2М, изолировав его обмотку (она будет первичной) тремя слоями лакоткани и намотав вторичную обмотку, состоящую из 80 витков изолированного медного провода сечением не менее 3 мм² с отводом от середины. Трансформатор и выпрямитель можно заимствовать также из подходящего по мощности источника питания. При самостоятельном изготовлении трансформатора можно воспользоваться следующей методикой расчета — в этом случае задаются напряжением на вторичной обмотке 20 В при токе 10 А.
Конденсаторы С1 и С2 — МБМ или другие на напряжение не менее 400 и 160 В соответственно. Резисторы R1 и R2 — СП 1-1 и СПЗ-45 соответственно. Диоды VD1-VD4 -Д226, Д226Б или КД105Б. Неоновая лампа HL1 — ИН-3, ИН-ЗА; желательно применять лампу с одинаковыми по конструкции и размерам электродами — это обеспечит симметричность импульсов тока через первичную обмотку трансформатора.
Диоды КД202А можно заменить на любые из этой серии, а также на Д242, Д242А или другие со средним прямым тоном не менее 5 А. Диод размещают на дюралюминиевой теплоотводящей пластине с полезной площадью поверхности рассеяния не менее 120 см². Симистор также следует укрепить на теплоотводящей пластине примерно вдвое меньшей площади поверхности. Резистор R6 — ПЭВ-10; его можно заменить пятью параллельно соединенными резисторами МЛТ-2 сопротивлением 110 Ом.
Устройство собирают в прочной коробке из изоляционного материала (фанеры, текстолита и т.п.). В верхней ее стенке и в дне следует просверлить вентиляционные отверстия. Размещение деталей в коробке — произвольное. Резистор R1 (зарядный ток) монтируют на лицевой панели, к ручке прикрепляют небольшую стрелку, а под ней — шкалу. Цепи, несущие нагрузочный ток, необходимо выполнять проводом марки МГШВ сечением 2,5-3 мм².
При настраивании устройства сначала устанавливают требуемый предел зарядного тока (но не более 10 А) резистором R2. Для этого к выходу устройства через амперметр на 10 А подключают батарею аккумуляторов, строго соблюдая полярность. Движок резистора R1 переводят в крайнее верхнее по схеме положение, резистора R2 — в крайнее нижнее, включают устройство в сеть. Перемещая движок резистора R2, устанавливают необходимое значение максимального зарядного тока.
Заключительная операция — калибровка шкалы резистора R1 в амперах по образцовому амперметру.
В процессе зарядки ток через батарею изменяется, уменьшаясь к концу примерно на 20%. Поэтому перед зарядкой устанавливают начальный ток батареи несколько больше номинального значения (примерно на 10%).
Окончание зарядки оправляют по плотности электролита или вольтметром — напряжение отключенной батареи должно быть в пределах 13,8-14,2 В.
Вместо резистора R6 можно установить лампу накаливания на напряжение 12 В мощностью около 10 Вт, разместив ее снаружи корпуса. Она показывала бы подключение зарядного устройства к аккумуляторной батарее и одновременно освещала рабочее место.
Необходимость зарядки АКБ возникает у многих автолюбителей. Одни для этих целей используют фирменные зарядные устройства, другие пользуются самодельными ЗУ, изготовленными в домашних условиях. Как сделать и как правильно зарядить батарею таким девайсом? Об этом мы расскажем ниже.
[ Скрыть
]
Конструкция и принцип работы ЗУ
Простое зарядное устройство для представляет собой девайс, использующийся для восстановления заряда батареи. Суть функционирования любого ЗУ заключается в том, что этот прибор позволяет преобразовать напряжение из бытовой сети 220 вольт в напряжение, необходимое для . На сегодняшний день существует множество видов ЗУ, но в основе любого девайса лежит два основных компонента — это трансформаторное устройство, а также выпрямитель (автор видео о том, как выбрать прибор для зарядки, — канал Аккумуляторщик).
Сам процесс состоит из нескольких этапов:
- при подзарядке батареи параметр зарядного тока понижается, а уровень сопротивления увеличивается;
- в тот момент, когда параметр напряжения подходит к 12 вольтам, уровень зарядного тока доходит до нуля — в этот момент АКБ зарядится полностью, а ЗУ можно будет отключить.
Инструкция по изготовлению простого ЗУ своими руками
Если вы хотите сделать зарядное устройство для автомобильного аккумулятора на 12 или на 6 вольт, то мы можем вам в этом помочь. Разумеется, если вы никогда ранее не сталкивались с такой необходимостью, но хотите получить функциональный прибор, то лучше осуществить покупку автоматического . Ведь самодельное зарядное устройство для автомобильного аккумулятора не будет обладать такими функциями, как фирменный девайс.
Инструменты и материалы
Итак, чтобы сделать зарядное устройство для аккумулятора своими руками, вам потребуются такие элементы:
- паяльник с расходными материалами;
- текстолитовая плита;
- провод с вилкой для подключения к бытовой сети;
- радиатор от компьютера.
В зависимости от , дополнительно могут использоваться амперметр и прочие компоненты, которые позволяют правильно заряжать и осуществлять контроль заряда. Разумеется, чтобы изготовить автомобильное зарядное устройство, нужно также подготовить трансформаторный узел и выпрямитель для зарядки аккумулятора. Кстати, сам корпус можно взять из старого амперметра. Корпус амперметра имеет несколько отверстий, к которым можно подключить нужные элементы. Если амперметра у вас нет, то можно найти что-то похожее.
Фотогалерея «Готовимся к сборке»
Этапы
Чтобы соорудить зарядное устройство для автомобильного аккумулятора своими руками, сделайте следующее:
- Итак, сначала нужно поработать с трансформатором. Мы покажем пример изготовления самодельного ЗУ с трансформаторным устройством ТС-180-2 — такой девайс можно снять со старого лампового ТВ. Такие устройства оснащаются двумя обмотками — первичными и вторичными, причем на выходе каждого вторичного компонента ток составляет 4.7 ампера, а напряжение — 6.4 вольта. Соответственно, самодельное ЗУ будет выдавать 12.8 вольт, но для этого обмотки необходимо подключить последовательным способом.
- Чтобы подключить обмотки, вам понадобится кабель, сечение которого будет составлять на меньше 2.5 мм2.
- Используя перемычку, нужно соединить как вторичные, так и первичные компоненты.
- Затем вам понадобится диодный мост, для его обустройства возьмите четыре диодных элемента, каждый из которых должен быть рассчитан на работу в условиях тока не меньше 10 ампер.
- Диоды фиксируются на текстолитовой плите, после чего их нужно будет правильно подключить.
- К выходным диодным компонентам подключаются кабеля, при помощи которых самодельное ЗУ будет соединяться с батареей. Для замера уровня напряжения можно дополнительно использовать электромагнитную головку, но если этот параметр вас не интересует, от можно произвести монтаж амперметра, рассчитанного на постоянный ток. Выполнив эти действия, зарядное устройство своими руками будет готово (автор видео об изготовлении простейшего по своей конструкции прибора — канал Паяльник TV).
Как заряжать АКБ самодельным зарядным устройством?
Теперь вы знаете, как сделать зарядное устройство для своего авто в домашних условиях. Но как его правильно использовать, чтобы это не повлияло на ресурс эксплуатации заряженной батареи?
- При подключении всегда нужно соблюдать полярность, чтобы не перепутать клеммы. Если вы допустите ошибку и перепутаете клеммы, от просто «убьете» АКБ. Так что всегда плюсовой провод от ЗУ подключается к плюсу батареи, а отрицательный — к минусу.
- Никогда не пытайтесь проверить батарею на искру — несмотря на то, что в интернете есть множество рекомендаций касательно этого, замыкать провода ни в коем случае нельзя. Это негативно повлияет на работу ЗУ и самого АКБ в дальнейшем.
- Когда прибор подключается к батарее, он должен быть отключен от сети. То же самое касается и его отключения.
- При изготовлении и сборке ЗУ, да и во время его использования, всегда будьте аккуратны. Чтобы не травмироваться, всегда соблюдайте технику безопасности, в частности, работая с электрическими компонентами. В том случае, если во время изготовления будут допущены ошибки, это может стать причиной не только травмирования человека, но и выхода из строя АКБ в целом.
- Никогда не оставляйте работающее ЗУ без присмотра — нужно понимать, что это самодельный прибор и в его работе может произойти все, что угодно. При подзарядке прибор с батареей должны находиться в проветриваемом помещении, как можно дальше от взрывоопасных материалов.
Видео «Пример сборки самодельного ЗУ своими руками»
На видео ниже представлен пример сборки самодельного ЗУ для автомобильной батареи по более сложной схеме с основными рекомендациями и советами (автор ролика — канал AKA KASYAN).
На фотографии представлено самодельное автоматическое зарядное устройство для зарядки автомобильных аккумуляторов на 12 В током величиной до 8 А, собранного в корпусе от милливольтметра В3-38.
Почему нужно заряжать аккумулятор автомобиля
зарядным устройством
АКБ в автомобиле заряжается с помощью электрического генератора. Для защиты электрооборудования и приборов от повышенного напряжения, которое вырабатывает автомобильным генератором, после него устанавливают реле-регулятор, который ограничивает напряжение в бортовой сети автомобиля до 14,1±0,2 В. Для полной же зарядки аккумулятора требуется напряжение не менее 14,5 В.
Таким образом, полностью зарядить АКБ от генератора невозможно и перед наступлением холодов необходимо подзаряжать аккумулятор от зарядного устройства.
Анализ схем зарядных устройств
Привлекательной выглядит схема изготовления зарядного устройства из блока питания компьютера. Структурные схемы компьютерных блоков питания одинаковые, но электрические разные, и для доработки требуется высокая радиотехническая квалификация.
Интерес у меня вызвала конденсаторная схема зарядного устройства, КПД высокий, тепла не выделяет, обеспечивает стабильный ток заряда вне зависимости от степени заряда аккумулятора и колебаний питающей сети, не боится коротких замыканий выхода. Но тоже имеет недостаток. Если в процессе заряда пропадет контакт с аккумулятором, то напряжение на конденсаторах возрастает в несколько раз, (конденсаторы и трансформатор образуют резонансный колебательный контур с частотой электросети), и они пробиваются. Надо было устранить только этот единственный недостаток, что мне и удалось сделать.
В результате получилась схема зарядного устройства без выше перечисленных недостатков. Более 16 лет заряжаю ним любые кислотные аккумуляторы на 12 В. Устройство работает безотказно.
Принципиальная схема автомобильного зарядного устройства
При кажущейся сложности, схема самодельного зарядного устройства простая и состоит всего из нескольких законченных функциональных узлов.
Если схема для повторения Вам показалась сложной, то можно собрать более , работающую на таком же принципе, но без функции автоматического отключения при полной зарядке аккумулятора.
Схема ограничителя тока на балластных конденсаторах
В конденсаторном автомобильном зарядном устройстве регулировка величины и стабилизация силы тока заряда аккумулятора обеспечивается за счет включения последовательно с первичной обмоткой силового трансформатора Т1 балластных конденсаторов С4-С9. Чем больше емкость конденсатора, тем больше будет ток заряда аккумулятора.
Практически это законченный вариант зарядного устройства, можно подключить после диодного моста аккумулятор и зарядить его, но надежность такой схемы низкая. Если нарушится контакт с клеммами аккумулятора, то конденсаторы могут выйти из строя.
Емкость конденсаторов, которая зависит от величины тока и напряжения на вторичной обмотке трансформатора, можно приблизительно определить по формуле, но легче ориентироваться по данным таблицы.
Для регулировки тока, чтобы сократить количество конденсаторов, их можно подключать параллельно группами. У меня переключение осуществляется с помощью двух галетного переключателя, но можно поставить несколько тумблеров.
Схема защиты
от ошибочного подключения полюсов аккумулятора
Схема защиты от переполюсовки зарядного устройства при неправильном подключении аккумулятора к выводам выполнена на реле Р3. Если аккумулятор подключен неправильно, диод VD13 не пропускает ток, реле обесточено, контакты реле К3.1 разомкнуты и ток не поступает на клеммы аккумулятора. При правильном подключении реле срабатывает, контакты К3.1 замыкаются, и аккумулятор подключается к схеме зарядки. Такую схему защиты от переполюсовки можно использовать с любым зарядным устройством, как транзисторным, так и тиристорным. Ее достаточно включить в разрыв проводов, с помощью которых аккумулятор подключается к зарядному устройству.
Схема измерения тока и напряжения зарядки аккумулятора
Благодаря наличию переключателя S3 на схеме выше, при зарядке аккумулятора есть возможность контролировать не только величину тока зарядки, но и напряжение . При верхнем положении S3, измеряется ток, при нижнем – напряжение. Если зарядное устройство не подключено к электросети, то вольтметр покажет напряжение аккумулятора, а когда идет зарядка аккумулятора, то напряжение зарядки. В качестве головки применен микроамперметр М24 с электромагнитной системой. R17 шунтирует головку в режиме измерения тока, а R18 служит делителем при измерении напряжения.
Схема автоматического отключения ЗУ
при полной зарядке аккумулятора
Для питания операционного усилителя и создания опорного напряжения применена микросхема стабилизатора DA1 типа 142ЕН8Г на 9В. Микросхема это выбрана не случайно. При изменении температуры корпуса микросхемы на 10º, выходное напряжение изменяется не более чем на сотые доли вольта.
Система автоматического отключения зарядки при достижении напряжения 15,6 В выполнена на половинке микросхемы А1.1. Вывод 4 микросхемы подключен к делителю напряжения R7, R8 с которого на него подается опорное напряжение 4,5 В. Вывод 4 микросхемы подключен к другому делителю на резисторах R4-R6, резистор R5 подстроечный для установки порога срабатывания автомата. Величиной резистора R9 задается порог включения зарядного устройства 12,54 В. Благодаря применению диода VD7 и резистора R9, обеспечивается необходимый гистерезис между напряжением включения и отключения заряда аккумулятора.
Работает схема следующим образом. При подключении к зарядному устройству автомобильного аккумулятора, напряжение на клеммах которого меньше 16,5 В, на выводе 2 микросхемы А1.1 устанавливается напряжение достаточное для открывания транзистора VT1, транзистор открывается и реле P1 срабатывает, подключая контактами К1.1 к электросети через блок конденсаторов первичную обмотку трансформатора и начинается зарядка аккумулятора.
Как только напряжение заряда достигнет 16,5 В, напряжение на выходе А1.1 уменьшится до величины, недостаточной для поддержания транзистора VT1 в открытом состоянии. Реле отключится и контакты К1.1 подключат трансформатор через конденсатор дежурного режима С4, при котором ток заряда будет равен 0,5 А. В таком состоянии схема зарядного устройства будет находиться, пока напряжение на аккумуляторе не уменьшится до 12,54 В. Как только напряжение установится равным 12,54 В, опять включится реле и зарядка пойдет заданным током. Предусмотрена возможность, в случае необходимости, переключателем S2 отключить систему автоматического регулирования.
Таким образом, система автоматического слежения за зарядкой аккумулятора, исключит возможность перезаряда аккумулятора. Аккумулятор можно оставить подключенным к включенному зарядному устройству хоть на целый год. Такой режим актуален для автолюбителей, которые ездят только в летнее время. После окончания сезона автопробега можно подключить аккумулятор к зарядному устройству и выключить только весной. Даже если в электросети пропадет напряжение, при его появлении зарядное устройство продолжит заряжать аккумулятор в штатном режиме
Принцип работы схемы автоматического отключения зарядного устройства в случае превышения напряжения из-за отсутствия нагрузки, собранной на второй половинке операционного усилителя А1.2, такой же. Только порог полного отключения зарядного устройства от питающей сети выбран 19 В. Если напряжение зарядки менее 19 В, на выходе 8 микросхемы А1.2 напряжение достаточное, для удержания транзистора VT2 в открытом состоянии, при котором на реле P2 подано напряжение. Как только напряжение зарядки превысит 19 В, транзистор закроется, реле отпустит контакты К2.1 и подача напряжения на зарядное устройство полностью прекратится. Как только будет подключен аккумулятор, он запитает схему автоматики, и зарядное устройство сразу вернется в рабочее состояние.
Конструкция автоматического зарядного устройства
Все детали зарядного устройства размещены в корпусе миллиамперметра В3-38, из которого удалено все его содержимое, кроме стрелочного прибора. Монтаж элементов, кроме схемы автоматики, выполнен навесным способом.
Конструкция корпуса миллиамперметра, представляет собой две прямоугольные рамки, соединенные четырьмя уголками. В уголках с равным шагом сделаны отверстия, к которым удобно крепить детали.
Силовой трансформатор ТН61-220 закреплен на четырех винтах М4 на алюминиевой пластине толщиной 2 мм, пластина в свою очередь прикреплена винтами М3 к нижним уголкам корпуса. Силовой трансформатор ТН61-220 закреплен на четырех винтах М4 на алюминиевой пластине толщиной 2 мм, пластина в свою очередь прикреплена винтами М3 к нижним уголкам корпуса. На этой пластине установлен и С1. На фото вид зарядного устройства снизу.
К верхним уголкам корпуса закреплена тоже пластина из стеклотекстолита толщиной 2 мм, а к ней винтами конденсаторы С4-С9 и реле Р1 и Р2. К этим уголкам также прикручена печатная плата, на которой спаяна схема автоматического управления зарядкой аккумулятора. Реально количество конденсаторов не шесть, как по схеме, а 14, так как для получения конденсатора нужного номинала приходилось соединять их параллельно. Конденсаторы и реле подключены к остальной схеме зарядного устройства через разъем (на фото выше голубой), что облегчило доступ к другим элементам при монтаже.
На внешней стороне задней стенки установлен ребристый алюминиевый радиатор для охлаждения силовых диодов VD2-VD5. Тут так же установлен предохранитель Пр1 на 1 А и вилка, (взята от блока питания компьютера) для подачи питающего напряжения.
Силовые диоды зарядного устройства закреплены с помощью двух прижимных планок к радиатору внутри корпуса. Для этого в задней стенке корпуса сделано прямоугольное отверстие. Такое техническое решение позволило к минимуму свести количество выделяемого тепла внутри корпуса и экономии места. Выводы диодов и подводящие провода распаяны на не закрепленную планку из фольгированного стеклотекстолита.
На фотографии вид самодельного зарядного устройства с правой стороны. Монтаж электрической схемы выполнен цветными проводами, переменного напряжения – коричневым, плюсовые – красным, минусовые – проводами синего цвета. Сечение проводов , идущих от вторичной обмотки трансформатора к клеммам для подключения аккумулятора должно быть не менее 1 мм 2 .
Шунт амперметра представляет собой отрезок высокоомного провода константана длиной около сантиметра, концы которого запаяны в медные полоски. Длина провода шунта подбирается при калибровке амперметра. Провод я взял от шунта сгоревшего стрелочного тестера. Один конец из медных полосок припаян непосредственно к выходной клемме плюса, ко второй полоске припаян толстый проводник, идущий от контактов реле Р3. На стрелочный прибор от шунта идут желтый и красный провод.
Печатная плата блока автоматики зарядного устройства
Схема автоматического регулирования и защиты от неправильного подключения аккумулятора к зарядному устройству спаяна на печатной плате из фольгированного стеклотекстолита.
На фотографии представлен внешний вид собранной схемы. Рисунок печатной платы схемы автоматического регулирования и защиты простой, отверстия выполнены с шагом 2,5 мм.
На фотографии выше вид печатной платы со стороны установки деталей с нанесенной красным цветом маркировкой деталей. Такой чертеж удобен при сборке печатной платы.
Чертеж печатной платы выше пригодится при ее изготовлении с помощью технологии с применением лазерного принтера.
А этот чертеж печатной платы пригодится при нанесении токоведущих дорожек печатной платы ручным способом.
Шкала стрелочного прибора милливольтметра В3-38 не подходила под требуемые измерения, пришлось начертить на компьютере свой вариант, напечатал на плотной белой бумаге и клеем момент приклеил сверху на штатную шкалу.
Благодаря большему размеру шкалы и калибровки прибора в зоне измерения, точность отсчета напряжения получилась 0,2 В.
Провода для подключения АЗУ к клеммам аккумулятора и сети
На провода для подключения автомобильного аккумулятора к зарядному устройству с одной стороны установлены зажимы типа крокодил, с другой стороны разрезные наконечники. Для подключения плюсового вывода аккумулятора выбран красный провод, для подключения минусового – синий. Сечение проводов для подключения к устройству аккумулятора должно быть не менее 1 мм 2 .
К электрической сети зарядное устройство подключается с помощью универсального шнура с вилкой и розеткой, как применяется для подключения компьютеров, оргтехники и других электроприборов.
О деталях зарядного устройства
Силовой трансформатор Т1 применен типа ТН61-220, вторичные обмотки которого соединены последовательно, как показано на схеме. Так как КПД зарядного устройства не менее 0,8 и ток заряда обычно не превышает 6 А, то подойдет любой трансформатор мощностью 150 ватт. Вторичная обмотка трансформатора должна обеспечить напряжение 18-20 В при токе нагрузки до 8 А. Если нет готового трансформатора, то можно взять любой подходящий по мощности и перемотать вторичную обмотку. Рассчитать число витков вторичной обмотки трансформатора можно с помощью специального калькулятора .
Конденсаторы С4-С9 типа МБГЧ на напряжение не менее 350 В. Можно использовать конденсаторы любого типа, рассчитанные на работу в цепях переменного тока.
Диоды VD2-VD5 подойдут любого типа, рассчитанные на ток 10 А. VD7, VD11 — любые импульсные кремневые. VD6, VD8, VD10, VD5, VD12 и VD13 любые, выдерживающие ток 1 А. Светодиод VD1 – любой, VD9 я применил типа КИПД29. Отличительная особенность этого светодиода, что он меняет цвет свечения при смене полярности подключения. Для его переключения использованы контакты К1.2 реле Р1. Когда идет зарядка основным током светодиод светит желтым светом, а при переключении в режим подзарядки аккумулятора – зеленым. Вместо бинарного светодиода можно установить любых два одноцветных, подключив их по ниже приведенной схеме.
В качестве операционного усилителя выбран КР1005УД1, аналог зарубежного AN6551. Такие усилители применяли в блоке звука и видео в видеомагнитофоне ВМ-12. Усилитель хорош тем, что не требует двух полярного питания, цепей коррекции и сохраняет работоспособность при питающем напряжении от 5 до 12 В. Заменить его можно практически любым аналогичным. Хорошо подойдут для замены микросхемы, например, LM358, LM258, LM158, но нумерация выводов у них другая, и потребуется внести изменения в рисунок печатной платы.
Реле Р1 и Р2 любые на напряжение 9-12 В и контактами, рассчитанными на коммутируемый ток 1 А. Р3 на напряжение 9-12 В и ток коммутации 10 А, например РП-21-003. Если в реле несколько контактных групп, то их желательно запаять параллельно.
Переключатель S1 любого типа, рассчитанный на работу при напряжении 250 В и имеющий достаточное количество коммутирующих контактов. Если не нужен шаг регулирования тока в 1 А, то можно поставить несколько тумблеров и устанавливать ток заряда, допустим, 5 А и 8 А. Если заряжать только автомобильные аккумуляторы, то такое решение вполне оправдано. Переключатель S2 служит для отключения системы контроля уровня зарядки. В случае заряда аккумулятора большим током, возможно срабатывание системы раньше, чем аккумулятор зарядится полностью. В таком случае можно систему отключить и продолжить зарядку в ручном режиме.
Электромагнитная головка для измерителя тока и напряжения подойдет любая, с током полного отклонения 100 мкА, например типа М24. Если нет необходимости измерять напряжение, а только ток, то можно установить готовый амперметр, рассчитанный на максимальный постоянный ток измерения 10 А, а напряжение контролировать внешним стрелочным тестером или мультиметром, подключив их к контактам аккумулятора.
Настройка блока автоматической регулировки и защиты АЗУ
При безошибочной сборке платы и исправности всех радиоэлементов, схема заработает сразу. Останется только установить порог напряжения резистором R5, при достижении которого зарядка аккумулятора будет переведена в режим зарядки малым током.
Регулировку можно выполнить непосредственно при зарядке аккумулятора. Но все, же лучше подстраховаться и перед установкой в корпус, схему автоматического регулирования и защиты АЗУ проверить и настроить. Для этого понадобится блок питания постоянного тока, у которого есть возможность регулировать выходное напряжение в пределах от 10 до 20 В, рассчитанного на выходной ток величиной 0,5-1 А. Из измерительных приборов понадобится любой вольтметр, стрелочный тестер или мультиметр рассчитанный на измерение постоянного напряжения, с пределом измерения от 0 до 20 В.
Проверка стабилизатора напряжения
После монтажа всех деталей на печатную плату нужно подать от блока питания питающее напряжение величиной 12-15 В на общий провод (минус) и вывод 17 микросхемы DA1 (плюс). Изменяя напряжение на выходе блока питания от 12 до 20 В, нужно с помощью вольтметра убедиться, что величина напряжения на выходе 2 микросхемы стабилизатора напряжения DA1 равна 9 В. Если напряжение отличается или изменяется, то DA1 неисправна.
Микросхемы серии К142ЕН и аналоги имеют защиту от короткого замыкания по выходу и если закоротить ее выход на общий провод, то микросхема войдет в режим защиты и из строя не выйдет. Если проверка показала, что напряжение на выходе микросхемы равно 0, то это не всегда означает о ее неисправности. Вполне возможно наличие КЗ между дорожками печатной платы или неисправен один из радиоэлементов остальной части схемы. Для проверки микросхемы достаточно отсоединить от платы ее вывод 2 и если на нем появится 9 В, значит, микросхема исправна, и необходимо найти и устранить КЗ.
Проверка системы защиты от перенапряжения
Описание принципа работы схемы решил начать с более простой части схемы, к которой не предъявляются строгие нормы по напряжению срабатывания.
Функцию отключения АЗУ от электросети в случае отсоединения аккумулятора выполняет часть схемы, собранная на операционном дифференциальном усилителе А1.2 (далее ОУ).
Принцип работы операционного дифференциального усилителя
Без знания принципа работы ОУ разобраться в работе схемы сложно, поэтому приведу краткое описание. ОУ имеет два входа и один выход. Один из входов, который обозначается на схеме знаком «+», называется не инвертирующим, а второй вход, который обозначается знаком «–» или кружком, называется инвертирующим. Слово дифференциальный ОУ означает, что напряжение на выходе усилителя зависит от разности напряжений на его входах. В данной схеме операционный усилитель включен без обратной связи, в режиме компаратора – сравнения входных напряжений.
Таким образом, если напряжение на одном из входов будет неизменным, а на втором изменятся, то в момент перехода через точку равенства напряжений на входах, напряжение на выходе усилителя скачкообразно изменится.
Проверка схемы защиты от перенапряжения
Вернемся к схеме. Не инвертирующий вход усилителя А1.2 (вывод 6) подключен к делителю напряжения, собранного на резисторах R13 и R14. Этот делитель подключен к стабилизированному напряжению 9 В и поэтому напряжение в точке соединения резисторов, никогда не изменяется и составляет 6,75 В. Второй вход ОУ (вывод 7) подключен ко второму делителю напряжения, собранному на резисторах R11 и R12. Этот делитель напряжения подключен к шине, по которой идет зарядный ток, и напряжение на нем меняется в зависимости от величины тока и степени заряда аккумулятора. Поэтому и величина напряжения на выводе 7 тоже будет, соответственно изменятся. Сопротивления делителя подобраны таким образом, что при изменении напряжения зарядки аккумулятора от 9 до 19 В напряжение на выводе 7 будет меньше, чем на выводе 6 и напряжение на выходе ОУ (вывод 8) будет больше 0,8 В и близко к напряжению питания ОУ. Транзистор будет открыт, на обмотку реле Р2 будет поступать напряжение и оно замкнет контакты К2.1. Напряжение на выходе также закроет диод VD11 и резистор R15 в работе схемы участвовать не будет.
Как только напряжение зарядки превысит 19 В (это может случится только в случае, если от выхода АЗУ будет отключен аккумулятор), напряжение на выводе 7 станет больше, чем на выводе 6. В этом случае на выходе ОУ напряжение скачкообразно уменьшится до нуля. Транзистор закроется, реле обесточится и контакты К2.1 разомкнутся. Подача питающего напряжения на ОЗУ будет прекращена. В момент, когда напряжение на выходе ОУ станет равно нулю, откроется диод VD11 и, таким образом, параллельно к R14 делителя подключится R15. Напряжение на 6 выводе мгновенно уменьшится, что исключит ложные срабатывания в момент равенства напряжений на входах ОУ из-за пульсаций и помех. Изменяя величину R15 можно менять гистерезис компаратора, то есть напряжение, при котором схема вернется в исходное состояние.
При подключения аккумулятора к ОЗУ напряжения на выводе 6 опять установится равным 6,75 В, а на выводе 7 будет меньше и схема начнет работать в штатном режиме.
Для проверки работы схемы достаточно изменять напряжение на блоке питания от 12 до 20 В и подключив вольтметр вместо реле Р2 наблюдать его показания. При напряжении меньше 19 В, вольтметр должен показывать напряжение, величиной 17-18 В (часть напряжения упадет на транзисторе), а при большем – ноль. Желательно все же подключить к схеме обмотку реле, тогда будет проверена не только работа схемы, но и его работоспособность, а по щелчкам реле можно будет контролировать работу автоматики без вольтметра.
Если схема не работает, то нужно проверить напряжения на входах 6 и 7, выходе ОУ. При отличии напряжений от указанных выше, нужно проверить номиналы резисторов соответствующих делителей. Если резисторы делителей и диод VD11 исправны, то, следовательно, неисправен ОУ.
Для проверки цепи R15, D11 достаточно отключить одни из выводов этих элементов, схема будет работать, только без гистерезиса, то есть включаться и отключаться при одном и том же подаваемом с блока питания напряжении. Транзистор VT12 легко проверить, отсоединив один из выводов R16 и контролируя напряжение на выходе ОУ. Если на выходе ОУ напряжение изменяется правильно, а реле все время включено, значит, имеет место пробой между коллектором и эмиттером транзистора.
Проверка схемы отключения аккумулятора при полной его зарядке
Принцип работы ОУ А1.1 ничем не отличается от работы А1.2, за исключением возможности изменять порог отключения напряжения с помощью подстроечного резистора R5.
Для проверки работы А1.1, питающее напряжение, поданное с блока питания плавно увеличивается и уменьшается в пределах 12-18 В. При достижении напряжения 15,6 В должно отключиться реле Р1 и контактами К1.1 переключить АЗУ в режим зарядки малым током через конденсатор С4. При снижении уровня напряжения ниже 12,54 В реле должно включится и переключить АЗУ в режим зарядки током заданной величины.
Напряжение порога включения 12,54 В можно регулировать изменением номинала резистора R9, но в этом нет необходимости.
С помощью переключателя S2 имеется возможность отключать автоматический режим работы, включив реле Р1 напрямую.
Схема зарядного устройства на конденсаторах
без автоматического отключения
Для тех, кто не имеет достаточного опыта по сборке электронных схем или не нуждается в автоматическом отключении ЗУ по окончании зарядки аккумулятора, предлагаю упрощенней вариант схемы устройства для зарядки кислотных автомобильных аккумуляторов. Отличительная особенность схемы в ее простоте для повторения, надежности, высоком КПД и стабильным током заряда, наличие защиты от неправильного подключения аккумулятора, автоматическое продолжение зарядки в случае пропадания питающего напряжения.
Принцип стабилизации зарядного тока остался неизменным и обеспечивается включением последовательно с сетевым трансформатором блока конденсаторов С1-С6. Для защиты от перенапряжения на входной обмотке и конденсаторах используется одна из пар нормально разомкнутых контактов реле Р1.
Когда аккумулятор не подключен, контакты реле Р1 К1.1 и К1.2 разомкнуты и даже если зарядное устройство подключено к питающей сети ток не поступает на схему. Тоже самое происходит, если подключить ошибочно аккумулятор по полярности. При правильном подключении аккумулятора ток с него поступает через диод VD8 на обмотку реле Р1, реле срабатывает и замыкаются его контакты К1.1 и К1.2. Через замкнутые контакты К1.1 сетевое напряжение поступает на зарядное устройство, а через К1.2 на аккумулятор поступает зарядный ток.
На первый взгляд кажется, что контакты реле К1.2 не нужны, но если их не будет, то при ошибочном подключении аккумулятора, ток потечет с плюсового вывода аккумулятора через минусовую клемму ЗУ, далее через диодный мост и далее непосредственно на минусовой вывод аккумулятора и диоды моста ЗУ выйдут из строя.
Предложенная простая схема для зарядки аккумуляторов легко адаптируется для зарядки аккумуляторов на напряжение 6 В или 24 В. Достаточно заменить реле Р1 на соответствующее напряжение. Для зарядки 24 вольтовых аккумуляторов необходимо обеспечить выходное напряжение с вторичной обмотки трансформатора Т1 не менее 36 В.
При желании схему простого зарядного устройства можно дополнить прибором индикации зарядного тока и напряжения, включив его как в схеме автоматического зарядного устройства.
Порядок зарядки автомобильного аккумулятора
автоматическим самодельным ЗУ
Перед зарядкой снятый с автомобиля аккумулятор необходимо очистить от грязи и протереть его поверхности, для удаления кислотных остатков, водным раствором соды. Если кислота на поверхности есть, то водный раствор соды пенится.
Если аккумулятор имеет пробки для заливки кислоты, то все пробки нужно выкрутить, для того, чтобы образующиеся при зарядке в аккумуляторе газы могли свободно выходить. Обязательно нужно проверить уровень электролита, и если он меньше требуемого, долить дистиллированной воды.
Далее нужно переключателем S1 на зарядном устройстве выставить величину тока заряда и подключить аккумулятор соблюдая полярность (плюсовой вывод аккумулятора нужно подсоединить к плюсовому выводу зарядного устройства) к его клеммам. Если переключатель S3 находится в нижнем положении, то стрелка прибора на зарядном устройстве сразу покажет напряжение, которое выдает аккумулятор. Осталось вставить вилку сетевого шнура в розетку и процесс зарядки аккумулятора начнется. Вольтметр уже начнет показывать напряжение зарядки.
Автовладельцы часто сталкиваются с проблемой разряда аккумулятора
. Если это происходит далеко от СТО, автомагазинов и АЗС, можно из доступных деталей самостоятельно изготовить устройство для заряда аккумуляторной батареи. Рассмотрим, как сделать зарядное устройство для автомобильного аккумулятора своими руками, обладая минимальными знаниями электромонтажных работ.
Такое устройство лучше применять только в критических ситуациях. Однако, если вы знакомы с электротехникой, правилами электро- и пожаробезопасности, имеете навыки электроизмерений и монтажных работ, самодельное зарядное устройство вполне может заменить заводской блок.
Причины и признаки разряда АКБ
В процессе эксплуатации аккумуляторной батареи при работе двигателя идет постоянный подзаряд АКБ от генератора автомобиля. Проверить процесс заряда можно, подключив к клеммам аккумулятора мультиметр при заведенном двигателе, измеряя напряжение зарядки автомобильного аккумулятора. Заряд считается нормальным, если напряжение на клеммах составляет от 13,5
до 14,5
Вольт.
Для полного заряда требуется проехать на авто не менее 30 километров или примерно полчаса в городском ритме движения.
Напряжение нормально заряженного аккумулятора во время стоянки должно быть не менее 12,5
Вольта. В том случае, если напряжение менее 11,5 Вольта
, двигатель авто может не запуститься во время старта. Причины разряда аккумуляторной батареи:
- АКБ имеет значительный износ (более 5-ти лет эксплуатации
); - неправильная эксплуатация аккумулятора, приводящая к сульфатации пластин;
- длительная стоянка транспортного средства, особенно в холодное время года;
- городской ритм движения авто с частыми остановками, когда АКБ не успевает достаточно зарядиться;
- невыключенные электроприборы автомобиля во время стоянки;
- повреждение электропроводки и оборудования автомобиля;
- утечки по электроцепям.
Многие автовладельцы в комплекте бортового инструмента не имеют средств для измерения напряжения АКБ (вольтметр, мультиметр, пробник, сканер
). В таком случае можно руководствоваться косвенными признаками разряда АКБ:
- тусклое свечение лампочек на приборной панели при включении зажигания;
- отсутствие вращения стартера при запуске двигателя;
- громкие щелчки в районе стартера, погасание лампочек на приборной панели при запуске;
- полное отсутствие реакции авто на включение зажигания.
При появлении перечисленных признаков в первую очередь необходимо проверить клеммы АКБ, при необходимости их почистить и поджать. В холодное время года можно попробовать занести на некоторое время аккумуляторную батарею в теплое помещение и его прогреть.
Можно попробовать «прикурить» авто от другого автомобиля. Если эти методы не помогают или невозможны, приходится воспользоваться зарядным устройством.
Универсальное зарядное устройство своими руками. Видео:
Принцип действия
Большинство устройств заряжают АКБ постоянными или импульсными токами. Сколько ампер нужно для зарядки автомобильного аккумулятора? Ток заряда выбирают равным одной десятой от емкости аккумуляторной батареи. При емкости 100 А*ч ток зарядки автомобильного аккумулятора будет 10 Ампер. АКБ придется заряжать около 10 часов до полного заряда.
Зарядка аккумулятора авто большими токами может привести к процессу сульфатации. Чтобы этого избежать, лучше производить заряд АКБ малыми токами, но более продолжительное время.
Импульсные устройства значительно уменьшают эффект сульфатации. Некоторые импульсные зарядные устройства имеют режим десульфатации, который позволяет восстанавливать работоспособность АКБ. Он заключается в последовательном заряде-разряде импульсными токами по специальному алгоритму.
Заряжая аккумуляторную батарею, нельзя допустить перезаряд. Он может привести к закипанию электролита, сульфатации пластин. Необходимо, чтобы устройство имело собственную систему контроля, измерения параметров и аварийного отключения.
Начиная с 2000-х на автомобили стали устанавливать специальные типы аккумуляторных батарей: AGM и гелевые. Зарядка автомобильного аккумулятора таких типов отличается от обычного режима.
Как правило, он трехэтапный. До определенного уровня заряд идет большим током. Затем ток уменьшается. Окончательный заряд происходит еще меньшими импульсными токами.
Зарядка автомобильного аккумулятора в домашних условиях
Часто в водительской практике возникает ситуация, когда, поставив машину возле дома вечером, утром обнаруживается, что АКБ разряжен. Что можно сделать в такой ситуации, когда под рукой нет паяльника, никаких деталей, а завестись надо?
Обычно на аккумуляторе осталась небольшая емкость, его просто необходимо немного «подтянуть», чтобы заряда хватило для запуска двигателя. В этом случае может помочь блок питания от какой-нибудь бытовой или оргтехники, например, ноутбука.
Зарядка от блока питания ноутбука
Напряжение, которое производит блок питания ноутбука обычно 19 Вольт, ток до 10 Ампер. Этого хватает, чтобы зарядить АКБ. Но напрямую подключать блок питания к аккумулятору НЕЛЬЗЯ. Необходимо последовательно в цепь заряда включить ограничивающее сопротивление. В качестве него можно взять автомобильную электролампочку, лучше для освещения салона. Ее можно приобрести на ближайшей автозаправке.
Обычно средний контакт разъема положительный. К нему подключается лампочка. Ко второму выводу лампочки подключается + АКБ.
Отрицательная клемма подключается к отрицательному выводу блока питания. На блоке питания обычно имеется шильдочка, показывающая полярность разъема. Пары часов зарядки таким методом достаточно, чтобы запустить двигатель.
Схема простого зарядного устройства для автомобильного аккумулятора.
Заряд от бытовой сети
Более экстремальный метод зарядки – непосредственно от бытовой сети. Его применяют только в критической ситуации, используя максимальные меры электробезопасности. Для этого понадобится осветительная лампа (не энергосберегающая
).
Можно вместо нее использовать электроплитку. Также необходимо приобрести выпрямительный диод. Такой диод можно «позаимствовать» из неисправной энергосберегающей лампы. На это время напряжение, подаваемое в квартиру, лучше обесточить. Схема представлена на рисунке.
Ток заряда при мощности лампы 100 Ватт будет приблизительно 0,5 А. За ночь АКБ подзарядится всего на несколько ампер-часов, но этого может хватить для запуска. Если соединить параллельно три лампы, то АКБ зарядится в три раза больше. Если вместо лампочки подключить электроплитку (на самой маленькой мощности
), то время заряда существенно уменьшится, но это очень опасно. К тому же может пробиться диод, тогда возможно замыкание АКБ. Методы заряда от 220 В опасны.
Зарядка для автомобильных аккумуляторов своими руками. Видео:
Самодельное зарядное устройство для автомобильного аккумулятора
Перед тем как сделать зарядное устройство для автомобильного аккумулятора, следует оценить свой опыт электромонтажных работ, знания по электротехнике, на основании этого приступить к выбору схемы зарядного устройства для автомобильного аккумулятора.
Можно посмотреть в гараже, возможно, есть старые устройства или блоки. Для устройства подходит блок питания от старого компьютера. В нем есть почти все:
- разъем 220 В;
- выключатель питания;
- электросхема;
- вентилятор охлаждения;
- выводы подключения.
Напряжения на нем стандартные: +5 В, -12 В и +12 Вольт. Для заряда АКБ лучше использовать провод +12 Вольт, 2 Ампера. Выходное напряжение необходимо поднять до уровня +14,5 – +15,0 Вольт. Обычно это удается сделать, изменив номинал сопротивления в цепи обратной связи (около 1 килоОма
).
Ограничивающее сопротивление можно не ставить, электронная схема самостоятельно отрегулирует ток заряда в пределах 2 Ампер. Нетрудно подсчитать, что для полного заряда АКБ 50 А*ч потребуется около суток. Внешний вид устройства.
Можно подобрать или купить на блошином рынке сетевой трансформатор с напряжением вторичной обмотки от 15
до 30 Вольт
. Такие применялись в старых телевизорах.
Трансформаторные устройства
Простейшая схема устройства с трансформатором.
Ее недостатком является необходимость ограничения тока в выходной цепи и связанные с этим большие потери мощности и нагревание резисторов. Поэтому для регулировки тока используют конденсаторы.
Теоретически, рассчитав номинал конденсатора, можно не использовать силовой трансформатор, как показано на схеме.
При покупке конденсаторов следует выбирать соответствующий номинал с напряжением 400 В и более.
В практике большее применение получили устройства с регулированием тока.
Можно выбрать схемы импульсных самодельных зарядных устройств для автомобильного аккумулятора. Они более сложны схемотехнически, требуют определенных навыков при монтаже. Поэтому, если вы не обладаете специальными навыками, лучше купить заводской блок.
Импульсные зарядные устройства
Импульсные зарядные устройства имеют ряд преимуществ:
Принцип действия импульсных устройств основан на преобразовании переменного напряжения бытовой электросети в постоянное при помощи диодной сборки VD8. Затем постоянное напряжение преобразуется в импульсы высокой частоты и амплитуды. Импульсный трансформатор Т1 вновь преобразует сигнал в постоянное напряжение, которое заряжает аккумулятор.
Так как обратное преобразование ведется на высокой частоте, то габариты трансформатора значительно меньше. Обратная связь, необходимая для контроля параметров заряда, обеспечивается оптроном U1.
Несмотря на кажущуюся сложность устройства, при правильной сборке блок начинает работать без дополнительной регулировки. Такое устройство обеспечивает ток заряда до 10 Ампер.
При заряде АКБ с помощью самодельного устройства необходимо:
- устройство и АКБ располагать на токонепроводящей поверхности;
- соблюдать требования электробезопасности (применять перчатки, резиновый коврик, инструмент с электроизоляционным покрытием
); - не оставлять надолго включенное зарядное устройство без контроля, следить за напряжением и температурой АКБ, зарядным током.
Всем привет, сегодня я расскажу, как из компьютерного блока питания сделать зарядное устройство для автомобильного аккумулятора своими руками. Итак, берем блок питания и снимаем верхнюю крышку или просто разбираем его.


Делаем так, берём тестер и с помощью его находим пять вольт, которые подходят к 13, 14 и 15 ноге микросхемы и обрезаем дорожку, 

Должно получиться примерно так как на фото.



Теперь находим на плате + 12 вольт и землю, и припаяйте к ним провода.
Далее подключаем тестер к блоку питания.
Установите ручку переменного резистора в левое положение, вторым резистором (который под отвёртку) вращая его установите нижнее значение напряжения 14,4 вольта. 
мы можем видеть, как поднимается у нас напряжение, а вот ниже 14,4 вольт оно теперь опускаться не будет. На этом настройка блока завершена.
Начинаем сборку блока питания. Прикручиваем плату на место.

Переменный резистор, я установил на пластину из текстолита и вывел наружу. Нужен для регулировки силы выходного тока за счёт повышения напряжения на выходе, короче, чем больше ёмкость аккумулятора, тем сильнее крутим ручку вправо.
Введите электронную почту и получайте письма с новыми поделками.



Зарядное устройство из блока питания компьютера с регулировкой тока
Многие люди, приобретая новую компьютерную технику, выкидывают на помойку свой старый системный блок. Это довольно недальновидно, ведь в нем могут находиться еще работоспособные комплектующие, которые можно использовать для других целей. В частности, речь идет о блоке питания компьютера, из которого можно сделать зарядное устройство для АКБ автомобиля.
Стоит отметить, что затраты на изготовление своими руками минимальны, что позволяет существенно сэкономить свои денежные средства.
Зарядка из БП компьютера
Блок питания компьютера представляет собой импульсный преобразователь напряжения, соответственно +5, +12, -12, -5 В. Путем определенных манипуляций, можно из такого БП сделать своими руками вполне рабочее зарядное устройство для своего автомобиля. Вообще, зарядки бывают двух типов:
Зарядные устройства со множеством опций (пуск двигателя, тренировка, подзарядка и т.д.).
Устройство для подзарядки АКБ — подобные зарядки нужны для автомобилей, у которых небольшой километраж между пробегами.
Нас интересует именно второй тип зарядных устройств, потому что большинство транспортных средств эксплуатируются короткими пробегами, т.е. автомобиль завели, проехали определенное расстояние, а затем заглушили.
Подобная эксплуатация приводит к тому, что у аккумуляторной батареи автомобиля довольно быстро заканчивается заряд, что особенно характерно для зимнего времени.
Поэтому и оказываются востребованными подобные стационарные агрегаты, с помощью которых можно очень оперативно зарядить АКБ, вернув его в рабочее состояние. Сама зарядка осуществляется при помощи тока порядка 5 Ампер, а напряжение на клеммах колеблется от 14 до 14,3 В.
Мощность зарядки, которая рассчитывается путем умножения значений напряжения и тока, может быть обеспечена из блока питания компьютера, ведь средняя мощность его составляет порядка 300-350 Вт.
Переделка компьютерного БП в зарядное устройство
Читайте так же: Вся информация про передвижные электростанции
Процесс переделки
Прежде чем приступать к перечню определенных переделок БМ компьютера, нужно иметь в виду, что в его первичных цепях находится довольно опасное напряжение, которое может нанести вред здоровью человека.
Поэтому, нужно внимательным образом отнестись к элементарным нормам техники безопасности в работе с данным устройством.
Итак, можно приступать к работе. Берем имеющийся у вас блок питания необходимой мощности (в нашем случае мы рассматривает модель PSC200, мощность которого составляет 200 Вт). Опишем поэтапно весь алгоритм действий:
- Сначала нужно снять крышку с блока питания компьютера, открутив несколько болтов. Далее нужно найти сердечник импульсного трансформатора.
- Далее нужно измерить этот сердечник, а полученное значение умножить на два. Данное значение индивидуально, на примере рассматриваемого устройства получилось значение 0,94 см2. На практике известно, что 1 см2 сердечника способен рассеять порядка 100 Вт мощности, т.е. наш блок вполне подходит (из расчета — 14 В * 5 А = 60 Вт необходимо для зарядки АКБ).
- В блоках питания используется довольно стандартная микросхема TL494, характерная для многих моделей.
Нам нужны только элементы цепи +12 В. Поэтому все остальное нужно просто выпаять. Для удобства приведены две схемы — на одном общий вид микросхемы, а на втором красным цветом выделены цепи, которые необходимо выпаять:
Иными словами, нас не интересуют цепи -5, +5, -12 В, а также схема сигнала запуска (Power Good) и переключатель напряжения 110/220 В. Чтобы было еще нагляднее, выделим интересующий нас кусок:
R43 и R44 являются резисторами опорного типа. Величину R43 можно корректировать, что позволяет добиться изменения величины выходного напряжения на цепи +12 В. Данный резистор нужно заменить на постоянный резистор R431 и переменный R432. Выходное напряжение можно корректировать в пределах 10-14,3 В, можно корректировать силу тока, проходящего через аккумуляторную батарею.
Читайте так же: Обзор стабилизаторов напряжения Ресанта 220В
Дополнительно предлагаем посмотреть переделку ATX блока питания в зарядное устройство
Также был заменен конденсатор, находящийся на выходе выпрямителя цепи +12 В. На его место был установлен конденсатор с более высоким показателем напряжения (в нашем случае использовался C9).
Резистор, находящийся рядом с вентилятором обдува, необходимо заменить на аналогичный, но обладающий чуть большим сопротивлением.
Сам вентилятор нужно расположить таким образом, чтобы воздух от него поступал внутрь БП, а не наружу, как это было ранее. Для этого, разворачиваем его на 180 градусов.
Также необходимо удалить дорожки, которые соединяют отверстия крепления платы к шасси и цепи массы.
Стоит отметить, что получившееся зарядное устройство из блока питания нужно включать в сеть переменного тока через обыкновенную лампу накаливания мощностью от 40 до 100 Вт.
Это нужно делать на этапе сборки и проверки работоспособности, потом необходимость в этом отпадает. Нужно это для того, чтобы в нашем БП ничего не перегорело от скачков напряжения.
Осуществляя подбор номиналов R431 и R432, необходимо отслеживать напряжение в цепи Uпит — оно не должно превышать 35 В. Оптимальными показателями, в нашем случае, будет выходное напряжение в 14,3 В при незначительном сопротивлении резистора R432.
Еще один вариант переделки
Некоторые нюансы
Проверив в работе наше зарядное устройство из блока питания, сделанное своими руками, можно немного дополнить его некоторыми полезными мелочами.
Чтобы видеть уровень зарядки наглядно, можно установить в данное зарядное устройство индикаторы стрелочного типа, либо цифровые. В нашем случае, были использованы два приборчика со стрелками от старых магнитофонов.
Первый будет показывать уровень зарядного тока, а второй — показатель напряжения на клеммах аккумуляторной батареи.
В принципе, на этом процесс сборки завершен. Некоторые умельцы дополняют его прочими украшениями (светодиодные индикаторы, дополнительный корпус с ручками и т.д.), но это совсем необязательно, ведь главная цель данного устройства — заряжать АКБ автомобиля, с чем он успешно и справляется.
Целесообразность изготовления своими руками зарядки из блока питания компьютера вряд ли можно подвергнуть сомнению, ведь денежные затраты, в данном случае, практически отсутствуют.
Единственный нюанс заключается в том, что самостоятельная сборка из БП доступна далеко не каждому, ведь надо неплохо разбираться в электронике, чтобы грамотно и последовательно выполнить всю сборку.
Читайте так же: Выбираем солнечные светильники для дачи
2 Комментария
Источник: http://generatorexperts.ru/elektrogeneratory/iz-bloka-pitaniya-kompyutera.html
Зарядное устройство из компьютерного блока питания
Всем привет, сегодня я расскажу, как из компьютерного блока питания сделать зарядное устройство для автомобильного аккумулятора своими руками. Итак, берем блок питания и снимаем верхнюю крышку или просто разбираем его.
На плате ищем микросхему и внимательно смотрим на нее, вернее на её обозначение, если вы обнаружили там микросхему TL494 или KA7500 ( или их аналоги), значит вам очень повезло и мы сможем с легкостью переделать этот блок питания, без всяких дополнительных заморочек. Разбираем блок питания, вытаскиваем плату и отпаиваем от неё все провода, они нам больше не понадобятся.
Для нормальной зарядки аккумулятора следует повысить выходное напряжение блока питания, так как 12 вольт для зарядки это мало, нам надо, где-то 14.4 вольта.
Делаем так, берём тестер и с помощью его находим пять вольт, которые подходят к 13, 14 и 15 ноге микросхемы и обрезаем дорожку, этим мы отключаем защиту блока питания от повышения напряжения. И соответственно при включении блока в сеть, он будет у нас сразу включаться.
Далее находим на микросхеме 1 ногу, следуя по этой дорожке находим 2 резистора их удаляем, в моём случае это резисторы R2 и R1. На их места впаиваем переменные резисторы. Один регулируемый резистор с ручкой на 33 Ком, а второй под отвёртку на 68 Ком.
Тем самым мы добились то, что на выходе мы теперь сможем регулировать напряжение в широком диапазоне.
Должно получиться примерно так как на фото. Далее берем кусок провода, длинной в полтора метра и сечением в 2.5 квадрата очищаем от оболочки.Потом берем два крокодила и припаиваем к ним наши провода. На плюсовой провод, желательно установить предохранитель на 10 ампер.
Теперь находим на плате + 12 вольт и землю, и припаяйте к ним провода.
Далее подключаем тестер к блоку питания.
Установите ручку переменного резистора в левое положение, вторым резистором (который под отвёртку) вращая его установите нижнее значение напряжения 14,4 вольта. Теперь вращая переменный резистор,
мы можем видеть, как поднимается у нас напряжение, а вот ниже 14,4 вольт оно теперь опускаться не будет.
На этом настройка блока завершена.
Начинаем сборку блока питания. Прикручиваем плату на место.Для красоты я установил во внутрь светодиодную подсветку. Если вы будете устанавливать, как я светодиодную ленту, то не забудь подпаять, последовательно к ней резистор на 22 Ома, иначе она перегорит. На вентилятор в разрыв любого провода установите также резистор на 22 Ома.
Переменный резистор, я установил на пластину из текстолита и вывел наружу. Нужен для регулировки силы выходного тока за счёт повышения напряжения на выходе, короче, чем больше ёмкость аккумулятора, тем сильнее крутим ручку вправо.Когда я все собрал, провода закрепил термоклеем. Вот такое вот получилось зарядное устройство. Теперь у вас не будет проблем с зарядкой аккумулятора.
Источник: https://xn--100–j4dau4ec0ao.xn--p1ai/zaryadnoe-ustrojstvo-iz-kompyuternogo-bloka-pitaniya/
Пошаговая сборка зарядного устройства из БП компьютера для автомобильного аккумулятора
Главная » Аккумуляторная батарея » Пошаговая сборка зарядного устройства из БП компьютера для автомобильного аккумулятора
Автомобильное зарядное устройство для аккумулятора можно сделать из компьютерного БП.
Но нужно учитывать, что переделка блока питания в зарядное устройство должна осуществляться в соответствии с четкой инструкцией, которую вы найдете ниже.
В первую очередь, нужно помнить, что максимальное значение напряжения для зарядки батареи должно составлять 14.4 вольт. Подробнее о том, как соорудить зарядное устройство из компьютерного блока питания, мы расскажем ниже.
Самодельное ЗУ из компьютерного БП
Набор необходимых инструментов и материалов
Чтобы переделать блок компьютера в зарядное устройство своими руками, в первую очередь понадобится рабочий БП. Его мощность должна составлять 200-250 Вт, сила тока не более 8 ампер, а выходное напряжение — 12 вольт. Собственно, такими характеристиками обладает практически каждый блок.
Что касается дополнительных элементов, то для того, чтобы сделать зарядное устройство из компьютерного блока питания, вам потребуется:
- комплект резисторов с разным сопротивлением и напряжением (от 0,47 Ом до 2.7 кОм, 0.5-2 вольта);
- два конденсаторные элемента на 25 вольт;
- три диодные компонента 1N4007 силой тока 1 ампер.
Также подготовьте слесарный инструмент, включающий в себя паяльник с канифолью и оловом, зажимы для подключения, медные провода, герметик силиконовый (автор видео — канал Rinat Pak).
Алгоритм действий
Мы всегда заряжаем аккумулятор напряжением от 13.9 до 14.4 вольт, поскольку зарядка блока составляет всего 12 вольт, нужно будет увеличить напряжение на его выходе. Для этого потребуется дополнительно установить преобразователь, к примеру, схему TL494.
Итак, как сделать зарядное устройство для АКБ из БП компьютера:
- Для начала необходимо удалить все лишние элементы со схемы и выпаять провода, в частности, речь идет о переключателе 220/110 вольта, а также проводах, которые подведены к нему. Выпаиваем всю лишнюю проводку, при необходимости использует кусачки для удаления ненужных кусков. Вам нужно отпаять проводок синего цвета на 12 вольт, который идет от конденсаторного устройства — таких проводов может быть два, отпаять нужно оба. Единственное, что нужно оставить — это жгут проводов желтого цвета с выходным напряжением 12 вольт, также вам потребуется масса — это еще четыре кабеля, только черного цвета. Также оставьте зеленый проводок, все остальное нужно удалить.
- Используя тот же желтый кабель, нужно найти два конденсаторных элемента, он подключен к ним, они также выпаиваются, а вместо них ставятся компонента на 25 вольт.
- Далее, необходимо удалить защиту от напряжения, поскольку для стационарного ПК требуется 12 вольта, а нам, как сказано выше, понадобится 14.4 вольтовое напряжение.
- Затем осмотрите плату — на ней должно быть три оптрона, каждый из которых используется для передачи импульсов от зашиты по перенапряжению. Эти оптроны обеспечивают взаимосвязь между низковольтной, а также высоковольтной составляющими блока. Для того, чтобы защита не срабатывала в случае скачков, необходимо будет замкнуть контакты на оптроне, для этого используется перемычка. Когда вы замкнете контакты, ЗУ будет работать всегда, когда будет подключено к бытовой сети. На схеме ниже более подробно указано, где нужно установить перемычку.
- Выполнив эти действия, вам нужно будет достичь выходного напряжение 14.4 вольта. Чтобы сделать это, вам потребуется плата TL431, установленная на схеме. Этот компонент позволяет произвести настройку напряжения на всех дорожках, идущих от БП. Для увеличения этого показателя вам понадобится подстроечный резисторный элемент, который также расположен на схеме. Но этот компонент дает возможность увеличить параметр только до 13 вольт.
Поэтому для того, чтобы обеспечить необходимые характеристики, второй резистор, подключенный последовательным образом с подстроечным элементом, следует поменять. Устройство меняется на идентичное, только сопротивление второго должно быть более низким и составлять 2.7 кОм. - После этого необходимо выпаять транзисторный элемент, установленный рядом с этой схемой. На фото ниже этот компонент отмечен красным.
- Далее, на 12-вольтный канал устанавливается резисторный элемент на 200 Ом, его мощность должна составлять 2 Вт, а на 5-вольтный канал ставится устройство на 68 Ом, показатель мощности которого составляет 0.5 Вт.
- Следующим этапом будет ограничение значения силы тока на выходе, этот параметр определяется в соответствии с характеристиками БП. Чтобы зарядное устройство из блока питания компьютера работало нормально, сила тока должна быть не более 8 ампер. Для этого необходимо будет повысить номинальное значение резистора, соответственно, его следует поменять на мощное устройство со значением сопротивления 0.47 Ом.
- Затем приступаем к обустройству схемы защиты, для этого возьмите обычное 12-вольтное реле с двумя диодными элементами. Параллельно реле следует подключить один диод, а само устройство необходимо зафиксировать на радиаторе, для этого используйте герметик.
- Завершающим этапом будет подключение двух проводов с зажимами, их сечение должно составлять 2.5 квадратных миллиметра. Эти провода будут подключаться к выходам батарейки. В корпусе блока следует просверлить два отверстия и протянуть кабеля, для лучшей фиксации можно использовать нейлоновые стяжки. Чтобы обеспечить контроль силы тока, в систему можно добавить амперметр, который соединяется параллельно к цепи БП.
Фотогалерея «Делаем самодельное ЗУ»
1. Место установки перемычки2. Транзистор, который надо удалить3. Резисторный элемент, который подлежит замене
Заключение
Основным преимуществом описанного выше способа считается то, что автомобильная АКБ никогда не будет перезаряжаться и, соответственно, это не повлияет на ее ресурс эксплуатации.
При этом неважно, сколько времени батарея проведет во включенном состоянии с ЗУ.
Из минусов следует выделить то, что данное ЗУ не подразумевает использование индикаторов, которые позволят определить степень зарядки и, соответственно, необходимость отключения прибора.
Так что фактически вы не будете точно знать, зарядилась ли ваша батарея или нет. Но в среднем, как отмечают наши соотечественники, уже воспользовавшиеся таким ЗУ, время заряда составляет около суток. Помните о том, что при подключении всегда нужно соблюдать полярность, если вы перепутаете плюс с минусом, то ЗУ просто перегорит.
Видео «Наглядная инструкция по переделке БП в ЗУ»
Более наглядная инструкция по изготовлению зарядного прибора из компьютерного блока приведена на видео (автор — канал Паяльник TV).
Загрузка …У Вас остались вопросы? Специалисты и читатели сайта AVTOKLEMA помогут вам, задать вопрос
Источник: https://avtoklema.com/akkymylyator/zarjadnoe-ustrojstvo-iz-bp-kompjutera-dlja-avtomobilnogo-akkumuljatora-572/
Зарядное устройство из компьютерного блока питания своими руками
Зарядное устройство из компьютерного блока питания для автомобильной аккумуляторной батареи можно собрать самостоятельно. И такой агрегат пользуется популярностью. Ведь на его подготовку требуется минимум средств. При этом получается эффективное ЗУ.
Самодельное зарядное устройство
На состояние автоаккумуляторной батареи обращают внимание в зимний период. Ведь в это время плотность электролитического состава меняется, быстро теряется заряд. В результате, запуск двигателя усложняется. Для решения этой проблемы используют зарядные устройства.
Разработкой и сборкой зу для акб занимаются многие компании. Поэтому подобрать модель с требуемыми параметрами сможет каждый водитель. Такие модели отличаются обширным функционалом: тренировка источника питания, восстановление заряда, прочее. Их стоимость достаточно высока.
Поэтому автолюбителей интересует зарядное устройство для автомобильного аккумулятора, которое сконструировано из подручных агрегатов и элементов.
Преимущества самостоятельной сборки
- Использование подручных материалов, элементов. Поэтому расходы на изготовления сокращаются.
- Небольшой вес. Он не превышает 1,5–2 кг. Поэтому перемещать самодельный агрегат для восстановления заряда батареи несложно.
- Постоянное охлаждение. В состав блока питания включен вентилятор. Поэтому вероятность нагрева минимальна.
Какие сложности?
- Сконструированный преобразователь не всегда работает тихо. Периодически он издает звуки, которые похожи на звон, шипение.
- Не допускается контакт самодельной зарядки и корпуса автотранспортного средства. Если заряжаем с включением в сеть, то контакт провоцирует поломку преобразователя, КЗ.
- Подключение токопроводящих выводов аккумуляторной батареи к проводам выполняется точно. Если на этом этапе допущены ошибки, то вторичные цепи переделанного блока питания в зарядное устройство выходят из строя.
- Все контакты и элементы перед подключением проверяются.
Только после этого компьютерный блок питания используется для зарядки.
Правила эксплуатации автоаккумулятора
Для поддержания автоаккумулятора в работоспособном состоянии недостаточно подготовить надежное зарядное устройство. Дополнительно выполняются и такие рекомендации:
- Постоянная поддержка заряда. Аккумуляторный источник постоянно подзаряжается. При перемещении заряд поступает от генератора и других узлов автотранспорта. Если техника не эксплуатируется, то для восстановления заряда применяют ЗУ, как стационарного, так и портативного типа. Если батарея полностью разряжается, то специалисты рекомендуют проводить стремительное восстановление. В противном случае, запуститься процесс сульфатации свинцовых пластин.
- Пределы напряжения (около 14 В). Напряжение, которое подается генератором, не должно чрезмерно превышать этот параметр. При этом не имеет особого значения тот факт, какой именно режим запущен. Если мотор не функционирует, то напряжение может снижаться до 12,6–13 В. При таких показателях применяют ЗУ с соответствующими параметрами и индикаторами.
- Отключение потребителей при неработающем моторе. Если зажигание отключено, то и все устройства, фары отключаются. В противном случае, источник питания достаточно быстро потеряет заряд.
- Подготовка автоаккумулятора. Перед восстановлением заряда с аккумуляторной батареи удаляют подтеки электролитического состава, пыль. Токопроводящие выводы очищаются от окислов, налета. Перед подачей напряжения тщательно проверяются соединения и провода. Ведь даже минимальные смещения провоцируют нарушения, проблемы.
- В зимний период источник перемещают в теплое помещение. Ведь при отрицательной температуре электролитический состав становится плотным, густым. Это провоцирует ухудшение прохождения заряда.
Основные этапы изготовления ЗУ
Перед тем как сделать из бп компьютера надежный зарядник, изучаются требования техники безопасности, особенности работы с такими агрегатами. Ведь в первичных цепях блока питания пк присутствует напряжение.
Подготавливаем блок питания. Допускается использование отличающихся по мощности моделей. Чаще всего выполняется переделка компьютерного БП, мощность которого составляет 200–250 Вт.
После выбора модели выполняются последующие действия:
- Из блока питания компьютера откручиваются болтики. Такие действия необходимы для последующего демонтажа крышки.
- Определение сердечника, который входит в состав импульсного трансформатора. Его измеряют. Полученное значение удваивают. Для каждого элемента этот параметр индивидуален. При проведении тестов удалось выявить, что для получения мощности в 100 Вт требуется 0,95–1 см2. Ведь зарядка источника питания эффективна, если выдает 60–70 Вт.
- В состав многих моделей БП входит такая схема, как TL494. Подобная схема вводится в состав разнообразных БП, которые представлены на продажу.
Подготовка схемы
Для подготовки зарядного устройства из компьютерного блока питания своими руками требуются определенные компоненты цепи (их отличительная особенность — +12В). Все остальные элементы изымаются. Для этого используют паяльник. Для упрощения процесса изучаются схемы, которые присутствуют на специальных порталах. На них изображены основные элементы, которые потребуются для БП.
Цепи с такими показателями, как -12В, -/+5 В, изымаются. Демонтируется и переключатель, при помощи которого изменяется напряжение. Выпаивается и схема, которая требуется для сигнала запуска.
Сделать зарядное устройство из БП несложно. Но для этого потребуются резисторы (R43 и R44), которые причислены к опорному типу. Показатели резистора R43 изменяются. В случае необходимости напряжение выходное меняется.
Специалисты рекомендуют заменять R43 на 2 резистора (переменный тип — R432, постоянный тип — R431). Внедрение таких резисторов облегчает процесс создания регулируемого элемента. С его помощью проще изменять силу тока, а также выходное напряжение. Это требуется для сохранения работоспособности автоаккумулятора.
Решая, как переделать БП, стоит сосредоточиться на конденсаторе. На выходной части выпрямителя сосредотачивается стандартный конденсатор. Мастера проводят его замену на элемент, который отличается большими показателями напряжения. Так, часто пользуются конденсатором марки С9.
Рядом с вентилятором, который используется для обдува, сосредотачивается резистор. Его заменяют резистором, который выделяется большим сопротивлением.
При подготовке ЗУ для аккумулятора меняется и расположение вентилятора. Ведь воздушная масса должна поступать в подготавливаемый блок питания.
Со схемы ликвидируют дорожки, которые предназначены для соединения массы, фиксации платы непосредственно к шасси.
Сконструированный блок питания с регулировкой подводят к сети с переменным током. Для этих целей используют стандартную лампу накаливания (производительность составляет 40–100 Вт).
Такие действия выполняются для того, чтобы проверить, насколько эффективная схема получилась. Без предварительного тестирования сложно установить, перегорит ли БП с заданной мощностью при резких изменениях напряжения.
Дополнительные рекомендации
Для правильной настройки БП для автомобильной аккумуляторной батареи требуется соблюдение определенных правил.
- Введение индикаторов. Для отслеживания того, насколько зарядился автомобильный аккумулятор, используются индикаторы. В состав схемы вводят цифровые или же стрелочные индикаторы. Их легко приобрести в специализированных магазинах или же демонтировать со старой техники. Допускается введение нескольких индикаторов, с помощью которых отслеживается степень заряда, напряжение на токопроводящих выводах.
- Корпус с креплением или ручками. Наличие такой детали способствует упрощению процесса эксплуатации ЗУ из БП.
К сборке ЗУ из БП портативного компьютера допускается при условии, что есть определенный опыт, знания в области электроники. Проводить какие-либо мероприятия, если нет соответствующей подготовки, запрещено. Ведь в процессе нужно контактировать с токопроводящими выводами, элементами, на которые подается напряжение, ток.
Видео про сборку зарядного из БП компьютера для ватомобильного акб
Зарядное устройство из компьютерного блока питания для акб Ссылка на основную публикацию
Источник: https://akbzona.ru/zaryadka/zaryadnoe-ustrojstvo-iz-kompyuternogo-bloka-pitaniya-svoimi-rukami
Zaryadka. Как самостоятельно сделать зарядное устройство для автомобильного аккумулятора из старого компьютерного блока питания – инструкции, наглядные фото и видео – зарядка своими руками из подручных средств

Блок питания персонального компьютера без особых трудностей можно переделать в автомобильное зарядное устройство.
Оно обеспечивает аналогичное напряжение и ток как при подзарядке от штатной электросети автомобиля. Схема лишена самодельных печатных плат и основана наконцепции максимальной простоты доработок.
За основу был взят блок питания от персонального компьютера с такими характеристиками номинальное напряжение 220/110 В напряжение на выходе 12 В мощность 230 Вт максимальный ток не более 8 А .
Итак, для начала из блока питания нужно убрать все лишние запчасти. Ими является переключатель 220 / 110 В с проводами.
Это не даст сжечь устройство при случайном переключении переключателя в положение 110 В. Затем необходимо избавится от всех отходящих проводов, за исключением пучка из 4-х черных и 2-х желтых проводов (они ответственны за питание устройства).
Далее следует добиться результата, когда блок питания будет работать всегда, когда включен в сеть, а также устранить защиту от перенапряжения. Защита отключает блок питания, если исходящее напряжение превышает некоторое заданное значение. Сделать это нужно потому, что необходимое нам напряжение должно составлять 14,4 В, вместо стандартных 12,0 В. Сигналы включения/отключения и действия защиты от перенапряжения проходят через один из трех оптронов. Эти оптроны связывают низковольтную и высоковольтную стороны блока питания. Итак, чтобы достичь желаемого результата, нам следует замкнуть контакты нужного оптрона при помощи перемычки из припоя
Следующий шаг – установка исходящего напряжения на уровне 14,4 В в режиме холостого хода. Для этого ищем плату с микросхемой TL431. Она выполняет функцию регулятора напряжения на всех отходящих дорожках блока питания. На этой плате находится подстроечный резистор, который позволяет изменить исходящее напряжение в небольшом диапазоне.
Возможностей подстроечного резистора может быть недостаточно (поскольку он позволяет поднять напряжение приблизительно до 13 В). В таком случае нужно заменить резистор, включенный в цепь последовательно с подстроечным на резистор с меньшим сопротивлением, а именно 2,7 кОм. Затем следует добавить небольшую нагрузку состоящую из резистора сопротивлением 200 Ом и мощностью 2Вт на выход по каналу «12 В» и резистора сопротивлением 68 Ом, мощностью 0,5 Вт на выход по каналу «5 В». Кроме того нужно избавится от транзистора, находящегося рядом с микросхемой TL431
Было установлено, что он препятствует стабилизации напряжения на нужном нам уровне. Только теперь при помощи упомянутого выше подстроечного резистора устанавливаем напряжение на выходе на уровне 14,4 В.
Далее, чтобы выходное напряжение было более стабильным на холостом ходу, необходимо добавить небольшую нагрузку на выход блока по каналу +12 В (который у нас будет +14.4 В), и по каналу +5 В (который у нас не используется). В качестве нагрузки по каналу +12 В (+14.4) применен резистор 200 Ом 2 Вт, а по каналу +5 В — резистор 68 Ом 0.5 Вт (на фото не виден, т. к. находится за дополнительной платой): Еще нам необходимо ограничить силу тока на выходе устройства на уровне 8-10 А. Такое значения силы тока является оптимальным для данного блока питания. Для этого нужно заменить резистор в первичной цепи обмотки силового трансформатора на более мощный, а именно 0,47 Ом 1Вт.
Пошаговая видеоинструкция как сделать зарядку:
Этот резистор выполняет функцию датчика перегрузки и исходящий ток не превысит значения в 10 А даже если замкнуть клеммы выхода накоротко. Последний шаг – это установка схемы защиты от подключения зарядного устройства к аккумуляторной батарее неправильной полярностью.
Чтобы собрать эту схему нам понадобится автомобильное реле с четырьмя клеммами, 2 диода 1N4007 (или аналогичные) а также резистор на 1 кОм и светодиод зеленого цвета, который будет сигнализировать о том, что аккумулятор подключен правильно и заряжается. Схема защиты изображена на рисунке Схема работает по такому принципу.
При правильном подключении аккумулятора к зарядному устройству реле срабатывает и замыкает контакт за счет оставшейся в батарее энергии. Аккумулятор заряжается от зарядного устройства, о чем сигнализирует светодиод. Для предотвращения перенапряжения от ЭДС самоиндукции, возникающего на катушке реле при его отключении, параллельно реле включен диод 1N4007.
Реле со всеми элементами монтируется к радиатору зарядного устройства при помощи болтов или силиконового герметика.
Провода, которые используются для подключения зарядного устройства к аккумулятору, должны быть гибкие медные, разноцветные (например, красный и синий) сечением не меньше 2,5 мм? и длинной около 1 метра. К ним необходимо припаять крокодилы для удобного подключения к клеммам аккумулятора.
Еще я бы посоветовал вмонтировать в корпус зарядного устройства амперметр для контроля тока зарядки. Его нужно подключить параллельно к цепи «от блока питания». К достоинствам такого зарядного устройства можно отнести то, что при его использовании аккумулятор не будет перезаряжаться. К недостаткам – отсутствие индикации степени зарядки батареи.
Но для расчета приблизительного времени зарядки батареи можно воспользоваться данными с амперметра (сила тока «А» * время «ч»). На практике было установлено, что за сутки аккумулятор емкостью 60 А*ч успевает зарядится на 100%.
Многие автолюбители отлично знают, что для продления срока службы аккумуляторной батареи требуется периодическая ее подзарядка именно от зарядного устройства, а не от генератора автомобиля. И чем больше срок службы аккумулятора, тем чаще его нужно заряжать, чтобы восстанавливать заряд.
Для выполнения данной операции, как уже отмечено, используются зарядные устройства, работающие от сети 220 В. Таких устройств на автомобильном рынке очень много, они могут обладать различными полезными дополнительными функциями. Однако все они выполняют одну работу – преобразуют переменное напряжение 220В в постоянное – 13,8-14,4 В.
В некоторых моделях сила тока при зарядке регулируется вручную, но есть и модели с полностью автоматической работой.
Из всех недостатков покупных зарядных устройств можно отметить высокую их стоимость, и чем «навороченней» прибор, тем цена на него выше.
А ведь у многих под рукой есть большое количество электроприборов, составные части которых вполне могут подойти для создания самодельного зарядного устройства.
Да, самодельный прибор выглядеть будет не так презентабельно, как покупной, но ведь его задача – заряжать АКБ, а не «красоваться» на полке.
Одними из важнейших условий при создании зарядного устройства – это хоть начальное знание электротехники и радиоэлектроники, а также умение держать в руках паяльник и уметь правильно им пользоваться.
Далее рассмотрим несколько схем зарядных устройств для АКБ, которые можно создать из старых электроприборов или составных частей электроники. Первой будет схема, пожалуй, самая простейшая, и справиться с ней сможет практически любой автолюбитель.
Для изготовления простейшего зарядного устройства понадобиться всего лишь две составные части – трансформатор и выпрямитель.
Главное условие, которым должно соответствовать зарядное устройство – это сила тока на выходе из прибора должна составлять 10% от емкости АКБ. То есть, зачастую на легковых авто применяется батарея на 60 Ач, исходя из этого, на выходе из прибора сила тока должна быть на уровне 6 А. При этом напряжение 13,8-14,2 В. Если у кого-то стоит старый ненужный ламповый советский телевизор, то лучше трансформатора, чем из него не найти. Принципиальная схема зарядного устройства из телевизора имеет такой вид. Зачастую на таких телевизорах устанавливался трансформатор ТС-180. Особенностью его являлось наличие двух вторичных обмоток, по 6,4 В и силой тока 4,7 А. Первичная обмотка тоже состоит из двух частей. Вначале потребуется выполнить последовательное подключение обмоток. Удобство работ с таким трансформатором в том, что каждый из выводов обмотки имеет свое обозначение. Для последовательного соединения вторичной обмотки нужно соединить между собой выводы 9 и 9′.
А к выводам 10 и 10′ – припаять два отрезка медного провода. Все провода, которые припаиваются к выводам должны иметь сечение не менее 2,5 мм. кв.
Что касается первичной обмотки, то для последовательного соединения нужно соединить между собой выводы 1 и 1′. Провода с вилкой для подключения к сети нужно припаять к выводам 2 и 2′. На этом с трансформатором работы завершены. Далее нужно сделать диодный мост.
Для этого потребуется 4 диода, способных работать с током в 10 А и выше. Для этих целей подойдут диодные мосты Д242 или аналоги Д246, Д245, Д243. На схеме указано, как должно производится подключение диодов – к диодному мосту припаиваются провода, идущие от выводов 10 и 10′, а также провода, которые будут идти к АКБ.
Еще один вариант, как сделать зарядку своими руками:
Не стоит забывать и о предохранителях. Один из них рекомендуется установить на «плюсовом» выводе с диодного моста. Этот предохранитель должен быть рассчитан на ток не более 10 А. Второй предохранитель (на 0,5 А) нужно установить на выводе 2 трансформатора.
Перед началом зарядки лучше проверить работоспособность устройства и проверить его выходные параметры при помощи амперметра и вольтметра. Иногда бывает, что сила тока несколько больше, чем требуется, поэтому некоторые в цепь установить 12-вольтовую лампу накаливания с мощностью от 21 до 60 Ватт.
Эта лампа «заберет» на себя излишки силы тока. Некоторые автолюбители используют трансформатор от сломанной микроволновой печи. Но этот трансформатор нужно будет переделывать, поскольку он является повышающим, а не понижающим.
Необязательно, чтобы трансформатор был исправен, поскольку в нем зачастую сгорает вторичная обмотка, которую в процессе создания устройства все равно придется удалять.
Переделка трансформатора сводится к полному удалению вторичной обмотки, и намотки новой. В качестве новой обмотки используется изолированный провод сечением не менее 2,0 мм. кв. При намотке нужно определиться с количеством витков.
Можно сделать это экспериментально – намотать на сердечник 10 витков нового провода, после чего к его концам подсоединить вольтметр и запитать трансформатор. По показаниям вольтметра определяется, какое напряжение на выходе обеспечивают эти 10 витков. К примеру, замеры показали, что на выходе есть 2,0 В.
Значит, 12В на выходе обеспечат 60 витков, а 13 В – 65 витков. Как вы поняли, один виток добавляет 5В.
Схема.
Ну а далее все делается, как описано выше – изготавливается диодный мост, производится соединение всех составных элементов и проверяется работоспособность.
Стоит указать, что сборку такого зарядного устройства лучше производить качественно, затем все составные части поместить в корпус, который можно изготовить из подручных материалов. Или смонтировать на основу
. Обязательно следует пометить где «плюсовой» провод, а где – «минусовой», чтобы не «переплюсовать», и не вывести из строя прибор. Более сложную схему имеет зарядное устройство, изготовленное из компьютерного блока питания. Для изготовления устройства подойдут блоки мощностью не менее 200 Ватт моделей АТ или АТХ, которые управляются контроллером TL494 или КА7500. Важно, чтобы блок питания был полностью исправен. Не плохо себя показала модель ST-230WHF из старых ПК. Фрагмент схемы такого зарядного устройства представлена ниже, по ней и будем работать. Помимо блока питания также потребуется наличие потенциометра-регулятора, подстроечный резистор на 27 кОм, два резистора мощностью 5 Вт (5WR2J) и сопротивлением 0,2 Ом или один С5-16МВ. Начальный этап работ сводится к отключению всего ненужного, которыми являются провода «-5 В», «+5 В», «-12 В» и «+12 В». Резистор, указанный на схеме как R1 (он обеспечивает подачу напряжения +5 В на вывод 1 контроллера TL494) нужно выпаять, а на его место впаять подготовленный подстроечный резистор на 27 кОм. На верхний вывод этого резистора нужно подвести шину +12 В.
Вывод 16 контроллера следует отсоединить от общего провода, а также нужно перерезать соединения выводов 14 и 15.
В заднюю стенку корпуса блока питания нужно установить потенциометр-регулятор (на схеме – R10). Устанавливать его нужно на изоляционную пластину, чтобы он не касался корпуса блока. Через эту стенку следует также вывести проводку для подключения к сети, а также провода для подключения АКБ. Чтобы обеспечить удобство регулировки прибора из имеющихся двух резисторов на 5 Вт на отдельной плате нужно сделать блок резисторов, подключенных последовательно, что обеспечит на выходе 10 Вт с сопротивлением 0,1 Ом. Далее изготовленная плата устанавливается в корпус и производится подключение всех выводов согласно схеме.
Затем следует проверить правильность соединения всех выводов и работоспособность прибора.
Финальной работой перед завершением сборки является калибровка устройства. Для этого ручку потенциометра следует установить в среднее положение. После этого на подстроечном резисторе следует установить напряжение холостого хода на уровне 13,8-14,2 В.
Если все правильно выполнить, то при начале зарядки батареи на нее будет подаваться напряжение в 12,4 В с силой тока в 5,5 А. По мере зарядки АКБ напряжение будет возрастать до значения, установленного на подстроечном резисторе. Как только напряжения достигнет этого значения, сила тока начнет снижаться.
Если все рабочие параметры сходятся и прибор работает нормально, остается только закрыть корпус для предотвращения повреждения внутренних элементов. Данное устройство из блока АТХ очень удобно, поскольку при достижении полного заряда батареи, автоматически перейдет в режим стабилизации напряжения.
То есть перезарядка АКБ полностью исключается. Для удобства работ можно дополнительно прибор оснастить вольтметром и амперметром. Это только несколько видов зарядных устройств, которые можно изготовить в домашних условиях из подручных средств, хотя вариантов их значительно больше.
Особенно это касается зарядных устройств, которые изготавливаются из блоков питания компьютера.
Источник: http://remontavto-moto-velo.blogspot.com/2016/11/zaryadka.html
Переделка компьютерного блока питания под зарядное устройство в подробностях

Григоряк Сергей Анатолиевич, г. Черновцы, Украина.
При переделке компьютерных импульсных блоков питания (далее – ИБП) с управляющей микросхемой TL494 под блоки питания для питания трансиверов, радиоаппаратуры и зарядные устройства для автомобильных аккумуляторов [1], накопилась часть ИБП, которые были неисправны и не поддавались ремонту, работали нестабильно или имели управляющую микросхему другого типа. Дошли руки и до оставшихся блоков питания, из них после недолгих экспериментов вывели технологию переделки под зарядные устройства (далее – ЗУ) для автомобильных аккумуляторов.
Также после выхода моей статьи “ИБП ПК для радиолюбительских целей на TL494 со стабилизацией напряжения и тока”на электронную почту начали приходить письма с разными вопросами, мол, что и как, с чего начинать.
Перед тем как приступить к переделке следует внимательно ознакомиться с книгой [2], в ней подробно изложено описание работы ИБП с управляющей микросхемой TL494. Также не лишним было бы посещение сайтов [3] и [4], где подробно рассмотрены вопросы переделки компьютерных ИБП.
Для тех радиолюбителей, которые не смогли найти указанную книгу попробуем «на пальцах» объяснить, как «укротить» ИБП.И так обо всем по порядку.
Схему ИБП можно разделить на такие основные части: — входной помехоподавляющий фильтр (не всегда устанавливается производителем); — сетевой выпрямитель; — сглаживающий емкостный фильтр; — ключевой преобразователь напряжения с импульсным силовым трансформатором (силовой инвертор); — согласующий каскад; — схема управления; — цепи формирования выходных напряжений и передачи сигнала обратной связи на схему управления; — выходной выпрямитель с фильтром; — вспомогательный преобразователь (отсутствует в боках питания типа АТ).Входные цепи (Рис. 1) включают в себя: входной помехоподавляющий фильтр (на схеме обведен пунктиром), сетевой выпрямитель, сглаживающий емкостный фильтр. Терморезистор TR1 с отрицательным ТКС служит для ограничения броска зарядного тока через конденсаторы С5 и С6. В холодном состоянии сопротивление терморезистора составляет несколько Ом, зарядный ток через выпрямительные диоды моста VDS1 ограничивается на безопасном для них уровне. В результате протекания через терморезистор тока он разогревается и его сопротивление уменьшается до долей Ома и в дальнейшем практически не влияет на работу схемы ИБП. Сетевой плавкий предохранитель FU1 предназначен для защиты питающей сети от перегрузки при возможных коротких замыканиях в первичной цепи ИБП, но реально не предотвращает выход из стоя выпрямительных диодов и ключевых транзисторов при перегрузках по выходу.
Входной помехоподавляющий фильтр предотвращает проникновение высокочастотных импульсных помех из сети в ИБП и из ИБП в сеть, но на практике очень часто встречается что производители (они же китайцы) в целях экономии не ставят фильтр, хотя место для него предусмотрено, а обмотки Др1 заменяют перемычками, тем самым ухудшая ЕМС вокруг. Благодаря китайской экономии на деталях фильтров питания, сейчас уровень шума в городе на диапазонах 160 и 80 м достигает 57 – 59 по шкале S-метра приемника, это исключает возможность нормального приема в городских условиях на данных диапазонах.
Ключевой преобразователь напряжения с импульсным силовым трансформатором (силовой инвертор) построен по двухтактной полумостовой схеме, основное различие заключается в схемотехнических решениях построения базовых цепей силовых ключевых транзисторов. Конфигурация базовых цепей определяется типом схемы запуска ИБП.
Выходной выпрямитель с фильтром построен примерно по одной и той же схеме (Рис. 4) с незначительными вариациями. Выпрямители построены по двухполупериодной схеме со средней точкой, этим обеспечивается симметричный режим перемагничивания сердечника импульсного силового трансформатора Тр.
Для уменьшения динамических коммутационных потерь в сильноточных каналах выпрямителей + 12 и + 5 В в качестве выпрямительных элементов используются диодные сборки из двух диодов Шоттки VD3 и VD4, так как они имеют очень маленькое время переключения, а прямое падение напряжения на диоде Шоттки составляет 0,3 – 0,4 В, что в отличие от обычного кремневого диода (прямое падение напряжения на котором составляет 0,8 – 1,2 В) при токе нагрузки 10 – 20 А дает выигрыш в КПД ИБП. Все выпрямленные напряжения сглаживаются LC фильтрами, который начинается с индуктивности. Обмотки дросселя для выпрямителей + 5, – 5, + 12 и – 12 В обычно наматывают на одном магнитопроводе.
ИБП вырабатывает основные напряжения +5 В, -5 В, +12 В, -12 В, в новых блоках АТХ еще + 3,3 В, сигнал Power good (PG) и др. Нас в первую очередь интересует канал выработки напряжения +12 В, с ним мы в основном и будем работать. Выходные напряжения ИБП подаются к узлам и блока компьютера с помощью разноцветных проводов, собранных в жгуты.
Шестиконтактные разъемы (отсутствуют в ИБП ряда АТХ) имеют следующую цветовую маркировку:
И так рассмотрим случай, когда АКБ еще не подсоединена. Напряжение сети переменного тока подается через терморезистор TR1, сетевой плавкий предохранитель FU1, помехоподавляющий фильтр к выпрямителю на диодной сборке VDS1. Выпрямленное напряжение сглаживается фильтром на конденсаторах С6, С7, на выходе выпрямителя получается напряжение + 310 В. Это напряжение подается к преобразователю напряжения на мощных ключевых транзисторах VT3, VT4 с импульсным силовым трансформатором Тр2. Сразу же оговоримся, что для нашего зарядного устройства резисторы R26, R27, предназначенные для приоткрывания транзисторов VT3, VT4, отсутствуют. Переходы база-эмиттер транзисторов VT3, VT4 зашунтированы цепями R21R22 и R24R25, соответственно, вследствие чего, транзисторы закрыты, преобразователь не работает, выходное напряжение отсутствует.При подсоединении АКБ к выходным клеммам Кл1 и Кл2, при этом загорается светодиод VD12, напряжение подается через цепочку VD6R16 к выводу №12 для питания микросхемы МС1 и через цепочку VD5R12 к средней обмотке согласующего трансформатора Тр1 драйвера на транзисторах VT1, VT2. Управляющие импульсы с выводов 8 и 11 чипа МС1 поступают на драйвер VT1, VT2, и через согласующий трансформатор Тр1 к базовым цепям силовых ключевых транзисторов VT3, VT4, открывая их поочередно.Переменное напряжение с вторичной обмотки силового трансформатора Тр2 канала выработки напряжения + 12 В поступает на двухполупериодный выпрямитель на сборке из двух диодов Шоттки VD11. Выпрямленное напряжение сглаживается LC фильтром L1C16 и поступает к выходным клеммам Кл1 и Кл2. С выхода выпрямителя также питается штатный вентилятор М1, предназначенный для охлаждения деталей ИБП, включенный через гасящий резистор R33 для уменьшения скорости вращения лопастей и шума вентилятора. АКБ через клемму Кл2 подключена к минусу выхода выпрямителя ИБП через резистор R17. При протекании тока заряда от выпрямителя к АКБ, на резисторе R17 образуется падение напряжения, которое подается к выводу №16 одного из компараторов микросхемы МС1. При превышении тока заряда больше установленного уровня (движком резистора установки тока заряда R4), микросхема МС1 увеличивает паузу между выходными импульсами, уменьшая ток в нагрузку и тем самым стабилизируя ток зарядки АКБ.Цепь R14R15 стабилизации выходного напряжения R14R15 подключена к выводу №1 второго компаратора микросхемы МС1, предназначена для ограничения его значения (на уровне + 14,2 – + 16 В) в случае отсоединения АКБ. При увеличении выходного напряжения выше установленного уровня, микросхема МС1 увеличит паузу между выходными импульсами, тем самым стабилизируя напряжения на выходе.Микроамперметр РА1, с помощью переключателя SA1 подключается к разным точкам выпрямителя ИБП, используется для измерения тока заряда и напряжения на АКБ.В качестве ШИМ-регулятора управления МС1 используется микросхема типа TL494 или ее аналоги: IR3M02 (SHARP, Япония), µА494 (FAIRCHILD, США), КА7500 (SAMSUNG, Корея), МВ3759 (FUJITSU, Япония, КР1114ЕУ4 (Россия).Отпаиваем все провода с выходных разъемов, оставляем по пять проводов желтого цвета (канал выработки напряжения +12 В) и пять проводов черного цвета (GND, корпус, земля), по четыре провода каждого цвета скручиваем вместе и спаиваем, эти концы впоследствии будут подпаяны к выходным клеммам ЗУ. Снимаем переключатель 115/230V и гнезда для подсоединения шнуров. На месте верхнего гнезда устанавливаем микроамперметр РА1 на 150 – 200 мкА от кассетных магнитофонов, например М68501, М476/1. Родная шкала снята, вместо нее установлена самодельная шкала, изготовленная с помощью программы FrontDesigner_3.0, файлы шкал можно скачать с сайта журнала [6] . Место нижнего гнезда закрываем жестью размерами 45×25 мм и сверлим отверстия для резистора R4 и переключателя рода измерений SA1. На задней панели корпуса устанавливаем клеммы Кл 1 и Кл 2.Также, нужно обратить внимание на размер силового трансформатора, (на плате – тот который побольше), на нашей схеме (Рис. 5) это Тр 2. От него зависит максимальная мощность блока питания. Высота его должна быть не менее 3 см. Встречаются блоки питания с трансформатором высотой менее 2 см. Мощность таких 75 Вт, даже если написано 200 Вт [4].В случае переделки ИБП типа АТ снимаем резисторы R26, R27 приоткрывающие транзисторы ключевого преобразователя напряжения VT3, VT4. В случае переделки ИБП типа АТХ снимаем с платы детали дежурного преобразователя. Выпаиваем все детали кроме: цепей помехоподавляющего фильтра, высоковольтного выпрямителя VDS1, C6, C7, R18, R19, инвертора на транзисторах VT3, VT4, их базовых цепей, диодов VD9, VD10, цепей силового трансформатора Тр2, С8, С11, R28, драйвера на транзисторах VT3 или VT4, согласующего трансформатора Тр1, деталей С12, R29, VD11, L1, выходного выпрямителя, согласно схемы (Рис. 5).
У нас должна получиться плата примерно такого вида (Рис. 6). Даже если в качестве управляющего ШИМ-регулятора, переделываемого ИБП, используется микросхема типа DR-B2002, DR-B2003, DR-B2005, WT7514 или SG6105D проще их снять и сделать с нуля на TL494. Блок управления А1 изготавливаем в виде отдельной платы (Рис. 7).
Штатная диодная сборка в выпрямителе +12 В рассчитана на слишком слабый ток (6 – 12 А) – ее использовать не желательно, хотя для зарядного устройства вполне допустимо. На ее место можно установить диодную сборку из 5-ти вольтового выпрямителя (там она на больший ток рассчитана, но имеет обратное напряжение всего 40 В). Так как в некоторых случаях обратное напряжение на диодах в выпрямителе +12 В достигает значения 60 В! [2], лучше установить сборку на диодах Шоттки на ток 2×30 А и обратное напряжение не менее 100 В, например, 63CPQ100, 60CPQ150 [4].Конденсаторы выпрямителя 12-вольтовой цепи заменяем на рабочее напряжение 25 В (16-ти вольтовые нередко вздувались). Индуктивность дросселя L1 должна быть в диапазоне 60 – 80 мкГн, его обязательно отпаиваем и измеряем индуктивность, часто попадались экземпляры и на 35 – 38 мкГн, с ними ИБП работает неустойчиво, жужжит при увеличении тока нагрузки больше 2 А. При слишком большой индуктивности, более 100 мкГн, может произойти пробой по обратному напряжению сборки диодов Шотки, если она была взята из 5-ти вольтового выпрямителя. Для улучшения охлаждения обмотки выпрямителя +12 В и кольцевого сердечника снимаем неиспользуемые обмотки для выпрямителей -5 В, -12 В и +3,3 В. Возможно придется домотать до оставшейся обмотки несколько витков провода до получения требуемой индуктивности (Рис. 8).Если ключевые транзисторы VT3, VT4 были неисправными, а оригинальные не удается приобрести, то можно установить более распространенные транзисторы типа MJE13009. Транзисторы VT3, VT4 прикручены к радиатору, как правило, через изоляционную прокладку. Необходимо транзисторы снять и для увеличения теплового контакта, с обеих сторон прокладку промазать термопроводящей пастой. Диоды VD1 – VD6 рассчитанные на прямой ток не менее 0,1 А и обратное напряжение не менее 50 В, например КД522, КД521, КД510.Все электролитические конденсаторы на шине +12 В заменяем на напряжение 25 В. При монтаже также надо учесть, что резисторы R17 и R32 в процессе работы блока нагреваются, их надо расположить поближе к вентилятору и подальше от проводов.Светодиод VD12 можно приклеить к микроамперметру РА1 сверху для освещения его шкалы.При наладке ЗУ желательно воспользоваться осциллографом, он позволит увидеть импульсы в контрольных точках и поможет нам значительно сэкономить время. Проверяем монтаж на наличие ошибок. К выходным клеммам подключаем аккумуляторную батарею (далее – АКБ). В первую очередь проверяем наличие генерации на выводе №5 генератора пилообразного напряжения МС (Рис. 9).
Проверяем наличие указанных напряжений согласно схемы (Рис. 5)на выводах №2, №13 и №14 микросхемы МС1. Движок резистора R14 устанавливаем в положение максимального сопротивления, и проверяем наличие импульсов на выходе микросхемы МС1, на выводах №8 и №11 (Рис. 10).Также проверяем форму сигнала между выводах №8 и №11 МС1 (Рис. 11), на осциллограмме видим паузу между импульсами, отсутствие симметрии импульсов может говорить о неисправности базовых цепей драйвера на транзисторах VT1, VT2.Проверяем форму импульсов на коллекторах транзисторов VT1, VT2 (Рис. 12),, а также форму импульсов между коллекторами этих транзисторов (Рис. 13).
Отсутствие симметрии импульсов может говорить о неисправности самих транзисторов VT1, VT2, диодов VD1, VD2, перехода база-эмиттер транзисторов VT3, VT4 или их базовых цепей. Иногда пробой перехода база-эмиттер транзистора VT3 или VT4 приводит к выходу из строя резисторов R22, R25, диодного моста VDS1 и только потом к перегоранию предохранителя FU1.Левый, по схеме, вывод резистора R14 подключаем в источнику образцового напряжения на 16 В (почему именно 16 В – чтобы скомпенсировать потери в проводах и на внутреннем сопротивлении сильно сульфатированной АКБ, хотя можно и 14,2 В). Уменьшая сопротивление резистора R14 до момента пропадания импульсов на выводах №8 и №11 МС, точнее в этот момент пауза становится равной полупериоду повторения импульсов.Правильно собранное, без ошибок, устройство запускается сразу, но в целях безопасности вместо сетевого предохранителя включаем лампу накаливания напряжением 220 В мощностью 100 Вт, она будет служить нам балластным резистором и в аварийной ситуации спасет детали схемы ИБП от повреждения. Движок резистора R4 устанавливаем в положение минимального сопротивления, включаем зарядное устройство (ЗУ) в сеть, при этом лампа накаливания должна кратковременно вспыхнуть и погаснуть. При работе ЗУ на минимальном токе нагрузки радиаторы транзисторов VT3, VT4 и диодной сборки VD11 практически не нагреваются. При увеличении сопротивления резистора R4 начинает возрастать ток зарядки, при каком-то уровне вспыхнет лампа накаливания. Ну, вот и все, можно снимать ламу и ставить на место предохранитель FU1. В случае если вы все-таки решились установить диодную сборку из 5-ти вольтового выпрямителя (повторимся, что она рассчитана, но обратное напряжение всего 40 В!), включаем ИБП в сеть на одну минуту, а движком резистором R4 устанавливаем ток в нагрузку 2 – 3 А, выключаем ИБП. Радиатор с диодной сборкой должен быть теплым, но ни в коем случае горячим. Если он горячий – значит, данная диодная сборка в данном ИБП долго не проработает и обязательно выйдет из строя. Проверяем ЗУ на максимальном токе в нагрузку, для этого удобно использовать устройство [7], подключенное параллельно АКБ, которое позволит не испортить батарею длительными зарядами во время наладки ЗУ. Для увеличения максимального тока зарядки, можно несколько увеличить сопротивления резистора R4, но при этом не следует превышать максимальную мощность на которую рассчитан ИБП.Подбором сопротивлений резисторов R34 и R35 устанавливаем пределы измерения для вольтметра и амперметра соответственно.Монтаж собранного устройства показан на (Рис. 14).
Теперь можно закрывать крышку. Внешний вид ЗУ показан на (Рис. 15).
Шкалы РА1 для ЗУ ИБП: ▼ Shkaly-dlya-ampermetra-8-12-16-20A.7z
Источник: https://datagor.ru/practice/power/2598-peredelka-kompyuternogo-bloka-pitaniya-pod-zaryadnoe-ustroystvo.html
Зарядное устройство из блока питания компьютера
Дата: 29.09.2015 // 0 Комментариев
Наверняка каждому автолюбителю приходилось собирать зарядное устройство для автомобиля своими руками. Существует масса разнообразных подходов, начиная от простых трансформаторных схем, заканчивая импульсными схемами с автоматической регулировкой. Зарядное устройство из блока питания компьютера, как раз занимает золотую середину. Оно получается за копеечную цену, а его параметры отлично справляются с зарядкой автомобильных АКБ. Сегодня мы вам расскажем, как за полчаса можно собрать зарядное устройство из компьютерного блока питания ATX. Поехали!
Зарядное устройство из блока питания компьютера
Для начала необходим рабочий блок питания. Можно брать совсем старый на 200 – 250 Вт, этой мощности хватит с запасом. Учитывая что зарядка должна происходить при напряжении в 13,9 – 14,4 В, то самой главной доделкой в блоке станет поднятие напряжение на линии 12 В до 14,4 В. Подобный метод применялся в статьи: Зарядное устройство из блока питания светодиодных лент.
Внимание! В работающем блоке питания элементы находятся под опасным для жизни напряжением. Не стоит хапаться руками за все подряд.
Первым делом отпаиваем все провода, которые выходили с блока питания. Оставляем только зеленый провод, его необходимо запаять к минусовым контактам. (Площадки, от которых выходили черные провода — это минус.) Это делается для автоматического старта блока при включении в сеть. Также сразу рекомендую припаять провода с клеммами к минусу и шине + 12 В (бывшие желтые провода), для удобства и дальнейшей настройки зарядного.
Следующие манипуляции будут производиться с режимом работы ШИМ — у нас это микросхема TL494 (есть еще куча блоков питания с ее абсолютными аналогами). Ищем первую ножку микросхемы (самая нижняя левая ножка), дальше просматриваем дорожку с обратной стороны платы.
С первым выводом микросхемы соединены три резистора, нам нужен тот, который соединяется с выводами блока +12 В. На фото этот резистор отмечен красным лаком.
Этот резистор необходимо отпаять с платы и измерить его сопротивление. В нашем случае это 38,5 кОм.
Вместо него необходимо впаять переменный резистор, который предварительно настраиваем на такое же сопротивление 38,5 кОм.
Плавно увеличивая сопротивление переменного резистора, добиваемся значения напряжения на выходе в 14,4 В.
Внимание! Для каждого блока питания номинал этого резистора будет разный, т.к. схемы и детали в блоках разные, но алгоритм изменения напряжение один для всех. При поднятии напряжения свыше 15 В, может быть сорвана генерация ШИМ. После этого блок придется перезагружать, предварительно уменьшив сопротивление переменного резистора.
В нашем блоке сразу поднять напряжение до 14 В не получилось, не хватило сопротивление переменного резистора, пришлось последовательно с ним добавить еще один постоянный.
Когда напряжение 14,4 В достигнуто, можно смело выпаять переменный резистор и измерить его сопротивление (оно составило 120,8 кОм).
Поле замера резистора необходимо подобрать постоянный резистор с как можно близким сопротивлением.
Мы его составили из двух 100 кОм и 22 кОм.
На этом этапе можно смело закрывать крышку и пользоваться зарядным устройством. Но если есть желание, можно подключить к этому блоку цифровой вольтамперметр, это даст нам возможность контролировать ход зарядки.
Также можно прикрутить ручку для удобной переноски и вырезать отверстие в крышке под цифровой приборчик.
Финальный тест, убеждаемся, что все правильно собрано и хорошо работает.
Внимание! Данное зарядное устройство сохраняет функцию защиты от короткого замыкания и перегрузки. Но не защищает от переплюсовки! Ни в коем случае не допускается подключать к зарядному устройству аккумулятор неправильной полярностью, зарядное мгновенно выйдет из строя.
При переделке блока питания в зарядное устройство желательно иметь под рукой схему. Что бы упростить жизнь нашим читателями мы сделали небольшую подборку, где размещены схемы компьютерных блоков питания ATX.
Для защиты от переполюсовки существует масса интересных схем. С одной из них можно знакомиться в этой статье.
Зарядное устройство из компьютерного блока питания
Здравствуйте, уважаемые друзья! Сегодня я расскажу, как переделать компьютерный блок питания в зарядное устройство для автомобильного аккумулятора. Для переделки подойдет блок питания собранный на микросхемах TL494 или KA7500. Другие блоки питания, к сожалению, переделать таким способом не получится.
У каждого блока питания имеется защита от повышения напряжения и короткого замыкания, которую надо отключить.
Чтобы отключить защиту надо перерезать дорожку от Vref +5v которая подходит к 13, 14 и 15 ноге микросхемы. После этого блок питания будет запускаться автоматически при включении в сеть.
Теперь сделаем блок питания регулируемым. Удаляем два резистора R1 28,7 кОм и R2 5,6 кОм. На место резистора R1 ставим переменный резистор на 100 кОм. Напряжение будет плавно регулироваться от 4 до 16 вольт.
Схема переделки компьютерного блока питания в зарядное устройство
Полная схема блока питания на микросхеме TL494, KA7500.
Схема переделки компьютерного блока питания на микросхеме TL494, KA7500 в зарядное устройство
Осталось подключить вольт амперметр по этой схеме и зарядное устройство будет полностью готово.
Схема подключения вольт амперметра к зарядному устройству
А теперь я расскажу, как работает готовое устройство, что бы вы могли реально оценить все плюсы этой самоделки. Напряжение этого зарядного устройства плавно регулируется от 4 до 16 вольт.
Это позволяет заряжать шести и двенадцати вольтовые аккумуляторы. С помощью встроенного вольт амперметра легко можно определить напряжение, зарядный ток и окончание процесса заряда аккумуляторной батареи.
Для проверки мощности я решил подключить супер яркую 12-ти вольтовую галогеновую лампу на 55 ватт.
Лампа горит полным накалом на вольтметре 12 вольт и сила тока 8,5 ампер и это еще не предел.
Как заряжать аккумулятор? Красный крокодил плюс, черный минус. Если перепутать полярность или замкнуть, ничего страшного не произойдет, просто перегорит десяти амперный предохранитель.
В данный момент вольтметр показывает напряжение аккумулятора. Эту ручку надо повернуть влево до упора. Включаю питание и плавно поднимаю напряжение до 14,5 вольт. Начальная сила тока должна быть не более 10% от емкости аккумулятора. То есть для 60-го аккумулятора начальный ток заряда будет не более 6-ти ампер, для 55-го соответственно 5,5 ампер. И так далее.
По мере заряда аккумулятора сила тока будет постепенно снижаться, когда сила тока снизится до 150 миллиампер, это будет означать, что аккумулятор полностью зарядился. Время зарядки полностью разряженного аккумулятора составит примерно 24 часа.
Друзья, желаю удачи и хорошего настроения! До встречи в новых статьях!
Добрый день у вас выше указан D1 Диод При подключение вольт амперметра какой номинал ? или это из самой схемы ?
Добрый вечер! Диод на схеме D1 1N4007.
Добрый день Сергей. Не затруднит-ли Вас оказать мне помощь в решении такой задачи. Из китайских модулей собран БП с регулировкой V 1,5-33 вольт и регулировкой А 0-6 ампер. БП может работать в 2-х режимах 1) с постоянным выходом, 2) с циклическим выходом — 0 (пауза) или V (установленное в постоянном режиме). Цикличность(длительность) каждого состояния регулируется в пределах от 0,01 сек до 99 мин. Режим цикличности я использую для десульфатации АКБ — заряд-разряд (автомобильная лампа). Схема переключения (заряд-разряд) реализована на реле, которое в процессе эксплуатация показало свою не надежность. Возможно-ли реализовать электронную схему такого переключения? Заранее признателен и всяческих успехов в наступившем году.
Добрый вечер Геннадий! Сделать на тиристорах не получится потому, что у вас реле стоит на переключение, а тиристоры могут только включать и отключать нагрузку. В магазинах продаются твердотельные реле, они не имеет механических контактов, а использует электрические и оптические свойства полупроводников. Но стоят очень дорого. Проще заменить ваше реле на более мощное например автомобильное пяти контактное на 30А или на 100А такое никогда не сгорит.
Огромное спасибо Сергей. Тиристоры я даже не рассматривал. Возможно-ли использовать транзисторный (биполярный или полевой)? Для этой цели поставить диодную развязку между БП и АКБ с подключенным ключом с нагрузкой, а управление ключом осуществлять напряжением с того-же БП (0 или Uвых БП). Вопрос «как реализовать такой ключ?». При Uвых=0,5в(логический 0) ключ открыт и лампа горит и наоборот, быстродействие значения не имеет. Спасибо, всех благ.
На тиристорах лучше будет. На транзисторах падение напряжения большое. Хотя бы примерную схему вашего БП посмотреть.
Сергей.Как подписаться на ваш сайт?
Николай, подписаться можно на RSS канал по ссылке https://sdelaitak24.ru/feed/
Сергей по данной ссылке подписаться не удаётся-открывается страница,ана ней только текст и всё.
Николай нужна специальная программа одна из этих на выбор Feedreader 3.08, FleetNews 1.6, infoscape 1.7, Noopod 3.0.1.0, QuickRSS 2.0, RSS Aggregator 2.6 вставляете ссылку в программу и все новые самоделки с моего сайта будут автоматически отображаться в программе.
Здравствуй Сергей.Сколько перелопатил сайтов по переделке БП от ПК и всё не нравилось-слишком много делов (а я уже старенький)-много деталей выпаивать.И вот наконец удача-зашёл к тебе на сайт.Минимум работы,а результат тот же,что и у других. У меня блок-ATX MEC320 350W.На TL494. Буду его делать. Есть блок питания Повер 510-на
UC3843 и супервизор WT 7527.Но этот Повер 510-наверно не потяну .
Добрый вечер Николай! Будут вопросы с блоком на TL494, пишите я вам помогу.
Сергей .Добрый день.Если отрезать дорожку к 4 ой ножке TL-494 ,а от 4 ой ножки перемычка на GND.Нужно ли в таком случае перерезать питание +5 вольт к 13,14,15 ножкам TL-494.Ведь перерезав дорожку к 4ой ноге микросхемы и закоротив на землю мы уже отключаем защиту микросхемы?
Добрый вечер Николай! Достаточно отключить защиту одним удобным для вас способом. Например если отрезали дорожку от 4 ноги, а потом 4 ногу соединили с GND, то больше ничего делать не надо, защита будет отключена.
Спасибо.Понял,но с переделкой придётся мне потерпеть.Блок питания поставил к газовой колонке-дежурным питанием.Как всегда не вовремя сели батарейки на праздники негде было купить.Буду искать ещё АТХ блок.
Зарядное устройство из компьютерного блока питания
Понадобилась зарядка для аккумулятора автомобиля. Перебрав несколько вариантов, остановился на переделке блока питания компьютера. Переделывать решил по-простому. Зарядное не будет иметь регулировок, нет у меня такой задачи. В принципе можно все сделать за пару часов.
— блок питания АТХ;
— провода;
— зажимы типа «крокодил»;
— сетевой выключатель;
— фольгированный стеклотекстолит;
— пластик plexiglas;
— радиокомпоненты;
— инструменты.
Переделывать будем блок АТХ. Фирма JNC, модель LC-D300ATX.
Данный блок питания имеет на борту малоизвестную микросхему 2003. По данной микросхеме мало информации. Вроде как это ШИМ контроллер с мультивизором. Будем разбираться по схеме, о схеме далее.
Подключаться к аккумулятору буду при помощи проводов с «крокодилами». У меня уже были распаянные.
В роли сетевого выключателя у меня тумблер ТВ2-1. Выдернул со старого телевизора.
Схема блока питания довольно простая. Блок у нас на 300 Ватт, схема на 250 Ватт. Схема может отличаться номиналами некоторых компонентов.
Нужно удалить все лишние компоненты. Красным отмечено, что нужно выпаять. Желтым отмечен резистор на 13кОм, его заменим на 2.4 кОм. Вместо резистора отмеченного голубым, временно установим переменный резистор на 200 кОм. Переменный резистор, желательно поставить на 100 кОм, но у меня такого не оказалось. Пришлось долго регулировать нужное напряжение.
Главное установить в максимальное сопротивление. Так же имеются зеленые метки, что подключать к ним, расскажу позже.
Выпаиваем лишние компоненты. На схеме все разборчиво. Получается плата вот такая. Временно выпаял силовые диоды. Так же выпаял дроссель групповой стабилизации, его буду перематывать. Коричневой перемычкой замкнуты пятачки от земли и PS-ON, необходимо для запуска.
Нас интересует линия +12 вольт. Ставим на место силовой диод, я взял диод с линии 5 вольт. Диод установил без прокладки. Ножки крепления радиатора не связаны со схемой, что исключает замыкание. Установил дополнительный дроссель, на его месте стояла перемычка. Со старого дросселя групповой стабилизации смотал все обмотки, оставил старую обмотку на 12 вольт. Установил электролитический конденсатор на 1000 мкф, напряжением 35 вольт.
Переменный резистор вынес на проводах за пределы платы.
Теперь нужно изготовить плату — обманку для нашей микросхемы 2003. Обманка состоит из трех стабилизаторов на» 3.3; 5; 12 вольт. Распаял по простой схеме. Два верхних отрезка собраны на TL431, нижний на LM317.
Верхние два отрезка схемы подключаются к нижнему отрезку на 12 В. Платку, сделал по технологии «процарапывания». Делается за минут 30.
На схеме были указаны точки для подключения платы «обманки». Распаиваем согласно со схемой. На схеме отмечено зелеными точками соответственно. Плата «обманка» имеет цвета согласно напряжениям. Получилось что-то подобное.
Переменным резистором устанавливаем на выходе нужное напряжение (забыл сфотографировать). Оставляю стоп кадр. Измеряю, сопротивление резистора получилось около 11.7 кОм. Собираю из двух резисторов на 10 и 1.8 кОм. Напряжение чуть изменилось, но не значительно.
Плату «обманку» прикрутил к радиатору, через втулку и винт М3. Так же на фото слева видно, что я установил обратно нагрузочный резистор R53.
Подключил провода с зажимами «крокодилами». Установил светодиод для индикации включения. Все закрепил термо клеем. Сетевой провод пустил в разрыв через тумблер.
Первоначально не думал ставить пластину на переднюю панель, но прикрутил. Так выглядит приличней. Такое вот гаражное зарядное устройство получилось. Единственное чего нет в данном устройстве, это защиты от КЗ и переполюсовки. Позже возможно добавлю.
Подробная сборка отображена на видео:
Получайте на почту подборку новых самоделок. Никакого спама, только полезные идеи!
*Заполняя форму вы соглашаетесь на обработку персональных данных
Источники:
http://diodnik.com/zaryadnoe-ustrojstvo-iz-bloka-pitaniya-kompyutera/
http://sdelaitak24.ru/%D0%B7%D0%B0%D1%80%D1%8F%D0%B4%D0%BD%D0%BE%D0%B5-%D1%83%D1%81%D1%82%D1%80%D0%BE%D0%B9%D1%81%D1%82%D0%B2%D0%BE-%D0%B8%D0%B7-%D0%BA%D0%BE%D0%BC%D0%BF%D1%8C%D1%8E%D1%82%D0%B5%D1%80%D0%BD%D0%BE%D0%B3/
http://usamodelkina.ru/14262-zarjadnoe-ustrojstvo-iz-kompjuternogo-bloka-pitanija.html
Зарядное устройство из блока питания компьютера с регулировкой тока
Многие люди, приобретая новую компьютерную технику, выкидывают на помойку свой старый системный блок. Это довольно недальновидно, ведь в нем могут находиться еще работоспособные комплектующие, которые можно использовать для других целей. В частности, речь идет о блоке питания компьютера, из которого можно сделать зарядное устройство для АКБ автомобиля.
Стоит отметить, что затраты на изготовление своими руками минимальны, что позволяет существенно сэкономить свои денежные средства.
- 1 Зарядка из БП компьютера
- 2 Процесс переделки
- 3 Некоторые нюансы
Блок питания компьютера представляет собой импульсный преобразователь напряжения, соответственно +5, +12, -12, -5 В. Путем определенных манипуляций, можно из такого БП сделать своими руками вполне рабочее зарядное устройство для своего автомобиля. Вообще, зарядки бывают двух типов:
Зарядные устройства со множеством опций (пуск двигателя, тренировка, подзарядка и т.д.).
Устройство для подзарядки АКБ — подобные зарядки нужны для автомобилей, у которых небольшой километраж между пробегами.
Нас интересует именно второй тип зарядных устройств, потому что большинство транспортных средств эксплуатируются короткими пробегами, т.е. автомобиль завели, проехали определенное расстояние, а затем заглушили.
Подобная эксплуатация приводит к тому, что у аккумуляторной батареи автомобиля довольно быстро заканчивается заряд, что особенно характерно для зимнего времени.
Поэтому и оказываются востребованными подобные стационарные агрегаты, с помощью которых можно очень оперативно зарядить АКБ, вернув его в рабочее состояние. Сама зарядка осуществляется при помощи тока порядка 5 Ампер, а напряжение на клеммах колеблется от 14 до 14,3 В.
Мощность зарядки, которая рассчитывается путем умножения значений напряжения и тока, может быть обеспечена из блока питания компьютера, ведь средняя мощность его составляет порядка 300-350 Вт.
Переделка компьютерного БП в зарядное устройство
Читайте так же: Вся информация про передвижные электростанции
Процесс переделки
Прежде чем приступать к перечню определенных переделок БМ компьютера, нужно иметь в виду, что в его первичных цепях находится довольно опасное напряжение, которое может нанести вред здоровью человека.
Поэтому, нужно внимательным образом отнестись к элементарным нормам техники безопасности в работе с данным устройством.
Итак, можно приступать к работе. Берем имеющийся у вас блок питания необходимой мощности (в нашем случае мы рассматривает модель PSC200, мощность которого составляет 200 Вт). Опишем поэтапно весь алгоритм действий:
- Сначала нужно снять крышку с блока питания компьютера, открутив несколько болтов. Далее нужно найти сердечник импульсного трансформатора.
- Далее нужно измерить этот сердечник, а полученное значение умножить на два. Данное значение индивидуально, на примере рассматриваемого устройства получилось значение 0,94 см2. На практике известно, что 1 см2 сердечника способен рассеять порядка 100 Вт мощности, т.е. наш блок вполне подходит (из расчета — 14 В * 5 А = 60 Вт необходимо для зарядки АКБ).
- В блоках питания используется довольно стандартная микросхема TL494, характерная для многих моделей.
Нам нужны только элементы цепи +12 В. Поэтому все остальное нужно просто выпаять. Для удобства приведены две схемы — на одном общий вид микросхемы, а на втором красным цветом выделены цепи, которые необходимо выпаять:
Иными словами, нас не интересуют цепи -5, +5, -12 В, а также схема сигнала запуска (Power Good) и переключатель напряжения 110/220 В. Чтобы было еще нагляднее, выделим интересующий нас кусок:
R43 и R44 являются резисторами опорного типа. Величину R43 можно корректировать, что позволяет добиться изменения величины выходного напряжения на цепи +12 В. Данный резистор нужно заменить на постоянный резистор R431 и переменный R432. Выходное напряжение можно корректировать в пределах 10-14,3 В, можно корректировать силу тока, проходящего через аккумуляторную батарею.
Дополнительно предлагаем посмотреть переделку ATX блока питания в зарядное устройство
Также был заменен конденсатор, находящийся на выходе выпрямителя цепи +12 В. На его место был установлен конденсатор с более высоким показателем напряжения (в нашем случае использовался C9).
Резистор, находящийся рядом с вентилятором обдува, необходимо заменить на аналогичный, но обладающий чуть большим сопротивлением.
Сам вентилятор нужно расположить таким образом, чтобы воздух от него поступал внутрь БП, а не наружу, как это было ранее. Для этого, разворачиваем его на 180 градусов.
Также необходимо удалить дорожки, которые соединяют отверстия крепления платы к шасси и цепи массы.
Стоит отметить, что получившееся зарядное устройство из блока питания нужно включать в сеть переменного тока через обыкновенную лампу накаливания мощностью от 40 до 100 Вт.
Это нужно делать на этапе сборки и проверки работоспособности, потом необходимость в этом отпадает. Нужно это для того, чтобы в нашем БП ничего не перегорело от скачков напряжения.
Осуществляя подбор номиналов R431 и R432, необходимо отслеживать напряжение в цепи Uпит — оно не должно превышать 35 В. Оптимальными показателями, в нашем случае, будет выходное напряжение в 14,3 В при незначительном сопротивлении резистора R432.
Еще один вариант переделки
Некоторые нюансы
Проверив в работе наше зарядное устройство из блока питания, сделанное своими руками, можно немного дополнить его некоторыми полезными мелочами.
Чтобы видеть уровень зарядки наглядно, можно установить в данное зарядное устройство индикаторы стрелочного типа, либо цифровые. В нашем случае, были использованы два приборчика со стрелками от старых магнитофонов.
Первый будет показывать уровень зарядного тока, а второй — показатель напряжения на клеммах аккумуляторной батареи.
В принципе, на этом процесс сборки завершен. Некоторые умельцы дополняют его прочими украшениями (светодиодные индикаторы, дополнительный корпус с ручками и т.д.), но это совсем необязательно, ведь главная цель данного устройства — заряжать АКБ автомобиля, с чем он успешно и справляется.
Целесообразность изготовления своими руками зарядки из блока питания компьютера вряд ли можно подвергнуть сомнению, ведь денежные затраты, в данном случае, практически отсутствуют.
Единственный нюанс заключается в том, что самостоятельная сборка из БП доступна далеко не каждому, ведь надо неплохо разбираться в электронике, чтобы грамотно и последовательно выполнить всю сборку.
Читайте так же: Рассказываем про стабилизаторы напряжения для холодильника
Источник: //generatorexperts.ru/elektrogeneratory/iz-bloka-pitaniya-kompyutera.html
Пошаговая сборка зарядного устройства из БП компьютера для автомобильного аккумулятора
» Аккумуляторная батарея » Пошаговая сборка зарядного устройства из БП компьютера для автомобильного аккумулятора
Аккумуляторная батарея — это один из основных компонентов электросети в любой машине. В ходе эксплуатации заряд АКБ может уменьшаться, а для его восполнения может использоваться зарядное устройство (ЗУ).
Конечно же, для этой цели лучше использовать фирменное ЗУ, но если купить такой прибор возможности нет, то можно сделать зарядное устройство из БП компьютера для автомобильного аккумулятора своими руками.
Автомобильное зарядное устройство для аккумулятора можно сделать из компьютерного БП.
Но нужно учитывать, что переделка блока питания в зарядное устройство должна осуществляться в соответствии с четкой инструкцией, которую вы найдете ниже.
В первую очередь, нужно помнить, что максимальное значение напряжения для зарядки батареи должно составлять 14.4 вольт. Подробнее о том, как соорудить зарядное устройство из компьютерного блока питания, мы расскажем ниже.
Самодельное ЗУ из компьютерного БП
Набор необходимых инструментов и материалов
Чтобы переделать блок компьютера в зарядное устройство своими руками, в первую очередь понадобится рабочий БП. Его мощность должна составлять 200-250 Вт, сила тока не более 8 ампер, а выходное напряжение — 12 вольт. Собственно, такими характеристиками обладает практически каждый блок.
Что касается дополнительных элементов, то для того, чтобы сделать зарядное устройство из компьютерного блока питания, вам потребуется:
- комплект резисторов с разным сопротивлением и напряжением (от 0,47 Ом до 2.7 кОм, 0.5-2 вольта);
- два конденсаторные элемента на 25 вольт;
- три диодные компонента 1N4007 силой тока 1 ампер.
Также подготовьте слесарный инструмент, включающий в себя паяльник с канифолью и оловом, зажимы для подключения, медные провода, герметик силиконовый (автор видео — канал Rinat Pak).
Алгоритм действий
Мы всегда заряжаем аккумулятор напряжением от 13.9 до 14.4 вольт, поскольку зарядка блока составляет всего 12 вольт, нужно будет увеличить напряжение на его выходе. Для этого потребуется дополнительно установить преобразователь, к примеру, схему TL494.
Итак, как сделать зарядное устройство для АКБ из БП компьютера:
- Для начала необходимо удалить все лишние элементы со схемы и выпаять провода, в частности, речь идет о переключателе 220/110 вольта, а также проводах, которые подведены к нему. Выпаиваем всю лишнюю проводку, при необходимости использует кусачки для удаления ненужных кусков. Вам нужно отпаять проводок синего цвета на 12 вольт, который идет от конденсаторного устройства — таких проводов может быть два, отпаять нужно оба. Единственное, что нужно оставить — это жгут проводов желтого цвета с выходным напряжением 12 вольт, также вам потребуется масса — это еще четыре кабеля, только черного цвета. Также оставьте зеленый проводок, все остальное нужно удалить.
- Используя тот же желтый кабель, нужно найти два конденсаторных элемента, он подключен к ним, они также выпаиваются, а вместо них ставятся компонента на 25 вольт.
- Далее, необходимо удалить защиту от напряжения, поскольку для стационарного ПК требуется 12 вольта, а нам, как сказано выше, понадобится 14.4 вольтовое напряжение.
- Затем осмотрите плату — на ней должно быть три оптрона, каждый из которых используется для передачи импульсов от зашиты по перенапряжению. Эти оптроны обеспечивают взаимосвязь между низковольтной, а также высоковольтной составляющими блока. Для того, чтобы защита не срабатывала в случае скачков, необходимо будет замкнуть контакты на оптроне, для этого используется перемычка. Когда вы замкнете контакты, ЗУ будет работать всегда, когда будет подключено к бытовой сети. На схеме ниже более подробно указано, где нужно установить перемычку.
- Выполнив эти действия, вам нужно будет достичь выходного напряжение 14.4 вольта. Чтобы сделать это, вам потребуется плата TL431, установленная на схеме. Этот компонент позволяет произвести настройку напряжения на всех дорожках, идущих от БП. Для увеличения этого показателя вам понадобится подстроечный резисторный элемент, который также расположен на схеме. Но этот компонент дает возможность увеличить параметр только до 13 вольт.
Поэтому для того, чтобы обеспечить необходимые характеристики, второй резистор, подключенный последовательным образом с подстроечным элементом, следует поменять. Устройство меняется на идентичное, только сопротивление второго должно быть более низким и составлять 2.7 кОм. - После этого необходимо выпаять транзисторный элемент, установленный рядом с этой схемой. На фото ниже этот компонент отмечен красным.
- Далее, на 12-вольтный канал устанавливается резисторный элемент на 200 Ом, его мощность должна составлять 2 Вт, а на 5-вольтный канал ставится устройство на 68 Ом, показатель мощности которого составляет 0.5 Вт.
- Следующим этапом будет ограничение значения силы тока на выходе, этот параметр определяется в соответствии с характеристиками БП. Чтобы зарядное устройство из блока питания компьютера работало нормально, сила тока должна быть не более 8 ампер. Для этого необходимо будет повысить номинальное значение резистора, соответственно, его следует поменять на мощное устройство со значением сопротивления 0.47 Ом.
- Затем приступаем к обустройству схемы защиты, для этого возьмите обычное 12-вольтное реле с двумя диодными элементами. Параллельно реле следует подключить один диод, а само устройство необходимо зафиксировать на радиаторе, для этого используйте герметик.
- Завершающим этапом будет подключение двух проводов с зажимами, их сечение должно составлять 2.5 квадратных миллиметра. Эти провода будут подключаться к выходам батарейки. В корпусе блока следует просверлить два отверстия и протянуть кабеля, для лучшей фиксации можно использовать нейлоновые стяжки. Чтобы обеспечить контроль силы тока, в систему можно добавить амперметр, который соединяется параллельно к цепи БП.
Фотогалерея «Делаем самодельное ЗУ»
1. Место установки перемычки 2. Транзистор, который надо удалить 3. Резисторный элемент, который подлежит замене
Заключение
Основным преимуществом описанного выше способа считается то, что автомобильная АКБ никогда не будет перезаряжаться и, соответственно, это не повлияет на ее ресурс эксплуатации.
При этом неважно, сколько времени батарея проведет во включенном состоянии с ЗУ.
Из минусов следует выделить то, что данное ЗУ не подразумевает использование индикаторов, которые позволят определить степень зарядки и, соответственно, необходимость отключения прибора.
Так что фактически вы не будете точно знать, зарядилась ли ваша батарея или нет. Но в среднем, как отмечают наши соотечественники, уже воспользовавшиеся таким ЗУ, время заряда составляет около суток. Помните о том, что при подключении всегда нужно соблюдать полярность, если вы перепутаете плюс с минусом, то ЗУ просто перегорит.
«Наглядная инструкция по переделке БП в ЗУ»
Более наглядная инструкция по изготовлению зарядного прибора из компьютерного блока приведена на видео (автор — канал Паяльник TV).
Загрузка …У Вас остались вопросы? Специалисты и читатели сайта AVTOKLEMA помогут вам, задать вопрос Поддержите проект – поделитесь ссылкой, спасибо!Оценить пользу статьи: Загрузка…
Источник: //avtoklema.com/akkymylyator/zarjadnoe-ustrojstvo-iz-bp-kompjutera-dlja-avtomobilnogo-akkumuljatora-572/
Зарядное устройство из компьютерного блока питания своими руками
Зарядное устройство из компьютерного блока питания для автомобильной аккумуляторной батареи можно собрать самостоятельно. И такой агрегат пользуется популярностью. Ведь на его подготовку требуется минимум средств. При этом получается эффективное ЗУ.
Самодельное зарядное устройство
На состояние автоаккумуляторной батареи обращают внимание в зимний период. Ведь в это время плотность электролитического состава меняется, быстро теряется заряд. В результате, запуск двигателя усложняется. Для решения этой проблемы используют зарядные устройства.
Разработкой и сборкой зу для акб занимаются многие компании. Поэтому подобрать модель с требуемыми параметрами сможет каждый водитель. Такие модели отличаются обширным функционалом: тренировка источника питания, восстановление заряда, прочее. Их стоимость достаточно высока.
Поэтому автолюбителей интересует зарядное устройство для автомобильного аккумулятора, которое сконструировано из подручных агрегатов и элементов.
Преимущества самостоятельной сборки
- Использование подручных материалов, элементов. Поэтому расходы на изготовления сокращаются.
- Небольшой вес. Он не превышает 1,5–2 кг. Поэтому перемещать самодельный агрегат для восстановления заряда батареи несложно.
- Постоянное охлаждение. В состав блока питания включен вентилятор. Поэтому вероятность нагрева минимальна.
Какие сложности?
- Сконструированный преобразователь не всегда работает тихо. Периодически он издает звуки, которые похожи на звон, шипение.
- Не допускается контакт самодельной зарядки и корпуса автотранспортного средства. Если заряжаем с включением в сеть, то контакт провоцирует поломку преобразователя, КЗ.
- Подключение токопроводящих выводов аккумуляторной батареи к проводам выполняется точно. Если на этом этапе допущены ошибки, то вторичные цепи переделанного блока питания в зарядное устройство выходят из строя.
- Все контакты и элементы перед подключением проверяются.
Только после этого компьютерный блок питания используется для зарядки.
Правила эксплуатации автоаккумулятора
Для поддержания автоаккумулятора в работоспособном состоянии недостаточно подготовить надежное зарядное устройство. Дополнительно выполняются и такие рекомендации:
- Постоянная поддержка заряда. Аккумуляторный источник постоянно подзаряжается. При перемещении заряд поступает от генератора и других узлов автотранспорта. Если техника не эксплуатируется, то для восстановления заряда применяют ЗУ, как стационарного, так и портативного типа. Если батарея полностью разряжается, то специалисты рекомендуют проводить стремительное восстановление. В противном случае, запуститься процесс сульфатации свинцовых пластин.
- Пределы напряжения (около 14 В). Напряжение, которое подается генератором, не должно чрезмерно превышать этот параметр. При этом не имеет особого значения тот факт, какой именно режим запущен. Если мотор не функционирует, то напряжение может снижаться до 12,6–13 В. При таких показателях применяют ЗУ с соответствующими параметрами и индикаторами.
- Отключение потребителей при неработающем моторе. Если зажигание отключено, то и все устройства, фары отключаются. В противном случае, источник питания достаточно быстро потеряет заряд.
- Подготовка автоаккумулятора. Перед восстановлением заряда с аккумуляторной батареи удаляют подтеки электролитического состава, пыль. Токопроводящие выводы очищаются от окислов, налета. Перед подачей напряжения тщательно проверяются соединения и провода. Ведь даже минимальные смещения провоцируют нарушения, проблемы.
- В зимний период источник перемещают в теплое помещение. Ведь при отрицательной температуре электролитический состав становится плотным, густым. Это провоцирует ухудшение прохождения заряда.
Основные этапы изготовления ЗУ
Перед тем как сделать из бп компьютера надежный зарядник, изучаются требования техники безопасности, особенности работы с такими агрегатами. Ведь в первичных цепях блока питания пк присутствует напряжение.
Подготавливаем блок питания. Допускается использование отличающихся по мощности моделей. Чаще всего выполняется переделка компьютерного БП, мощность которого составляет 200–250 Вт.
После выбора модели выполняются последующие действия:
- Из блока питания компьютера откручиваются болтики. Такие действия необходимы для последующего демонтажа крышки.
- Определение сердечника, который входит в состав импульсного трансформатора. Его измеряют. Полученное значение удваивают. Для каждого элемента этот параметр индивидуален. При проведении тестов удалось выявить, что для получения мощности в 100 Вт требуется 0,95–1 см2. Ведь зарядка источника питания эффективна, если выдает 60–70 Вт.
- В состав многих моделей БП входит такая схема, как TL494. Подобная схема вводится в состав разнообразных БП, которые представлены на продажу.
Подготовка схемы
Для подготовки зарядного устройства из компьютерного блока питания своими руками требуются определенные компоненты цепи (их отличительная особенность — +12В). Все остальные элементы изымаются. Для этого используют паяльник. Для упрощения процесса изучаются схемы, которые присутствуют на специальных порталах. На них изображены основные элементы, которые потребуются для БП.
Цепи с такими показателями, как -12В, -/+5 В, изымаются. Демонтируется и переключатель, при помощи которого изменяется напряжение. Выпаивается и схема, которая требуется для сигнала запуска.
Сделать зарядное устройство из БП несложно. Но для этого потребуются резисторы (R43 и R44), которые причислены к опорному типу. Показатели резистора R43 изменяются. В случае необходимости напряжение выходное меняется.
Специалисты рекомендуют заменять R43 на 2 резистора (переменный тип — R432, постоянный тип — R431). Внедрение таких резисторов облегчает процесс создания регулируемого элемента. С его помощью проще изменять силу тока, а также выходное напряжение. Это требуется для сохранения работоспособности автоаккумулятора.
Решая, как переделать БП, стоит сосредоточиться на конденсаторе. На выходной части выпрямителя сосредотачивается стандартный конденсатор. Мастера проводят его замену на элемент, который отличается большими показателями напряжения. Так, часто пользуются конденсатором марки С9.
Рядом с вентилятором, который используется для обдува, сосредотачивается резистор. Его заменяют резистором, который выделяется большим сопротивлением.
При подготовке ЗУ для аккумулятора меняется и расположение вентилятора. Ведь воздушная масса должна поступать в подготавливаемый блок питания.
Со схемы ликвидируют дорожки, которые предназначены для соединения массы, фиксации платы непосредственно к шасси.
Сконструированный блок питания с регулировкой подводят к сети с переменным током. Для этих целей используют стандартную лампу накаливания (производительность составляет 40–100 Вт).
Такие действия выполняются для того, чтобы проверить, насколько эффективная схема получилась. Без предварительного тестирования сложно установить, перегорит ли БП с заданной мощностью при резких изменениях напряжения.
Дополнительные рекомендации
Для правильной настройки БП для автомобильной аккумуляторной батареи требуется соблюдение определенных правил.
- Введение индикаторов. Для отслеживания того, насколько зарядился автомобильный аккумулятор, используются индикаторы. В состав схемы вводят цифровые или же стрелочные индикаторы. Их легко приобрести в специализированных магазинах или же демонтировать со старой техники. Допускается введение нескольких индикаторов, с помощью которых отслеживается степень заряда, напряжение на токопроводящих выводах.
- Корпус с креплением или ручками. Наличие такой детали способствует упрощению процесса эксплуатации ЗУ из БП.
К сборке ЗУ из БП портативного компьютера допускается при условии, что есть определенный опыт, знания в области электроники. Проводить какие-либо мероприятия, если нет соответствующей подготовки, запрещено. Ведь в процессе нужно контактировать с токопроводящими выводами, элементами, на которые подается напряжение, ток.
про сборку зарядного из БП компьютера для ватомобильного акб
Зарядное устройство из компьютерного блока питания для акб Ссылка на основную публикацию
Источник: //akbzona.ru/zaryadka/zaryadnoe-ustrojstvo-iz-kompyuternogo-bloka-pitaniya-svoimi-rukami
Зарядное устройство на основе блока питания ATX
У компьютерного блока питания, наряду с такими преимуществами, как малые габариты и вес при мощности от 250 Вт и выше, есть один существенный недостаток – отключение при перегрузке по току.
Этот недостаток не позволяет использовать БП в качестве зарядного устройства для автомобильного аккумулятора, поскольку у последнего в начальный момент времени зарядный ток достигает нескольких десятков ампер.
Добавление в БП схемы ограничения тока позволит избежать его отключения даже при коротком замыкании в цепях нагрузки.
Зарядка автомобильного аккумулятора происходит при постоянном напряжении. При этом методе в течение всего времени заряда напряжение зарядного устройства остается постоянным.
Заряд аккумулятора таким методом в ряде случаев предпочтителен, так как он обеспечивает более быстрое доведение батареи до состояния, позволяющего обеспечить запуск двигателя.
Сообщаемая на первоначальном этапе заряда энергия тратится преимущественно на основной зарядный процесс, то есть на восстановление активной массы электродов.
Сила зарядного тока в первоначальный момент может достигать 1,5С, однако для исправных, но разряженных автомобильных аккумуляторов такие токи не принесут вредных последствий, а наиболее распространённые БП ATX мощностью 300 – 350 Вт не в состоянии без последствий для себя отдать ток более 16 – 20А.
Максимальный (начальный) зарядный ток зависит от модели используемого БП, минимальный ток ограничения 0,5А. Напряжение холостого хода регулируется и для заряда стартёрного аккумулятора может составлять 14…14,5В.
Вначале необходимо доработать сам БП, отключив у него защиты по превышению напряжений +3,3В, +5В, +12В, -12В, а также удалив неиспользуемые для зарядного устройства компоненты.
Для изготовления ЗУ выбран БП модели FSP ATX-300PAF. Схема вторичных цепей БП рисовалась по плате, и несмотря на тщательную проверку, незначительные ошибки, к сожалению, не исключены.
На рисунке ниже представлена схема уже доработанного БП.
Для удобной работы с платой БП последняя извлекается из корпуса, из неё выпаиваются все провода цепей питания +3,3V, +5V, +12V, -12V, GND, +5Vsb, провод обратной связи +3,3Vs, сигнальная цепь PG, цепь включения БП PSON, питание вентилятора +12V.
Вместо дросселя пассивной коррекции коэффициента мощности (установлен на крышке БП) временно впаивается перемычка, провода питания ~220V, идущие от выключателя на задней стенке БП, выпаиваются из платы, напряжение будет подаваться сетевым шнуром.
В первую очередь деактивируем цепь PSON для включения БП сразу после подачи сетевого напряжения. Для этого вместо элементов R49, C28 устанавливаем перемычки.
Убираем все элементы ключа, подающего питание на трансформатор гальванической развязки Т2, управляющего силовыми транзисторами Q1, Q2 (на схеме не показаны), а именно R41, R51, R58, R60, Q6, Q7, D18.
На плате БП контактные площадки коллектора и эмиттера транзистора Q6 соединяются перемычкой.
После этого подаем ~220V на БП, убеждаемся в его включении и нормальной работе.
Далее отключаем контроль цепи питания -12V. Удаляем с платы элементы R22, R23, C50, D12. Диод D12 находится под дросселем групповой стабилизации L1, и его извлечение без демонтажа последнего (о переделке дросселя будет написано ниже) невозможно, но это и не обязательно.
Удаляем элементы R69, R70, C27 сигнальной цепи PG.
Включаем БП, убеждаемся в его работоспособности.
Затем отключается защита по превышению напряжения +5В. Для этого выв.14 FSP3528 (контактная площадка R69) соединяется перемычкой с цепью +5Vsb.
На печатной плате вырезается проводник, соединяющий выв.14 с цепью +5V (элементы L2, C18, R20).
Выпаиваются элементы L2, C17, C18, R20.
Включаем БП, убеждаемся в его работоспособности.
Отключаем защиту по превышению напряжения +3,3В. Для этого на печатной плате вырезаем проводник, соединяющий выв.13 FSP3528 с цепью +3,3V (R29, R33, C24, L5).
Удаляем с платы БП элементы выпрямителя и магнитного стабилизатора L9, L6, L5, BD2, D15, D25, U5, Q5, R27, R31, R28, R29, R33, VR2, C22, C25, C23, C24, а также элементы цепи ООС R35, R77, C26.
После этого добавляем делитель из резисторов 910 Ом и 1,8 кОм, формирующий из источника +5Vsb напряжение 3,3В. Средняя точка делителя подключается к выв.
13 FSP3528, вывод резистора 931 Ом (подойдёт резистор 910 Ом) – к цепи +5Vsb, а вывод резистора 1,8 кОм – к «земле» (выв. 17 FSP3528).
Далее, не проверяя работоспособность БП, отключаем защиту по цепи +12В. Отпаиваем чип-резистор R12. В контактной площадке R12, соединённой с выв. 15 FSP3528 сверлится отверстие 0,8 мм.
Вместо резистора R12 добавляется сопротивление, состоящее из последовательно соединённых резисторов номинала 100 Ом и 1,8 кОм.
Один вывод сопротивления подсоединяется к цепи +5Vsb, другой – к цепи R67, выв. 15 FSP3528.
Отпаиваем элементы цепи ООС +5V R36, C47.
После удаления ООС по цепям +3,3V и +5V необходимо пересчитать номинал резистора ООС цепи +12V R34. Опорное напряжение усилителя ошибки FSP3528 равно 1,25В, при среднем положении регулятора переменного резистора VR1 его сопротивление составляет 250 Ом.
При напряжении на выходе БП в +14В, получаем: R34 = (Uвых/Uоп – 1)*(VR1+R40) = 17,85 кОм, где Uвых, В – выходное напряжение БП, Uоп, В – опорное напряжение усилителя ошибки FSP3528 (1,25В), VR1 – сопротивление подстроечного резистора, Ом, R40 – сопротивление резистора, Ом.
Номинал R34 округляем до 18 кОм. Устанавливаем на плату.
Конденсатор C13 3300х16В желательно заменить на конденсатор 3300х25В и такой же добавить на место, освободившееся от C24, чтобы разделить между ними токи пульсаций. Плюсовой вывод С24 через дроссель (или перемычку) соединяется с цепью +12V1, напряжение +14В снимается с контактных площадок +3,3V.
Включаем БП, подстройкой VR1 устанавливаем на выходе напряжение +14В.
После всех внесённых в БП изменений переходим к ограничителю. Схема ограничителя тока представлена ниже.
Резисторы R1, R2, R4…R6, соединённые параллельно, образуют токоизмерительный шунт сопротивлением 0,01 Ом. Ток, протекающий в нагрузке, вызывает на нём падение напряжения, которое ОУ DA1.1 сравнивает с опорным напряжением, установленным подстроечным резистором R8.
В качестве источника опорного напряжения используется стабилизатор DA2 с выходным напряжением 1,25В. Резистор R10 ограничивает максимальное напряжение, подаваемое на усилитель ошибки до уровня 150 мВ, а значит, максимальный ток нагрузки до 15А.
Ток ограничения можно рассчитать по формуле I = Ur/0,01, где Ur, В – напряжение на движке R8, 0,01 Ом – сопротивление шунта. Схема ограничения тока работает следующим образом.
Выход усилителя ошибки DA1.1 подсоединён с выводом резистора R40 на плате БП. До тех пор, пока допустимый ток нагрузки меньше установленного резистором R8, напряжение на выходе ОУ DA1.1 равно нулю. БП работает в штатном режиме, и его выходное напряжение определяется выражением: Uвых=((R34/(VR1+R40))+1)*Uоп.
Однако, по мере того, как напряжение на измерительном шунте из-за роста тока нагрузки увеличивается, напряжение на выв.3 DA1.1 стремится к напряжению на выв.2, что приводит к росту напряжения на выходе ОУ.
Выходное напряжение БП начинает определяться уже другим выражением: Uвых=((R34/(VR1+R40))+1)*(Uоп-Uош), где Uош, В – напряжение на выходе усилителя ошибки DA1.1. Иными словами, выходное напряжение БП начинает уменьшаться до тех пор, пока ток, протекающий в нагрузке, не станет чуть меньше установленного тока ограничения.
Состояние равновесия (ограничения тока) можно записать так: Uш/Rш=(((R34/(VR1+R40))+1)*(Uоп-Uош))/Rн, где Rш, Ом – сопротивление шунта, Uш, В – напряжение падения на шунте, Rн, Ом – сопротивление нагрузки.
ОУ DA1.2 используется в качестве компаратора, сигнализируя с помощью светодиода HL1 о включении режима ограничения тока.
Печатная плата (под “утюг”) и схема расположения элементов ограничителя тока изображена на рисунках ниже.
Несколько слов о деталях и их замене. Электролитические конденсаторы, установленные на плате БП FSP, имеет смысл заменить на новые. В первую очередь в цепях выпрямителя дежурного источника питания +5Vsb, это С41 2200х10V и С45 1000х10V.
Не забываем о форсирующих конденсаторах в базовых цепях силовых транзисторов Q1 и Q2 – 2,2х50V (на схеме не показаны). Если есть возможность, конденсаторы выпрямителя 220В (560х200V) лучше заменить на новые, большей ёмкости.
Конденсаторы выходного выпрямителя 3300х25V должны быть обязательно с низким ЭПС – серии WL или WG, в противном случае они быстро выйдут из строя. В крайнем случае, можно поставить б/у конденсаторы этих серий на меньшее напряжение – 16В.
Прецизионный ОУ DA1 AD823AN «rail-to-rail» как нельзя кстати подходит к данной схеме. Однако его можно заменить на порядок более дешёвым ОУ LM358N. При этом стабильность выходного напряжения БП будет несколько хуже, также придется подбирать номинал резистора R34 в меньшую сторону, поскольку у этого ОУ минимальное выходное напряжение вместо нуля (0,04В, если быть точным) 0,65В.
Максимальная суммарная рассеиваемая мощность токоизмерительных резисторов R1, R2, R4…R6 KNP-100 равна 10 Вт. На практике лучше ограничиться 5 ваттами – даже при 50% от максимальной мощности их нагрев превышает 100 градусов.
Диодные сборки BD4, BD5 U20C20, если их действительно стоит 2шт., менять на что-либо более мощное не имеет смысла, обещанные производителем БП 16А они держат хорошо. Но бывает так, что в действительности установлена только одна, и в этом случае необходимо либо ограничиться максимальным током в 7А, либо добавить вторую сборку.
Испытание БП током 14А показало, что уже спустя 3 минуты температура обмотки дросселя L1 превышает 100 градусов. Долговременная безотказная работа в таком режиме вызывает серьёзное сомнение. Поэтому, если подразумевается нагружать БП током свыше 6-7А, дроссель лучше переделать.
В заводском исполнении обмотка дросселя +12В намотана одножильным проводом диаметром 1,3 мм. Частота ШИМ – 42 кГц, при ней глубина проникновения тока в медь составляет около 0,33 мм. Из-за скин-эффекта на данной частоте эффективное сечение провода составляет уже не 1,32 мм2, а только 1 мм2, что недостаточно для тока в 16А.
Иными словами, простое увеличение диаметра провода для получения большего сечения, а следовательно, уменьшения плотности тока в проводнике неэффективно для этого диапазона частот. К примеру, для провода диаметром 2мм эффективное сечение на частоте 40 кГц только 1,73мм2, а не 3,14 мм2, как ожидалось. Для эффективного использования меди намотаем обмотку дросселя литцендратом.
Литцендрат изготовим из 11 отрезков эмалированного провода длиной 1,2м и диаметром 0,5мм. Диаметр провода может быть и другим, главное, чтобы он был меньше удвоенной глубины проникновения тока в медь – в этом случае сечение провода будет использовано на 100%.
Провода складываются в «пучок» и скручиваются с помощью дрели или шуруповёрта, после чего жгут продевается в термоусадочную трубку диаметром 2мм и обжимается с помощью газовой горелки.
Готовый провод целиком наматывается на кольцо, и изготовленный дроссель устанавливается на плату. Наматывать обмотку -12В смысла нет, индикатору HL1 «Питание» какой-либо стабилизации не требуется.
Остаётся установить плату ограничителя тока в корпус БП. Проще всего её прикрутить к торцу радиатора.
Подключим цепь «ООС» регулятора тока к резистору R40 на плате БП. Для этого вырежем часть дорожки на печатной плате БП, которая соединяет вывод резистора R40 с «корпусом», а рядом с контактной площадкой R40 просверлим отверстие 0,8мм, куда будет вставлен провод от регулятора.
Подключим питание регулятора тока +5В, для чего припаяем соответствующий провод к цепи +5Vsb на плате БП.
«Корпус» ограничителя тока присоединяется к контактным площадкам «GND» на плате БП, цепь -14В ограничителя и +14В платы БП выходят на внешние «крокодилы» для подключения к аккумулятору.
Индикаторы HL1 «Питание» и HL2 «Ограничение» закрепляются на месте заглушки, установленной вместо переключателя «110V-230V».
Скорее всего, в вашей розетке отсутствует контакт защитного заземления. Вернее, контакт, может быть, и есть, а вот провод к нему не походит.
Про гараж и говорить нечего… Настоятельно рекомендуется хотя бы в гараже (подвале, сарае) организовать защитное заземление. Не стоит игнорировать технику безопасности. Это иногда заканчивается крайне плачевно.
Тем, у кого розетка 220В не имеет контакта заземления, оборудуйте БП внешней винтовой клеммой для его подключения.
После всех доработок включаем БП и корректируем подстроечным резистором VR1 требуемое выходное напряжение, а резистором R8 на плате ограничителя тока – максимальный ток в нагрузке.
Подключаем к цепям -14В, +14В зарядного устройства на плате БП вентилятор 12В. Для нормальной работы вентилятора в разрыв провода +12В, либо -12В, включаются два последовательно соединённых диода, которые уменьшат напряжение питания вентилятора на 1,5В.
Подключаем дроссель пассивной коррекции коэффициента мощности, питание 220В от выключателя, прикручиваем плату в корпус. Фиксируем нейлоновой стяжкой выходной кабель зарядного устройства.
Прикручиваем крышку. Зарядное устройство готово к работе.
В заключение стоит отметить, что ограничитель тока будет работать с БП ATX (или AT) любого производителя, использующего ШИМ-контроллеры TL494, КА7500, КА3511, SG6105 или им подобным. Разница между ними будет заключаться лишь в методах обхода защит.
Ниже вы можете скачать печатную плату ограничителя в формате PDF и DWG (Autocad)
Список радиоэлементов
Скачать список элементов (PDF)
Источник: //cxem.net/avto/electronics/4-96.php
Как из блока питания компьютера сделать зарядное устройство автомобиля
» Разное » Как из блока питания компьютера сделать зарядное устройство автомобиля
Наверняка каждому автолюбителю приходилось собирать зарядное устройство для автомобиля своими руками. Существует масса разнообразных подходов, начиная от простых трансформаторных схем, заканчивая импульсными схемами с автоматической регулировкой.
Зарядное устройство из блока питания компьютера, как раз занимает золотую середину. Оно получается за копеечную цену, а его параметры отлично справляются с зарядкой автомобильных АКБ.
Сегодня мы вам расскажем, как за полчаса можно собрать зарядное устройство из компьютерного блока питания ATX. Поехали!
Для начала необходим рабочий блок питания. Можно брать совсем старый на 200 – 250 Вт, этой мощности хватит с запасом. Учитывая что зарядка должна происходить при напряжении в 13,9 – 14,4 В, то самой главной доделкой в блоке станет поднятие напряжение на линии 12 В до 14,4 В. Подобный метод применялся в статьи: Зарядное устройство из блока питания светодиодных лент.
Внимание! В работающем блоке питания элементы находятся под опасным для жизни напряжением. Не стоит хапаться руками за все подряд.
Первым делом отпаиваем все провода, которые выходили с блока питания. Оставляем только зеленый провод, его необходимо запаять к минусовым контактам. (Площадки, от которых выходили черные провода — это минус.
) Это делается для автоматического старта блока при включении в сеть. Также сразу рекомендую припаять провода с клеммами к минусу и шине + 12 В (бывшие желтые провода), для удобства и дальнейшей настройки зарядного.
Следующие манипуляции будут производиться с режимом работы ШИМ — у нас это микросхема TL494 (есть еще куча блоков питания с ее абсолютными аналогами). Ищем первую ножку микросхемы (самая нижняя левая ножка), дальше просматриваем дорожку с обратной стороны платы.
С первым выводом микросхемы соединены три резистора, нам нужен тот, который соединяется с выводами блока +12 В. На фото этот резистор отмечен красным лаком.
Этот резистор необходимо отпаять с платы и измерить его сопротивление. В нашем случае это 38,5 кОм.
Вместо него необходимо впаять переменный резистор, который предварительно настраиваем на такое же сопротивление 38,5 кОм.
Плавно увеличивая сопротивление переменного резистора, добиваемся значения напряжения на выходе в 14,4 В.
Внимание! Для каждого блока питания номинал этого резистора будет разный, т.к. схемы и детали в блоках разные, но алгоритм изменения напряжение один для всех. При поднятии напряжения свыше 15 В, может быть сорвана генерация ШИМ. После этого блок придется перезагружать, предварительно уменьшив сопротивление переменного резистора.
В нашем блоке сразу поднять напряжение до 14 В не получилось, не хватило сопротивление переменного резистора, пришлось последовательно с ним добавить еще один постоянный.
Когда напряжение 14,4 В достигнуто, можно смело выпаять переменный резистор и измерить его сопротивление (оно составило 120,8 кОм).
Поле замера резистора необходимо подобрать постоянный резистор с как можно близким сопротивлением.
Мы его составили из двух 100 кОм и 22 кОм.
Тестируем работу.
На этом этапе можно смело закрывать крышку и пользоваться зарядным устройством. Но если есть желание, можно подключить к этому блоку цифровой вольтамперметр, это даст нам возможность контролировать ход зарядки.
Также можно прикрутить ручку для удобной переноски и вырезать отверстие в крышке под цифровой приборчик.
Финальный тест, убеждаемся, что все правильно собрано и хорошо работает.
Внимание! Данное зарядное устройство сохраняет функцию защиты от короткого замыкания и перегрузки. Но не защищает от переплюсовки! Ни в коем случае не допускается подключать к зарядному устройству аккумулятор неправильной полярностью, зарядное мгновенно выйдет из строя.
При переделке блока питания в зарядное устройство желательно иметь под рукой схему. Что бы упростить жизнь нашим читателями мы сделали небольшую подборку, где размещены схемы компьютерных блоков питания ATX.
Для защиты от переполюсовки существует масса интересных схем. С одной из них можно знакомиться в этой статье.
by HyperComments
diodnik.com
Сделаем зарядное устройство из блока питания компьютера
Многие люди, приобретая новую компьютерную технику, выкидывают на помойку свой старый системный блок. Это довольно недальновидно, ведь в нем могут находиться еще работоспособные комплектующие, которые можно использовать для других целей. В частности, речь идет о блоке питания компьютера, из которого можно сделать зарядное устройство для АКБ автомобиля.
Стоит отметить, что затраты на изготовление своими руками минимальны, что позволяет существенно сэкономить свои денежные средства.
- 1 Зарядка из БП компьютера
- 2 Процесс переделки
- 3 Некоторые нюансы
Зарядка из БП компьютера
Блок питания компьютера представляет собой импульсный преобразователь напряжения, соответственно +5, +12, -12, -5 В. Путем определенных манипуляций, можно из такого БП сделать своими руками вполне рабочее зарядное устройство для своего автомобиля. Вообще, зарядки бывают двух типов:
Зарядные устройства со множеством опций (пуск двигателя, тренировка, подзарядка и т.д.).
Устройство для подзарядки АКБ — подобные зарядки нужны для автомобилей, у которых небольшой километраж между пробегами.
Нас интересует именно второй тип зарядных устройств, потому что большинство транспортных средств эксплуатируются короткими пробегами, т.е. автомобиль завели, проехали определенное расстояние, а затем заглушили.
Подобная эксплуатация приводит к тому, что у аккумуляторной батареи автомобиля довольно быстро заканчивается заряд, что особенно характерно для зимнего времени.
Поэтому и оказываются востребованными подобные стационарные агрегаты, с помощью которых можно очень оперативно зарядить АКБ, вернув его в рабочее состояние. Сама зарядка осуществляется при помощи тока порядка 5 Ампер, а напряжение на клеммах колеблется от 14 до 14,3 В.
Мощность зарядки, которая рассчитывается путем умножения значений напряжения и тока, может быть обеспечена из блока питания компьютера, ведь средняя мощность его составляет порядка 300-350 Вт.
Переделка компьютерного БП в зарядное устройство
Процесс переделки
Прежде чем приступать к перечню определенных переделок БМ компьютера, нужно иметь в виду, что в его первичных цепях находится довольно опасное напряжение, которое может нанести вред здоровью человека.
Поэтому, нужно внимательным образом отнестись к элементарным нормам техники безопасности в работе с данным устройством.
Итак, можно приступать к работе. Берем имеющийся у вас блок питания необходимой мощности (в нашем случае мы рассматривает модель PSC200, мощность которого составляет 200 Вт). Опишем поэтапно весь алгоритм действий:
- Сначала нужно снять крышку с блока питания компьютера, открутив несколько болтов. Далее нужно найти сердечник импульсного трансформатора.
- Далее нужно измерить этот сердечник, а полученное значение умножить на два. Данное значение индивидуально, на примере рассматриваемого устройства получилось значение 0,94 см2. На практике известно, что 1 см2 сердечника способен рассеять порядка 100 Вт мощности, т.е. наш блок вполне подходит (из расчета — 14 В * 5 А = 60 Вт необходимо для зарядки АКБ).
- В блоках питания используется довольно стандартная микросхема TL494, характерная для многих моделей.
Нам нужны только элементы цепи +12 В. Поэтому все остальное нужно просто выпаять. Для удобства приведены две схемы — на одном общий вид микросхемы, а на втором красным цветом выделены цепи, которые необходимо выпаять:
Иными словами, нас не интересуют цепи -5, +5, -12 В, а также схема сигнала запуска (Power Good) и переключатель напряжения 110/220 В. Чтобы было еще нагляднее, выделим интересующий нас кусок:
R43 и R44 являются резисторами опорного типа. Величину R43 можно корректировать, что позволяет добиться изменения величины выходного напряжения на цепи +12 В. Данный резистор нужно заменить на постоянный резистор R431 и переменный R432. Выходное напряжение можно корректировать в пределах 10-14,3 В, можно корректировать силу тока, проходящего через аккумуляторную батарею.
Дополнительно предлагаем посмотреть переделку ATX блока питания в зарядное устройство
Также был заменен конденсатор, находящийся на выходе выпрямителя цепи +12 В. На его место был установлен конденсатор с более высоким показателем напряжения (в нашем случае использовался C9).
Резистор, находящийся рядом с вентилятором обдува, необходимо заменить на аналогичный, но обладающий чуть большим сопротивлением.
Сам вентилятор нужно расположить таким образом, чтобы воздух от него поступал внутрь БП, а не наружу, как это было ранее. Для этого, разворачиваем его на 180 градусов.
Также необходимо удалить дорожки, которые соединяют отверстия крепления платы к шасси и цепи массы.
Стоит отметить, что получившееся зарядное устройство из блока питания нужно включать в сеть переменного тока через обыкновенную лампу накаливания мощностью от 40 до 100 Вт.
Это нужно делать на этапе сборки и проверки работоспособности, потом необходимость в этом отпадает. Нужно это для того, чтобы в нашем БП ничего не перегорело от скачков напряжения.
Осуществляя подбор номиналов R431 и R432, необходимо отслеживать напряжение в цепи Uпит — оно не должно превышать 35 В. Оптимальными показателями, в нашем случае, будет выходное напряжение в 14,3 В при незначительном сопротивлении резистора R432.
Еще один вариант переделки
Некоторые нюансы
Проверив в работе наше зарядное устройство из блока питания, сделанное своими руками, можно немного дополнить его некоторыми полезными мелочами.
Чтобы видеть уровень зарядки наглядно, можно установить в данное зарядное устройство индикаторы стрелочного типа, либо цифровые. В нашем случае, были использованы два приборчика со стрелками от старых магнитофонов. Первый будет показывать уровень зарядного тока, а второй — показатель напряжения на клеммах аккумуляторной батареи.
В принципе, на этом процесс сборки завершен. Некоторые умельцы дополняют его прочими украшениями (светодиодные индикаторы, дополнительный корпус с ручками и т.д.), но это совсем необязательно, ведь главная цель данного устройства — заряжать АКБ автомобиля, с чем он успешно и справляется.
Целесообразность изготовления своими руками зарядки из блока питания компьютера вряд ли можно подвергнуть сомнению, ведь денежные затраты, в данном случае, практически отсутствуют.
Единственный нюанс заключается в том, что самостоятельная сборка из БП доступна далеко не каждому, ведь надо неплохо разбираться в электронике, чтобы грамотно и последовательно выполнить всю сборку.
Источник: //racing-nn.ru/raznoe/kak-iz-bloka-pitaniya-kompyutera-sdelat-zaryadnoe-ustrojstvo-avtomobilya.html
Автор:Виктор
Аккумуляторная батарея — устройство, которое в ходе эксплуатации изнашивается и разряжается. Для заряда АКБ используется специальный прибор, который можно купить или сделать своими руками. О том, как соорудить зарядное устройство для автомобильного аккумулятора из БП компьютера и ноутбука, мы расскажем ниже.
Как сделать зарядку для АКБ из блока питания компьютера?
Стоимость качественных зарядных приборов высокая. Поэтому многие автовладельцы решают переделать блок питания АТХ от стационарного ПК в ЗУ. Эта процедура не особо сложная, но прежде чем приступить к выполнению задачи и переделать блок питания на зарядку, которая сможет заряжать машинную АКБ, следует разобраться в требованиях, которые предъявляются к ЗУ. В частности, максимальный уровень напряжения, подводимый к АКБ, должен быть не более 14,4 вольта, чтобы не допустить быстрого износа батареи.
Пользователь Vetal в своем ролике показал, как можно переделать БП в зарядный прибор.
Готовимся к выполнению задачи
Чтобы соорудить самоделку ЗУ из компьютерного БП на 200W, 300W либо 350W (ШИМ 3528), потребуются следующие материалы и инструменты:
- зажимы («крокодилы») для подключения к АКБ;
- резисторный элемент на 2,7 кОм, а также на 1 кОм и 0,5 Вт;
- паяльник с оловом и канифолью;
- две отвертки (с крестовым и плоским наконечником);
- резисторные элементы на 200 Ом и 2 Вт, а также на 68 Ом и 0,5 Вт;
- обычное машинное реле на 12В;
- два конденсаторных элемента на 25В;
- три диода 1N4007 на 1 ампер;
- светодиодный элемент (любого цвета, но лучше — зеленый);
- силиконовый герметик;
- вольтамперметр;
- два гибких медных провода (1 метр каждый).
Также потребуется сам блок питания, который должен иметь следующие характеристики:
- величина выходного напряжения — 12 вольт;
- параметр номинального напряжения — 110/220 В;
- величина мощности — 230 Вт;
- параметр максимального тока — не выше 8 ампер.
Пошаговая инструкция
Процедура заряда машинной батареи производится под напряжением, величина которого от 13,9 до 14,4 вольта. Все стационарные блоки работают с напряжением 220 В, поэтому первостепенная задача — снизить рабочий параметр до 14,4 В. В основе зарядного девайса применяется микросхема TL494 (7500), при ее отсутствии можно использовать аналог. Микросхема нужна для генерирования сигналов и используется как драйвер транзисторного элемента, предназначенного для защиты прибора от повышенного тока. На дополнительной плате БП имеется еще одна схема — TL431 либо другая, аналогичная, предназначенная для регулировки параметра напряжения на выходе. Здесь же располагается резисторный элемент для настройки, с помощью которого можно отрегулировать величину выходного напряжения в узком интервале.
Подробно о том, как переделать компьютерный БП в зарядный прибор для АКБ машины, узнайте из ролика, опубликованного каналом «Паяльник TV».
Чтобы произвести своими руками переделку БП от компа в зарядку для авто, ознакомьтесь со схемой и следуйте инструкции:
- Для начала из компьютерного БП ATX надо демонтировать все лишние составляющие и элементы, после чего от него отпаиваются кабели. Воспользуйтесь паяльником, чтобы не повредить контакты. Надо удалить переключатель 220/110 вольт с кабелями, подключенными к нему. После удаления переключателя вы сможете предотвратить возможность перегорания БП, если случайно переключите его на 110 В.
- Затем от устройства отпаиваются и удаляются ненужные кабели. Уберите провод синего цвета, подключенный к конденсаторному элементу, воспользуйтесь паяльником. В некоторых БП к конденсатору подсоединяется два провода, удалить следует оба. Также на плате вы увидите пучок кабелей желтого цвета с выводом на 12 вольт, их должно быть четыре штуки, оставляйте все. Здесь же должно быть четыре провода черного цвета, их тоже надо оставить, поскольку это масса или заземление. Надо оставить еще один зеленый проводок, все остальные убираются.
- Обратите внимание на схему. По проводку желтого цвета вы сможете найти два конденсаторных элемента в электроцепи на 12 вольт. Их рабочий параметр напряжения составляет 16 В, поэтому сразу же удалите их путем выпаивания и установите два конденсатора на 25 В. Конденсаторные элементы вздуваются и становятся неработоспособными. Если даже они целые и с виду рабочие, рекомендуем их поменять.
- Теперь надо выполнить задачу, чтобы блок питания при каждом включении в бытовую сеть автоматически активировался. Суть в том, что когда БП установлен в компьютере, его активация осуществляется в случае замыкания определенных контактов на выходе. Надо удалить защиту от скачков напряжения. Этот элемент предназначен для автоматического отключения БП компьютера от бытовой сети в случае перенапряжения. Удалить его надо, потому что для оптимальной работы ПК требуется 12 вольт, а для функционирования зарядного устройства надо 14,4 В. Защита, установленная в блоке, воспримет 14,4 вольта как скачок напряжения, в результате чего ЗУ отключится и не сможет зарядить аккумулятор автомобиля.
- К оптрону на плате проходят два импульса — действия от защиты по скачкам напряжения отключения, а также активации и деактивации. В общей сложности на схеме имеется три оптрона. Благодаря этим элементам осуществляется связь между входной и выходной составляющими блока. Эти части называются высоковольтными и низковольтными. Для того чтобы защита не срабатывала при скачках напряжения, вам следует замкнуть контакты оптрона, это можно сделать при помощи перемычки, выполненной из припоя. Это действие позволит обеспечить бесперебойную работу БП, когда он будет включен в бытовую сеть.
- Теперь надо добиться того, чтобы величина исходящего напряжения составила 14,4 вольта. Для выполнения задачи потребуется плата TL431, установленная на дополнительной схеме. Благодаря этому компоненту выполняется настройка напряжения на всех каналах, идущих от устройства. Для увеличения рабочего параметра потребуется подстроечный резисторный элемент, расположенный на этой же схеме. С его помощью вы сможете увеличить напряжение до 13 вольт, но этого недостаточно для оптимальной работы зарядного устройства. Поэтому резистор, подключенный последовательно с подстроечным компонентом, подлежит замене. Его следует выпаять, а вместо него установить аналогичную деталь, сопротивление которой должно быть ниже 2,7 кОм. Это позволит увеличить диапазон регулировки выходного параметра и получить необходимые 14,4 вольта.
- Удалите транзисторный элемент, установленный рядом с платой TL431. Эта деталь может негативно повлиять на функциональность схемы. Транзистор будет мешать устройству поддерживать нужное напряжение на выходе. На фото ниже вы увидите элемент, он отмечен красным.
- Чтобы девайс для зарядки АКБ имел стабильное напряжение на выходе, надо повысить рабочий параметр нагрузки по каналу, где проходило напряжение в 12 вольт. Есть дополнительный канал на 5 вольт, но его использовать не надо. Для обеспечения нагрузки потребуется резисторный компонент, рабочая величина сопротивления которого составит 200 Ом, а мощность — 2 Вт. На дополнительный канал устанавливается деталь на 68 Ом, величина мощности которой составляет 0,5 Вт. Когда резисторные элементы будут припаяны, вы сможете отрегулировать величину напряжения на выходе до 14,4 вольта, при этом не потребуется нагрузка.
- Затем следует ограничить выходную величину силы тока. Этот параметр индивидуален для любого блока питания. У нас величина силы тока должна быть не более 8 ампер. Чтобы обеспечить это, потребуется повысить номинал резисторного компонента, установленного в первичной цепи обмотки, рядом с трансформаторным устройством. Последнее используется в качестве датчика, предназначенного для определения значения перегрузки. Для увеличения номинальной величины, резистор подлежит замене, вместо него монтируется компонент с сопротивлением на 0,47 Ом, а величина мощности составит 1 Вт. Осторожно выпаивается резистор, вместо него впаивается новый. После выполнения этой задачи деталь будет использоваться в качестве датчика, поэтому величина силы тока на выходе будет не более 10 ампер, даже если произойдет замыкание.
- Для обеспечения защиты машинной АКБ от неправильной полярности при подсоединении самодельного зарядного девайса в устройство устанавливается дополнительная схема. Речь идет о плате, которую вам предстоит сделать самостоятельно, поскольку в самом блоке ее нет. Для ее разработки потребуется подготовленное реле на 12 вольт, в котором должно быть четыре клеммы. Также понадобятся диодные компоненты, сила тока которых составит 1 ампер. Как вариант, можно использовать детали 1N4007. Схема должна быть дополнена светодиодом, который будет свидетельствовать о состоянии процесса зарядки. Если лампочка горит, то машинная АКБ подсоединена к зарядному устройству правильно. Помимо этих компонентов, потребуется резисторный элемент, рабочее сопротивление которого составит 1 кОм, а мощность — 0,5 Вт. Принцип действия схемы такой. АКБ подсоединяется через кабели к выходу самодельного зарядного устройства. Происходит активация реле благодаря энергии, которая осталась от аккумулятора. После срабатывания элемента начинается процесс зарядки от ЗУ, о чем свидетельствует активация диодной лампочки.
- При деактивации катушки в результате воздействия электродвижущей силы самоиндукции происходит скачок напряжения. Чтобы не допустить его негативного воздействия на работу зарядного девайса, в плату надо добавить два диодных компонента параллельным способом. Реле фиксируется на радиаторном устройстве БП при помощи герметика. Благодаря этому материалу можно обеспечить эластичность, а также невосприимчивость деталей к термическим нагрузкам. Речь идет о сжатии и расширении, о прогревании и охлаждении. Когда клей высохнет, к контактам реле надо подсоединить оставшиеся компоненты. Если герметик отсутствует, для фиксации подойдут обычные болты.
- На последнем этапе к блоку подключаются провода с «крокодилами». Лучше применять кабели разных цветов, к примеру, черного и красного или красного и синего. Это позволит не допустить спутывания полярности. Длина провода будет не меньше одного метра, а их сечение должно составить 2,5 мм2. К концам кабелей подключаются зажимы, предназначенные для фиксации на клеммах аккумулятора. Чтобы зафиксировать провода на корпусе самодельного зарядного девайса, в радиаторном устройстве просверливаются два отверстия соответствующего диаметра. Через получившиеся отверстия продеваются две нейлоновые стяжки, с помощью которых кабели будут фиксироваться. В зарядное устройство можно вмонтировать амперметр, он позволит контролировать величину силы тока. Подключение прибора осуществляется параллельным образом к цепи БП.
- Остается протестировать работоспособность собранного своими руками ЗУ.
Зарядное устройство из БП ноутбука
Можно соорудить зарядный девайс из блока питания ноутбука.
Напрямую подключать БП к аккумуляторным клеммам нельзя.
Величина выходного напряжения варьируется в районе 19 вольт, а значение силы тока составляет около 6 ампер. Этих параметров достаточно, чтобы обеспечить заряд аккумуляторной батареи, но напряжение слишком высокое. Решить проблему можно двумя способами.
Без переделки БП
Потребуется последовательным образом с аккумулятором машины подключить так называемый балласт в виде мощной лампы от оптики. Источник освещения будет использоваться в качестве ограничителя тока. Простой и доступный вариант. К плюсовому выходу блока питания ноутбука подключается один контакт лампы, а второй ее контакт подсоединяется к плюсу аккумуляторной батареи. Минус от блока питания подключается напрямую к отрицательной клемме аккумулятора по проводу. После этого БП можно включать в бытовую сеть. Способ очень простой, но есть вероятность выхода из строя источника освещения. Это приведет к неработоспособности как аккумулятора, так и блока.
Канал It’s simple опубликовал ролик, в котором наглядно показал, как выполнить подзарядку машинного аккумулятора с помощью обычного БП от ноутбука и лампочки.
С переделкой блока питания
Потребуется понизить параметр напряжения БП, чтобы напряжение на выходе составляло около 14-14,5 В.
Рассмотрим процесс изготовления и сборки зарядного девайса на примере блока питания от ноутбука Great Wall:
- Сначала следует разобрать корпус блока питания. При разборке не повредите его, поскольку он будет использоваться для дальнейшей эксплуатации. Плату, которая расположена внутри, можно подключить к вольтметру, чтобы точно узнать, какое ее рабочее напряжение. В нашем случае оно составляет 19,2 вольта. Используется плата, построенная на микросхемах TEA1751+TEA1761.
- Выполняется задача по снижению величины напряжения. Для этого потребуется найти резисторный элемент, расположенный на выходе. Нужна деталь, соединяющая шестой контакт схемы ТЕА1761 с положительным выводом блока питания. Этот резисторный элемент следует выпаять при помощи паяльника и произвести замер его сопротивления. Рабочий параметр составляет 18 кОм.
- Вместо демонтированного элемента устанавливается подстроечный резисторный компонент на 22 кОм, но перед впаиванием его следует настроить на 18 кОм. Аккуратно запаяйте деталь, чтобы не повредить другие элементы схемы.
- Постепенно понижая величину сопротивления, надо добиться того, чтобы на выходе параметр напряжения составил 14-14,5 вольт.
- Когда вы получите напряжение оптимальное для зарядки автомобильного аккумулятора, запаянный резистор можно отпаять. Производится замер его параметра сопротивления, в нашем случае он составляет 12, 37 кОм. По этой величине или близкой к ней подбирается постоянный резистор. Мы используем два резистора на 10 кОм и 2,6 кОм. Концы обеих деталей устанавливаются в термокембрик, после чего происходит их впаивание в плату.
- Полученную в итоге схему рекомендуем протестировать перед сборкой устройства. Параметр напряжения на выходе составит 14,25 вольт, этого достаточно для заряда батарейки.
- Приступаем к сборке девайса. Подключите провода с зажимами. Перед их впаиванием убедитесь в том, что на выходе соблюдается полярность. В зависимости от блока ноутбука, минусовой контакт может быть выполнен в виде центрального провода, а положительный — в виде оплетки.
- В итоге вы получаете девайс, который может правильно заряжать АКБ. Величина тока в ходе заряда варьируется в районе 2-3 ампер. Если этот параметр падает до 0,2-0,5 ампер, то процедуру подзарядки можно считать завершенной. Для более удобного использования ЗУ оборудуют амперметром, зафиксировав его на корпусе. Можно использовать светодиодную лампу, которая будет говорить автовладельцу о завершении процесса зарядки.
Канал kt819a предоставил ролик, в котором подробно рассмотрено зарядное устройство, сделанное из БП ноутбука.
Как правильно зарядить АКБ самодельной зарядкой?
Чтобы не допустить быстрого выхода из строя АКБ, надо учитывать определенные нюансы по правильной подзарядке.
- Сначала отключите клеммы батареи от зажимов. Открутите болты, которые крепят фиксирующую планку аккумулятора.
- Демонтируйте устройство из посадочного места, отнесите домой или в гараж.
- Прочистите корпус от загрязнений. Обратите внимание на сами клеммы. Если на них есть окисления, их следует очистить. Используйте зубную или строительную щетку, подойдет наждачная бумага мелкой зернистости. Главное — не счистить рабочий налет.
- Если аккумулятор обслуживаемый, откройте все его банки и проверьте в них уровень электролита. Рабочий раствор должен покрывать все секции. Если это не так, то заряд батареи может привести к быстрому испарению кипящей жидкости, что отразится на функциональности батареи и ее исправности в целом. При необходимости добавьте в банки дистиллированную воду. Визуально осмотрите корпус батареи на предмет дефектов, иногда утечка жидкости связана с наличием трещин. Если повреждения серьезные, то АКБ подлежит замене.
- Подключите зажимы самодельного ЗУ к клеммам АКБ, соблюдая полярность. После этого девайс можно подключать к бытовой сети. Пробки на банках при этом откручивать не надо.
- Когда процедура заряда будет завершена, проверьте уровень электролита и если все нормально, то закрутите банки. Установите батарею в автомобиль и убедитесь, что она в рабочем состоянии.
Заключение
Основным плюсом девайса считается то, что автомобильная батарея не сможет перезарядиться в процессе подзарядки. Если вы забудете отключить АКБ от зарядного устройства, это не повлияет на ее ресурс эксплуатации и не приведет к быстрому износу. Если вы не оборудуете ЗУ светодиодным индикатором, то не сможете понять, зарядился ли аккумулятор или нет. Как вариант, можно приблизительно рассчитать время подзарядки, используя показания, которые выдает амперметр, подключенный к ЗУ. Рассчитать можно по формуле: величина силы тока умножается на время зарядки в часах. На практике на реализацию задачи по подзарядке требуется около суток при условии, что емкость батареи составляет 55 А/ч. Если вы хотите наглядно видеть уровень подзаряда, то в девайс можно добавить стрелочные или цифровые индикаторы.
Загрузка …
Видео «Наглядная инструкция по сборке ЗУ из блока питания»
Канал «Сделай так» предоставил ролик, в котором подробно описан процесс создания и сборки зарядного девайса для машинного аккумулятора из блока питания.
У Вас остались вопросы? Специалисты и читатели сайта AUTODVIG помогут вам, задать вопрос
Оценить пользу статьи:
Загрузка…
Обсудить статью: 8
Долгая эксплуатация автомобиля приводит к тому, что генератор перестаёт заряжать батарею. Как результат автомобиль больше не заводится. Чтобы оживить машину необходимо зарядное устройство. К тому же кислотно-свинцовые аккумуляторы обладают повышенной чувствительностью к температурам. Поэтому с их работой могут возникнуть проблемы, если за окном минусовая температура.
Зарядное устройство для автомобиля не отличается особой технической сложностью. Чтобы собрать его не нужно иметь каких-либо узкоспециализированных знаний, достаточно усидчивости и смекалки. Конечно, понадобятся определённые детали, но их легко можно приобрести на радиорынке практически за бесценок.
Разновидности зарядных устройств для автомобилей
Наука не стоит на месте. Технологии развиваются с невероятной скоростью, неудивительно, что трансформаторные зарядные устройства постепенно исчезают с рынка, а им на замену приходят импульсные и автоматические ЗУ.
Импульсное зарядное устройство для автомобиля имеет компактные размеры. Его просто использовать, и в отличие от трансформаторного типа аппараты данного класса обеспечивают полный заряд батареи
. Процесс зарядки проходит в два этапа: сначала при постоянном напряжении, потом при токе. Конструкция состоит из однотипных схем.
Автоматическое зарядное устройство для автомобиля отличается крайней простотой в эксплуатации. По факту это многофункциональный диагностический центр, который собрать самостоятельно крайне непросто.
Самые продвинутые устройства данного класса уведомят вас сигналом при неправильном подключении полюсов. Мало того, подача электроэнергии даже не начнётся. Нельзя обойти вниманием диагностические функции аппарата. Он способен измерить ёмкость аккумулятора и даже уровень заряда.
В электрических схемах есть таймер.
Поэтому автоматическое зарядное устройство для автомобилей позволяет проводить зарядку различных видов:
- полную,
- быструю,
- восстановительную.
Как только автоматическое зарядное устройство для автомобиля закончит зарядку, раздастся звуковой сигнал, и подача тока автоматически прекратится.
Три способа сделать зарядное устройство для автомобиля своими руками
Как сделать зарядку из компьютерного блока
Старые компьютеры не редкость. Кто-то оставляет их из чувства ностальгии, другие же рассчитывают где-то применить исправные комплектующие. Если же у вас дома нет старого стационарного компьютера, ничего страшного. Бывший в употреблении блок питания можно приобрести за 200—300 рублей.
Блоки питания от стационарных компьютеров идеально подходят для создания любых зарядных устройств. В качестве контроллера здесь используется микросхема TL494 или аналогичная ей KA7500.
Мощность блока питания для зарядного устройства должна быть от 150 Вт и выше. Все провода с источников -5, -12, +5, +12 В выпаиваются. Тоже делается с резистором R1. Его нужно заменить на подстроечный резистор. При этом значение последнего должно быть 27 Ом.
Схема работы зарядного устройства для автомобиля из блока питания крайне проста. Напряжение с шины с разметкой в +12 В передаётся на верхний вывод. При этом выводы 14 и 15 просто перерезаются из-за своей ненадобности.
Важно!
Единственный вывод, который необходимо оставить это шестнадцатый. Он примыкает к основному проводу. Но при этом его нужно отключить.
На задней стенке блока питания следует установить потенциометр-регулятор R10. Также необходимо пропустить два шнура: один для подключения клемм, другой сетевой. Дополнительно нужно подготовить блок резисторов. Он позволит осуществлять регулировку.
Чтобы изготовить вышеописанный блок понадобятся два токоизмерительных резистора. Лучше всего использовать 5W8R2J. Мощности в 5 Вт вполне достаточно. Сопротивление блока будет равняться 0,1 Ом, а суммарная мощность 10 Вт.
Для настройки понадобится подстроечный резистор. Он крепится на ту же плату. Предварительно удаляется часть печатной дорожки. Это исключит возможность связи корпуса и основной цепи, а также значительно повысит безопасность зарядного устройства для автомобиля.
Перед тем как паять выводы 1, 14—16, их нужно предварительно залудить.
Многожильные тонкие провода подпаиваются. Полный заряд определяется напряжением холостого хода. Стандартный интервал составляет 13,8—14,2 В.
Полный заряд выставляется переменным резистором. Важно чтобы потенциометр R10 находился при этом в среднем положении. Для подключения вывода к клеммам на концы устанавливаются специальные зажимы. Лучше всего использовать тип «крокодил».
Изоляционные трубки зажимов должны быть выполнены в разных цветах. Традиционно красный — плюс, синий — минус. Но вы можете выбрать любые нравящиеся цвета. Это не принципиально.
Важно!
Если вы перепутаете провода, это приведёт к порче прибора.
Чтобы сэкономить время и деньги при сборке зарядного устройства для автомобиля можно исключить из конструкции вольт- и амперметр. Начальный ток можно задать при помощи потенциометра R10. Рекомендуемое значение 5,5 и 6,5 А.
Зарядное устройство из адаптера
Лучшим вариантом для создания зарядного устройства для автомобиля будет 12-вольтный адаптер. Но при выборе напряжения вы в первую очередь должны учитывать параметры аккумулятора.
Провод адаптера нужно обрезать у конца и оголить. Примерно 5—7 сантиметров для комфортной работы будет достаточно. Провода с разноимёнными зарядами нужно уложить на расстоянии 40 сантиметров друг от друга
. На конец каждого надевается «крокодил».
Зажимы в последовательном порядке подключаются к АКБ. Плюс к плюсу, минус к минусу. После этого всё, что нужно сделать — это включить адаптер. Это одна из самых простых схем создания зарядного устройства для автомобиля своими руками.
Важно!
В процессе зарядки нужно следить, чтобы аккумулятор не перегрелся. Если же это произойдёт процесс нужно немедленно прервать, чтобы избежать порчи АКБ.
Всё гениальное просто или зарядное устройство для автомобиля из лампочки и диода
Всё что вам нужно для создания этого зарядного устройства можно найти дома. Главным элементом конструкции будет обычная лампочка. При этом её мощность не должна быть выше 200 Вт.
Важно!
Чем больше мощность, тем быстрее будет заряжаться аккумулятор.
При зарядке необходимо соблюдать определённую осторожность. Не стоит заряжать 200-ваттной лампочкой аккумулятор малой ёмкости. Скорей всего это приведёт к тому, что он просто закипит. Есть простая формула расчёта, которая поможет вам выбрать оптимальную мощность лампочки для вашего АКБ.
Также понадобится полупроводниковый диод, который будет проводить электричество только в одном направлении. Его можно сделать из обычной зарядки от ноутбука. Финальным элементом конструкции будет провод с клеммами и штекер.
Очень важно при создании зарядного устройства для автомобиля соблюдать правила безопасности. Во-первых, всегда выключайте схему из сети перед тем, как дотронуться до одного из элементов рукой. Во-вторых, все контакты должны быть тщательно изолированы. Оголённых проводов быть не должно.
При сборке схемы все элементы подключаются последовательно: лампа, диод, аккумулятор. Важно знать полярность диода, чтобы подключить всё правильно. Для большей безопасности используйте резиновые перчатки.
Во время сборки схемы особое внимание обратите на диод. На нём обычно есть стрелочка, которая смотрит на плюс. Так как он пропускает электричество только в одну сторону, это крайне важно. Для проверки полярности клемм можно использовать тестер.
Если всё настроить и подключить правильно, лампочка будет гореть в полканала. Если же света нет, значит, вы сделали что-то неправильно или аккумулятор полностью разряжен.
Сам процесс зарядки занимает порядка 6—8 часов.
После этого временного промежутка зарядное устройство для автомобиля нужно отключить от сети, чтобы избежать перегрева АКБ.
Если вам срочно нужно подзарядить аккумулятор процесс можно ускорить. Главное, чтобы диод был достаточно мощным. Также понадобится обогреватель. Все элементы соединяются в одну цепь. КПД подобного метода зарядки всего 1%, но скорость в разы выше.
Итоги
Самое простое зарядное устройство для автомобиля можно собрать своими руками за несколько часов. При этом набор нужных материалов можно найти в каждом доме. Более сложные устройства требуют больше времени на своё создание, но они обладают повышенной надёжностью и хорошим уровнем безопасности.
Рано или поздно автомобиль может перестать заводиться из-за низкого заряда аккумулятора. Долгая эксплуатация приводит к тому, что генератор больше не способен заряжать батарею. В таком случае нужно обязательно держать под рукой хотя бы самое простое зарядное устройство
для автомобильного аккумулятора.
Сейчас на смену обычным трансформаторным зарядкам приходит новое поколение усовершенствованных моделей. Большой популярностью среди них пользуются импульсные и автоматические ЗУ.
Ознакомимся с принципом их работы, а те, кто уже хочет мастерить — переходите
Импульсные зарядки для АКБ

Заряд аккумулятора импульсными устройствами осуществляется двумя этапами: сперва при постоянстве напряжения, а затем при постоянстве тока
(часто процесс зарядки автоматизируется). В основном современные зарядные устройства состоят из однотипных, но очень сложных схем, поэтому в случае их поломки неопытному владельцу лучше приобрести новое.
Кислотно – свинцовые аккумуляторы очень чувствительны к температуре.
При жаркой погоде уровень заряда батареи не должен быть ниже 50%, а в условиях сурового мороза не ниже 75%. В противном случае аккумулятор может перестать работать, поэтому потребуется его подзарядка. Импульсные устройство очень хорошо подходят для этого и не портят аккумулятор.
Автоматические ЗУ для автомобильных аккумуляторов

для автомобильного аккумулятора. Оно имеет ряд функций и защит, которые известят Вас о неправильном подключении полюсов и запретят подачу электрического тока.
Некоторые устройства рассчитаны на измерение емкости и уровня заряда аккумулятора, поэтому их применяют для зарядки аккумуляторных батарей любого типа.
Электрические схемы автоматических устройств содержат специальный таймер, благодаря которому можно осуществлять несколько различных циклов: полную зарядку, быструю подзарядку и восстановление аккумулятора. После завершения процесса устройство проинформирует об этом и отключит нагрузку
.
Очень часто из-за неправильной эксплуатации аккумулятора на его пластинах образуется сульфитация. Цикл заряда-разряда не только избавляет батарею от появившихся солей, но и продлевает срок ее службы.
Не смотря на низкую цену современных ЗУ, случаются моменты, когда под рукой не оказывается должной зарядки. Поэтому вполне реально сделать зарядное устройство
для автомобильного аккумулятора своими руками. Рассмотрим несколько примеров самодельных устройств.
Зарядка для АКБ из блока питания компьютера
У кого-то могут оставаться старые компьютеры с рабочим блоком питания, из которого можно получить отличное зарядное устройство. Оно подойдет практически для любых АКБ.

Практически у каждого блока питания на месте DA1 стоит ШИМ — контроллер на микросхеме TL494 или аналогичной ей KA7500. Для заряда аккумулятора требуется ток в размере 10% от полной емкости батареи
(обычно от 55 до 65А*ч), поэтому любой БП мощностью свыше 150 Вт способен выработать его. Изначально нужно выпаять ненужные провода с источников -5 В, -12 В, +5 В, +12 В.
Далее необходимо выпаять резистор R1, который заменяется подстроечным резистором с наивысшим значением 27 кОм. Напряжение с шины +12 В будет передаваться на верхний вывод. Затем от основного провода отключается 16 вывод, а 14 и 15 просто перерезаются на месте соединения.
Примерно таким должен быть БП на начальной стадии переделки.
Теперь на задней стенке блока питания устанавливается потенциометр-регулятор тока R10, и пропускаются 2 шнура: один сетевой, другой для подключения к клеммам АКБ
. Рекомендуется заранее приготовить блок резисторов, с помощью которого подключение и регулировка осуществляется намного удобнее.
Для его изготовления параллельно соединяются два токоизмерительных резистора 5W8R2J мощностью 5 Вт. В итоге суммарная мощность достигает 10 Вт, а необходимое сопротивление равно 0,1 Ом
. Для настройки зарядного устройства на эту же плату закрепляют подстроечный резистор. Необходимо удалить некоторую часть печатной дорожки. Это поможет исключить возможность появления нежелательных связей между корпусом устройства и основной цепью. Обратить на это внимание следует по 2 причинам:
Электрические соединения и плата с блоком резисторов устанавливаются согласно вышеуказанной схеме.
Выводы 1, 14, 15, 16 на микросхеме сначала следует облудить, а потом подпаять многожилистые тонкие провода.
Полный заряд будет определяться напряжением холостого хода в пределах от 13, 8 до 14,2 В
. Его необходимо выставить переменным резистором при среднем положении потенциометра R10. Для подключения выводов к клеммам АКБ на их концы устанавливаются зажимы типа «крокодил». Изоляционные трубки на зажимах должны быть разного цвета. Обычно красный цвет соответствует «плюсу», а черный – «минусу». Не стоит путаться с подключением проводов, иначе это приведет к порче прибора
.
В конечном итоге зарядное устройство для автомобильного аккумулятора из бп компьютера должно выглядеть примерно так.
Если зарядное устройство будет применяться исключительно для зарядки аккумуляторной батареи, то можно отказаться от вольт- и амперметра. Чтобы задать начальный ток достаточно использовать отградуированную шкалу потенциометра R10 со значением 5,5-6,5 А. Почти весь процесс зарядки не требует человеческого вмешательства.
Зарядное устройство такого типа исключает возможность перегрева или перезарядки АКБ.
Простейшее ЗУ с использованием адаптера

. На этот случай схема зарядного устройства для автомобильного аккумулятора не потребуется.
Главное учесть важную особенность – напряжение источника питания должно быть равным напряжению самого аккумулятора
, в противном случае батарея не будет заряжаться.
Конец провода адаптера обрезается и оголяется до 5 см. Далее провода с разноименными зарядами отдаляются друг от друга на 40 см. Затем на конец каждого провода одевается «крокодил»
(тип зажимов), каждый из которых должен отличаться по цвету, чтобы избежать путаницы с полярностью. Зажимы последовательно подключают к аккумулятору («от плюса к плюсу», «от минуса к минусу») и после этого включают адаптер.
Сложность заключается только в выборе правильного источника питания.
Также стоит обратить внимание на то, что в процессе аккумулятор может перегреться. В таком случае нужно прервать зарядку на некоторое время.
Ксеноновая лампа один из лучших источников света для авто. Узнайте, какой штраф за ксенон перед тем, как его устанавливать.
Установить парктроник сможет каждый желающий. Убедиться в этом можно на этой странице . Переходите и узнайте, как установить парктроник самому.
Многими водителями доказано, что полицейский радар «Стрелка» не прощает ошибок. По этой ссылке /tuning/elektronika/radar-detektor-protiv-strelki.html можно узнать, какие радар-детекторы смогут уберечь водителя от штрафа.
Зарядное устройство из бытовой лампочки и диода
Для создания нехитрого ЗУ потребуется несколько простых элементов:
- бытовая лампочка мощностью до 200 Вт. От ее мощности зависит скорость подзарядки аккумулятора – чем выше, тем быстрее
; - полупродниковый диод, проводящий электричество только в одном направлении. В качестве такого диода можно использовать зарядку от ноутбука
; - провода с клеммами и штекер.
Схема подключения элементов и процесс зарядки АКБ наглядно продемонстрированы на этом видео.
При правильной настройке схемы лампочка будет гореть в полнакала, а если она совсем не горит, то значит нужно доработать схему. Возможно, лампочка не будет гореть в случае полного заряда АКБ, что является маловероятным (на клеммах напряжение высокое, а значение тока маленькое).
На зарядку уходит примерно 10 часов, по истечению которых обязательно отключите зарядное устройство от сети, иначе перегрев аккумулятора приведет к выходу его из строя.
В экстренных случаях подзарядить аккумулятор можно с помощью достаточно мощного диода и обогревателя методом тока от сети.
Последовательность подключения к сети должна быть следующая: диод, обогреватель, аккумулятор. На такой способ уходит большое количество электроэнергии, а КПД значительно мал – 1%. Это самодельное зарядное устройство для автомобильного аккумулятора можно считать самым простым, но крайне ненадежным.
Заключение

с большим функционалом и простым интерфейсом для работы.
Поэтому при возможности лучше иметь при себе надежное устройство с гарантией того, что аккумуляторная батарея не будет подвергаться риску и продолжит стабильную работу.
Взгляните на это видео. На нем показан еще один способ быстро зарядить АКБ своими руками.
Автоматические устройства представляют простую конструкцию, но очень надежную в работе. Создана их конструкция при использовании простого без лишних электронных дополнений. Они рассчитаны на простую зарядку аккумуляторов любых транспортных средств.
Плюсы:
- Зарядка прослужит долгие годы
при правильном использовании и должном ее обслуживании.
Минусы:
- Отсутствие какой-либо защиты.
- Исключение режима разрядки
и возможности проведения восстановления аккумуляторной батареи. - Тяжелый вес.
- Достаточно высокая стоимость.
Состоит классический зарядный прибор из следующих ключевых элементов:
- Трансформатор.
- Выпрямитель.
- Блок регулировки.
Такой прибор вырабатывает постоянный ток под напряжением 14,4в, а не 12в. Поэтому согласно законам физики, невозможно зарядить одно устройство другим, если напряжение у них одинаковое. Руководствуясь вышесказанным, оптимальным значением для такого устройства является 14.4 Вольта.
Ключевыми компонентами любого зарядного устройства считаются:
- трансформатор;
- сетевая вилка;
- предохранитель (осуществляет защиту от короткого замыкания);
- проволочный реостат (осуществляет регулировку силы зарядного тока);
- амперметр (показывает силу электрического тока);
- выпрямитель (преобразовывает переменный в постоянный ток);
- реостат (регулирует силу тока, напряжение в электрической цепи);
- лампочка;
- включатель;
- корпус;
Провода для подключения
Для присоединения любого зарядного устройства используют, как правило, красный и черный провода, красный – это плюс, черный – минус.
При выборе кабелей, для подключения зарядного или пускового устройства, необходимо выбирать сечение не меньше 1 мм 2.
Внимание. Дальнейшая информация выложена в ознакомительных целях. Все что вы захотите воплотить в жизнь, вы делаете на свое усмотрение. Неправильное или неумелое обращение с теми или иными запчастями и приборами приведет их в неисправность.
Посмотрев доступные виды зарядных устройств, перейдем непосредственно к изготовлению своими руками.
Зарядка для АКБ из блока питания компьютера
Для зарядки любого аккумулятора хватит 5-6 ампер-часов, это является около 10% от емкости всей батареи. Произвести его, может, любой блок питания емкостью от 150 Вт.
Итак, рассмотрим 2 способа самостоятельного изготовления зарядного устройства из компьютерного блока питания.
Способ первый
Для изготовления нужны следующие детали:
- блок питания, мощностью от 150 Вт;
- резистор 27 кОм;
- регулятор тока R10 или блок резисторов;
- провода длиной от 1 метра с ;
Ход выполнения работ:
- Для начала
нам потребуется разобрать блок питания. - Извлекаем
неиспользуемые нами провода, а именно -5в, +5в, -12в и +12в. - Совершаем замену резистора
R1 на заранее заготовленный резистор 27 кОм. - Удаляем провода
14 и 15, а 16 просто отключаем. - Из блока
выводим сетевой шнур и провода к аккумуляторной батарее. - Устанавливаем регулятор тока R10.
В отсутствие такого регулятора, можно изготовить самодельный блок резисторов. Состоять будет он из двух резисторов 5 Вт, которые будут соединены параллельно. - Для настройки зарядного устройства,
в плату устанавливаем переменный резистор. - К выходам 1,14,15,16
припаиваем провода, а резистором устанавливаем напряжение 13,8-14,5в. - На окончание проводов
присоединяем клеммы. - Остальные ненужные дорожки удаляем.
Важно: придерживайтесь полного руководства, малейшее уклонение может привести к перегоранию прибора.
Способ второй
Для изготовления нашего устройства по данному способу, потребуется блок питания немного мощнее, а именно на 350 Вт. Так как он может выдать 12-14 ампер, что удовлетворит наши потребности.
Ход выполнения работ:
- В блоках питания от компьютера
импульсный трансформатор имеет несколько обмоток, Одна из них на 12в, а вторая на 5в. Для изготовления нашего устройства нужна только обмотка на 12в. - Для запуска нашего блока
потребуется найти зеленый провод и замкнуть его с черным проводом. При использовании дешевого китайского блока, возможно, там будет не зеленый, а серый провод. - Если у вас блок питания старого образц
а с кнопкой включения, вышеуказанная процедура не нужна. - Далее
, составляем из желтых и черных проводов 2 толстые шины, а ненужные провода обрезаем. Черная шина будет минусом, желтая соответственно плюсом. - Для повышения надежности
нашего устройства можно осуществить замену местами . Дело в том, что на 5в шине стоит более мощный диод, чем на 12в. - Так как в блоке питания стоит встроенный вентилятор
, то ему не страшны перегревы.
Способ третий
Для изготовления нам потребуются следующие детали:
- блок питания, мощностью 230 Вт;
- плата с микросхемой TL 431;
- резистор 2,7 кОм;
- резистор 200 Ом мощностью 2 Вт;
- резистор 68 Ом мощностью 0,5 Вт;
- резистор 0,47 Ом мощностью 1 Вт;
- реле на 4 контакта;
- 2 диода 1N4007 или подобные диоды;
- резистор 1кОм;
- светодиод яркого цвета;
- длина провода не менее 1 метра и сечением не меньше 2,5 мм 2, с клеммами;
Ход выполнения работ:
- Выпаиваем
все провода кроме 4 черных и 2 желтых проводов, так как по ним поступает питание. - Замкнуть перемычкой контакты
, отвечающие за защиту от перенапряжения, чтобы наш блок питания не выключался от перенапряжения. - Заменяем на плате с микросхемой TL 431
встроенный резистор на резистор 2,7 кОм, для установки выходного напряжения 14,4в. - Добавляем резистор 200 Ом
мощностью 2 Вт на выход с канала 12в, для стабилизации напряжения. - Добавляем резистор 68 Ом
мощностью 0,5 Вт на выход с канала 5в, для стабилизации напряжения. - Выпаиваем транзистор на плате с микросхемой TL 431
, для устранения препятствий при установке напряжения. - Заменяем стандартный резистор
, в первичной цепи обмотки трансформатора, на резистор 0,47 Ом мощностью 1 Вт. - Собираем схему защиты
от неправильного подключения к аккумулятору. - Выпаиваем из блока питания
ненужные части. - Выводим
необходимые провода из блока питания. - Припаиваем клеммы к проводам.
Для удобства пользования зарядным устройством подключите амперметр.
Преимуществом такого самодельного устройства является отсутствие возможности перезарядки батареи.
Простейшее устройство с использованием адаптера

Теперь рассмотрим случай, когда в наличии нет ненужного блока питания, наш аккумулятор сел и его нужно зарядить.
У каждого хорошего хозяина или поклонника всяких электронных приборов, имеется адаптер для подзарядки автономной техники. Любой 12в адаптер, можно использовать для зарядки автомобильного аккумулятора.
Главным условием такой зарядки является не меньшее выдаваемое напряжение источником, чем у аккумулятора.
Ход выполнения работ:
- Необходимо
отрезать разъем с окончания провода адаптера и счищаем изоляцию не меньше 5 см. - Так как провод идет сдвоенный
, необходимо его разделить. Расстояние между окончанием 2 проводов, должно быть, не меньше 50 см. - Припаиваем или приматываем
к окончаниям провода клеммы для надежной фиксации на аккумуляторной батарее. - Если клеммы одинаковые
, то нужно позаботиться о нанесении на них знаков различия. - Самое большое неудобство этого способа
заключается в постоянном контроле над температурой адаптера. Так как если адаптер перегорит, то это может вывести аккумулятор с рабочего состояния.
Перед включением адаптера в сеть, необходимо сначала подключить его к аккумулятору.
Зарядное устройство из диода и бытовой лампочки
Диод
– это полупроводниковый электронный прибор, который способен проводит ток в одном направлении, имеет сопротивление, приравненное к нулю.
В качестве диода будет использован адаптер зарядки к ноутбуку.
Для изготовления такого вида устройства, нам потребуется:
- адаптер зарядки к ноутбуку;
- лампочка;
- провода длиной от 1 м;
Каждый зарядный прибор для автомобиля выдает около 20в напряжения. Так как диод его заменяет адаптер и пропускает напряжение только в одну сторону, он защищен от короткого замыкания, которое может случиться при неправильном подключении.
Чем больше мощность лампочки, тем быстрее происходит заряд аккумулятора.
Ход выполнения работ:
- К плюсовому проводу адаптера ноутбука
подсоединяем нашу лампочку. - От лампочки
бросаем провод на плюс. - Минус от адаптера
напрямую подключаем к аккумулятору.
В случае правильного подключения, наша лампочка будет светиться, потому что ток на клеммах низкий, а напряжение большое.
Также, нужно помнить, что правильная зарядка предусматривает среднюю силу тока в пределах в 2-3 ампера. Подключение лампочки высокой мощности, приводит к повышению силы тока, а это, в свою очередь, пагубно влияет на аккумулятор.
Исходя из этого, подключать лампочку высокой мощности можно только в особых случаях.
Этот способ предусматривает постоянное наблюдение и измерение напряжения на клеммах.
Перезаряд батареи приведет к обильному выделению водорода, и она может выйти из строя.
При зарядке АКБ таким способом, постарайтесь находиться возле прибора, так как временное оставление его без присмотра может привести к выходу из строя прибора и АКБ.
Проверка и настройка
Для проверки нашего прибора необходимо наличие исправной автомобильной лампочки. Сначала, с помощью провода подключаем нашу лампочку к зарядке, помня о соблюдении полярности. Включаем зарядку в сеть и лампочка загорелась. Все работает.
Каждый раз, перед использованием самодельного заряжающего прибора, проверяйте его на работоспособность. Такая проверка исключит все возможности вывести из строя ваш аккумулятор.
Порядок зарядки автомобильного аккумулятора
Довольно большое количество автовладельцев считают зарядку аккумулятора очень простым дело.
Но в этом процессе существует некоторое количество нюансов, от которых зависит продолжительная работа батареи:
Перед тем, как поставить батарею на зарядку, необходимо провести ряд необходимых действий:
- Используйте
химически стойкие перчатки и очки. - После снятия аккумулятора
тщательно осмотрите его на признаки механических повреждений, следов вытекания жидкости. - Выкрутить защитные крышки
, для выхода выделяемого водорода, во избежание закипания аккумулятора. - Тщательно присмотритесь к жидкости.
Она должна быть прозрачная, без хлопьев. Если цвет жидкости темный и имеются признаки осадка, немедленно обращайтесь за помощью к специалистам. - Проверить уровень жидкости.
Исходя из действующих стандартов, на боковой стороне АКБ имеются пометки, «минимум и максимум» и если уровень жидкости ниже требуемого, необходимо его пополнить. - Заливать
необходимо только дистиллированную воду. - Не включайте
зарядный прибор в сеть, пока не подключены крокодилы к клеммам. - Соблюдайте полярность
при подсоединении крокодилов на клеммы. - Если в процессе зарядки
будут слышны звуки кипения, то отключите прибор от сети, дайте время остыть АКБ, проверьте уровень жидкости и после этого можно заново подключить зарядное устройство к сети. - Следите чтобы, АКБ не перезаряжался
, так как от этого зависит состояние его пластин. - Проводите зарядку АКБ
только в хорошо проветриваемых помещениях, так как в процессе заряжания выделяются токсические вещества. - Электрическая сеть
должна иметь установленные автоматы, отключающие сеть в случае ее замыкания.
После того, как вы поставите аккумулятор на зарядку, со временем ток будет падать, а напряжение на клеммах будет возрастать. Когда напряжение достигнет 14,5в – зарядку стоит прекратить выключением из сети. При достижении напряжения более 14,5в, аккумулятор начнет кипеть, а пластины освобождаться от жидкости.
Важно.
Никогда не перезаряжайте свой аккумулятор, это может привести к потере его емкости и выходу из строя.
Для того чтобы автомобиль завёлся, ему необходима энергия. Такая энергия берётся из аккумулятора. Как правило, его подзарядка происходит от генератора во время работы двигателя. Когда автомобиль долго не используется или батарея неисправна, она разряжается до такого состояния, что машина уже не может завестись
. В этом случае требуется внешняя зарядка. Такое устройство можно купить или собрать самостоятельно, но для этого понадобится схема зарядного устройства.
Принцип работы автомобильного аккумулятора
Автомобильный аккумулятор подаёт питание на различные приборы в автомобиле при выключенном двигателе и предназначен для его запуска. По виду типу исполнения применяется свинцово-кислотная батарея. Конструктивно она собирается из шести элементов питания с номинальным значением напряжения 2,2 вольта, соединённых между собой последовательно. Каждый элемент представляет собой набор решетчатых пластин из свинца. Пластины покрываются активным материалом и погружаются в электролит.
Раствор электролита включает в свой состав дистиллированную воду и серную кислоту
. От плотности электролита зависит морозостойкость батареи. В последнее время появились технологии, позволяющие адсорбировать электролит в стеклянном волокне или сгущать его с использованием силикагеля до гелеобразного состояния.
Каждая пластина имеет отрицательный и положительный полюс, а изолируются они между собой использованием пластмассового сепаратора. Корпус изделия выполняется из пропилена, не разрушающегося под действием кислоты и служащий диэлектриком. Положительный полюс электрода покрывается диоксидом свинца, а отрицательный губчатым свинцом. В последнее время стали выпускаться аккумуляторные батареи с электродами из свинцово-кальциевого сплава. Такие аккумуляторы полностью герметичные и не требуют обслуживания.
При подключении к аккумулятору нагрузки активный материал на пластинах вступает в химическую реакцию с раствором электролита, и возникает электрический ток. Электролит со временем истощается из-за осаждения сульфата свинца на пластинках. Аккумуляторная батарея (АКБ) начинает терять заряд. В процессе зарядки химическая реакция
происходит в обратном порядке, сульфат свинца и вода преобразуются, повышается плотность электролита и восстанавливается величина заряда.
Аккумуляторы характеризуются значением саморазряда. Он возникает в АКБ при его бездействии. Основной причиной служит загрязнения поверхности батареи и плохого качества дистиллятора. Скорость саморазряда ускоряется при разрушении свинцовых пластин.
Виды зарядных устройств
Разработано большое количество схем автомобильных зарядных устройств, использующих разные элементные базы и принципиальный подход. По принципу действия приборы заряда разделяются на две группы:
- Пуско-зарядные, предназначенные для запуска двигателя при нерабочем аккумуляторе. Кратковременно подавая на клеммы аккумулятора ток большой величины, происходит включение стартера и запуск двигателя, а в дальнейшем заряд батареи происходит от генератора автомобиля. Они выпускаются только на определённое значение тока или с возможностью выставления его величины.
- Предпусковые зарядные, к клеммам аккумуляторной батареи подключаются выводы с устройства и подаётся ток длительное время. Его значение не превышает десяти ампер, в течение этого времени происходит восстановление энергии батареи. В свою очередь, они разделяются: на постепенные (время зарядки от 14 до 24 часов), ускоренные (до трёх часов) и кондиционирующие (около часа).
По своей схемотехники выделяются импульсные и трансформаторные устройства. Первого вида используют в работе высокочастотный преобразователь сигнала, характеризуются малыми размерами и весом. Второго вида в качестве основы используют трансформатор с выпрямительным блоком, просты в изготовлении, но обладают большим весом
и низким коэффициентом полезного действия (КПД).
Выполнено зарядное устройство для автомобильных аккумуляторов своими руками или приобретено в торговой точке, требования, предъявляемые к нему одинаковы, а именно:
- стабильность выходного напряжения;
- высокое значение КПД;
- защита от короткого замыкания;
- индикатор контроля заряда.
Одной из главных характеристик прибора заряда является величина тока, которым заряжается батарея. Правильно зарядить аккумулятор и продлить его рабочие характеристики получится только при подборе нужного его значения. При этом важна и скорость заряда. Чем больше ток, тем выше и скорость, но высокое значение скорости приводит к быстрой деградации аккумулятора. Считается, что правильным значением тока будет величина равная десяти процентам от ёмкости батарейки. Ёмкость определяется как величина тока, отдаваемая АКБ за единицу времени, измеряется она в ампер-часах.
Самодельный зарядный прибор
Приспособление для заряда должно быть у каждого автолюбителя, поэтому если нет возможности или желания приобрести готовый прибор, ничего не останется, как сделать зарядку для аккумулятора самостоятельно. Несложно изготовить своими руками как простейшее, так и многофункциональное устройство. Для этого понадобится схема
и набор радиоэлементов. Существует также возможность переделать источник бесперебойного питания (ИБП) или компьютерный блок (АТ) в прибор для подзарядки АКБ.
Трансформаторное зарядное устройство
Такое устройство самое простое в сборке и не содержит дефицитных деталей. Схема состоит из трёх узлов:
- трансформатор;
- выпрямительный блок;
- регулятор.
Напряжение из промышленной сети поступает на первичную обмотку трансформатора. Сам трансформатор может использоваться любого вида. Состоит он из двух частей: сердечника и обмоток. Сердечник собирается из стали или феррита, обмотки — из проводникового материала.
Принцип работы трансформатора основан на появлении переменного магнитного поля при прохождении тока по первичной обмотке и передачи его на вторичную. Для получения на выходе требуемого уровня напряжения количество витков во вторичной обмотке делается меньше, по сравнению с первичной. Уровень напряжения на вторичной обмотке трансформатора выбирается равным 19 вольт, а его мощность должна обеспечивать троекратный запас по току заряда.
С трансформатора пониженное напряжение проходит через выпрямительный мост и поступает на реостат, подключённый последовательно к аккумулятору. Реостат предназначен для регулирования величины напряжения и тока, путём изменения сопротивления. Сопротивление реостата не превышает 10 Ом. Величина тока контролируется включённым последовательно перед аккумулятором амперметром. Такой схемой не получится заряжать АКБ с ёмкостью более 50 Ач, так как реостат начинает перегреваться.
Упростить схему можно, убрав реостат, а на входе перед трансформатором установить набор конденсаторов, использующихся как реактивные сопротивления для уменьшения напряжение сети. Чем меньше номинальное значение ёмкости, тем меньше напряжение поступает на первичную обмотку в сети.
Особенность такой схемы в необходимости обеспечения уровня сигнала на вторичной обмотке трансформатора в полтора раза большее, чем рабочее напряжение нагрузки. Такую схему можно использовать и без трансформатора, но это очень опасно. Без гальванической развязки можно получить поражение электрическим током.
Импульсное устройство подзаряда
Достоинство импульсных устройств в высоком КПД и компактных размерах. В основе прибора лежит микросхема с широтно-импульсной модуляцией (ШИМ). Собрать мощное импульсное зарядное устройство своими руками можно по следующей схеме.
В качестве ШИМ контроллера используется драйвер IR2153. После выпрямительных диодов параллельно АКБ ставится полярный конденсатор С1 с ёмкостью в пределах 47−470 мкФ и напряжением не менее 350 вольт. Конденсатор убирает всплески сетевого напряжения и шумы линии. Диодный мост используется с номинальным током более четырёх ампер и с обратным напряжением не менее 400 вольт. Драйвер управляет мощными N-канальными полевыми транзисторами IRFI840GLC, установленными на радиаторах. Ток такой зарядки будет равен до 50 ампер, а выходная мощность до 600 Ватт.
Изготовить импульсное зарядное устройство для автомобиля своими руками можно, используя переделанный компьютерный источник питания формата АТ. В качестве ШИМ контроллера в них используется распространённая микросхема TL494. Сама переделка заключается в увеличении выходного сигнала до 14 вольт. Для этого понадобится правильно установить подстроечный резистор.
Резистор, который соединяется первую ногу TL494 со стабилизированной шиной + 5 В, удаляется, а вместо второго, связанного с 12 вольтовой шиной, впаивается переменный резистор с номиналом 68 кОм. Этим резистором и устанавливается требуемый уровень выходного напряжения. Включение блока питания осуществляется через механический выключатель, согласно указанной на корпусе блока питания схеме.
Устройство на микросхеме LM317
Довольно простая, но стабильно работающая схема зарядки легко выполняется на интегральной микросхеме LM317. Микросхема обеспечивает установку уровня сигнала 13,6 вольт при максимальной силе тока 3 ампера. Стабилизатор LM317 снабжён встроенной защитой от короткого замыкания.
Напряжение на схему прибора подаётся через клеммы от независимого блока питания постоянного напряжения 13−20 вольт. Ток, проходя через индикаторный светодиод HL1 и транзистор VT1, поступает на стабилизатор LM317. С его выхода непосредственно на АКБ через X3, X4. Делителем, собранным на R3 и R4, устанавливается необходимое значение напряжения для открывания VT1. Переменным резистором R4 задаётся ограничение тока подзарядки, а R5 уровень выходного сигнала. Выходное напряжение устанавливается от 13,6 до 14 вольт.
Схему можно максимально упростить, но её надёжность уменьшится.
В ней резистором R2 подбирают ток. В качестве резистора используется мощный проволочный элемент из нихрома. Когда АКБ разряжен, ток заряда максимальный, светодиод VD2 горит ярко, по мере заряда ток начинает спадать и светодиод тускнеет.
Зарядное из источника бесперебойного питания
Сконструировать зарядник можно из обычного бесперебойника даже с неисправностью узла электроники. Для этого удаляется из блока вся электроника, кроме трансформатора. К высоковольтной обмотке трансформатора на 220 В добавляется схема выпрямителя, стабилизации тока и ограничения напряжения.
Выпрямитель собирается на любых мощных диодах, например, отечественных Д-242 и сетевом конденсаторе 2200 мкФ на 35−50 вольт. На выходе получится сигнал с напряжением 18−19 вольт. В качестве стабилизатора напряжения используется микросхема LT1083 или LM317 с обязательной установкой на радиатор.
Подключив аккумуляторную батарею, выставляется напряжение, равное 14,2 вольта. Контролировать уровень сигнала удобно с помощью вольтметра и амперметра. Вольтметр подключается параллельно клеммам батареи, а амперметр последовательно. По мере заряда АКБ его сопротивление будет возрастать, а ток падать. Ещё проще выполнить регулятор с помощью симистора, подключённого к первичной обмотке трансформатора наподобие диммера.
При самостоятельном изготовлении устройства следует помнить про электробезопасность при работе с сетью переменного тока 220 В. Как правило, верно выполненный прибор зарядки из исправных деталей начинает работать сразу, требуется лишь только выставить тока заряда.
Сейчас нет смысла собирать самостоятельно зарядное устройство для автомобильных аккумуляторов: в магазинах огромный выбор готовых устройств, цены на них приемлемы. Однако не будем забывать о том, что приятно что-то сделать полезное своими руками, тем более что простое зарядное устройство для автомобильного аккумулятора вполне можно собрать из подручных деталей, и цена его будет копеечной.
Единственное, о чем сразу стоит предупредить: схемы без точной регулировки тока и напряжения на выходе, которые не имеют отсечки тока по окончании заряда, пригодны для зарядки только свинцово-кислотных аккумуляторов. Для AGM и использование подобных зарядок приводит к повреждению аккумуляторной батареи!
Как сделать простейшее трансформаторное устройство
Схема этого зарядного устройства из трансформатора примитивна, но работоспособна и собирается из доступных деталей – таким же образом сконструированы и заводские зарядные устройства простейшего типа.
По своей сути – это двухполупериодный выпрямитель, отсюда и требования к трансформатору: так как на выходе таких выпрямителей напряжение равно номинальному напряжению переменного тока, помноженному на корень из двух, то при 10В на обмотке трансформатора мы получим 14,1 В на выходе зарядного устройства. Диодный мост берётся любой с прямым током более 5 ампер или собрать его из четырех отдельных диодов, с теми же требованиями к току подбирается и измерительный амперметр. Главное – разместить его на радиаторе, который в простейшем случае представляет собой алюминиевую пластину не менее 25 см2 площадью.
Примитивность такого устройства – не только минус: за счет того, что у него нет ни регулировки, ни автоматического отключения, оно может использоваться для «реанимации» сульфатированных аккумуляторов. Но не нужно забывать и об отсутствии защиты от переполюсовки в этой схеме.
Главная проблема – где найти трансформатор подходящей мощности (не менее 60 Вт) и с заданным напряжением. Можно использовать, если подвернется советский накальный трансформатор. Однако его выходные обмотки имеют напряжение 6,3В, поэтому придется соединять две последовательно, одну из них отмотав так, чтобы в сумме на выходе получить 10В. Подойдет недорогой трансформатор ТП207-3, у которого вторичные обмотки соединяются следующим образом:
Отматываем при этом обмотку между клеммами 7-8.
Простое зарядное устройство с электронной регулировкой
Однако можно обойтись и без отмотки, дополнив схему электронным стабилизатором напряжения на выходе. К тому же такая схема будет удобнее в гаражном применении, так как позволит скорректировать ток заряда при просадках напряжения питания, ее используют и для автомобильных аккумуляторов небольшой емкости при необходимости.
Роль регулятора здесь выполняет составной транзистор КТ837-КТ814, переменный резистор регулирует ток на выходе устройства. При сборке зарядки стабилитрон 1N754A можно заменить советским Д814А.
Схема регулируемого зарядного устройства проста для повторения, и легко собирается навесным монтажом без необходимости в травлении печатной платы. Однако учтите, что полевые транзисторы размещаются на радиаторе, нагрев которого будет ощутим. Удобнее воспользоваться старым компьютерным кулером, подключив его вентилятор к выходам зарядного устройства. Резистор R1 должен иметь мощность не менее 5 Вт, его проще намотать из нихрома или фехраля самостоятельно или соединить параллельно 10 одноваттных резисторов по 10 ом. Его можно и не ставить, но нельзя забывать, что он защищает транзисторы в случае замыкания выводов.
При выборе трансформатора ориентируйтесь на выходное напряжение 12,6-16В, берите либо накальный трансформатор, соединив последовательно две обмотки, либо подбирайте готовую модель с нужным напряжением.
Видео: Самое простое зарядное устройство для АКБ
Переделка зарядного устройства от ноутбука
Однако можно обойтись и без поисков трансформатора, если под руками есть ненужное зарядное устройство от ноутбука – при простой переделке мы получим компактный и легкий импульсный блок питания, способный заряжать автомобильные аккумуляторы. Поскольку нам потребуется получить напряжение на выходе 14,1-14,3 В, ни один готовый блок питания не подойдет, однако переделка проста.
Посмотрим на участок типовой схемы, по которой собраны устройства такого рода:
В них поддержание стабилизированного напряжения осуществляет цепь из микросхемы TL431, управляющей оптопарой (на схеме не показана): как только напряжение на выходе превышает значение, которое задают резисторы R13 и R12, микросхема зажигает светодиод оптопары, сообщает ШИМ-контроллеру преобразователя сигнал на снижение скважности подаваемых на трансформатор импульсов. Сложно? На самом деле все просто смастерить своими руками.
Вскрыв зарядное устройство, находим недалеко от выходного разъема TL431 и два резистора, связанные с ножкой Ref. Удобнее настраивать верхнее плечо делителя (на схеме – резистор R13): уменьшая сопротивление, мы уменьшаем и напряжение на выходе зарядного устройства, увеличивая – поднимаем его. Если у нас ЗУ на 12 В, нам понадобится резистор с большим сопротивлением, если зарядное на 19 В – то с меньшим.
Видео: Зарядка для аккумуляторов авто. Защита от короткого замыкания и переполюсовки. Своими руками
Выпаиваем резистор и вместо него устанавливаем подстроечный, заранее настроенный по мультиметру на то же сопротивление. Затем, подключив к выходу зарядного устройства нагрузку (лампочку из фары), включаем в сеть и плавно вращаем движок подстроечника, одновременно контролируя напряжение. Как только мы получим напряжение в пределах 14,1-14,3 В, отключаем ЗУ из сети, фиксируем движок подстроечного резистора лаком (хотя бы для ногтей) и собираем корпус обратно. Это займет не больше времени, чем Вы потратили на чтение этой статьи.
Есть и более сложные схемы стабилизации, причем их уже можно встретить и в китайских блоках. Например, здесь оптопарой управляет микросхема TEA1761:
Однако принцип настройки тот же: меняется сопротивление резистора, впаянного между плюсовым выходом блока питания и 6 ножкой микросхемы. На приведенной схеме для этого использованы два запараллеленных резистора (таким образом получено сопротивление, выходящее из стандартного ряда). Нам нужно так же впаять вместо них подстроечник и настроить выход на нужное напряжение. Вот пример одной из таких плат:
Путем прозвонки можно понять, что нас интересует на этой плате одиночный резистор R32 (обведен красным) – его нам и надо выпаивать.
В Интернете часто встречаются похожие рекомендации, как сделать самодельное зарядное устройство из компьютерного блока питания. Но учитывайте, что все они по сути – перепечатки старых статей начала двухтысячных, и подобные рекомендации к более-менее современным блокам питания неприменимы. В них уже нельзя просто поднять напряжение 12 В до нужной величины, так как контролируются и другие напряжения на выходе, а они неизбежно «уплывут» при такой настройке, и сработает защита блока питания. Можно использовать зарядные устройства ноутбуков, выдающие единственное напряжение на выходе, они гораздо удобнее для переделки.














































































































